GM Service Manual Online
For 1990-2009 cars only

SERVICE MANUAL UPDATE SEC.8A- ELECTRICAL DIAGNOSIS

VEHICLES AFFECTED: 1989 'A' CAR

The following pages reflect product changes. These pages are contained herein:

8A-1-0 Index

8A-1-1 Index

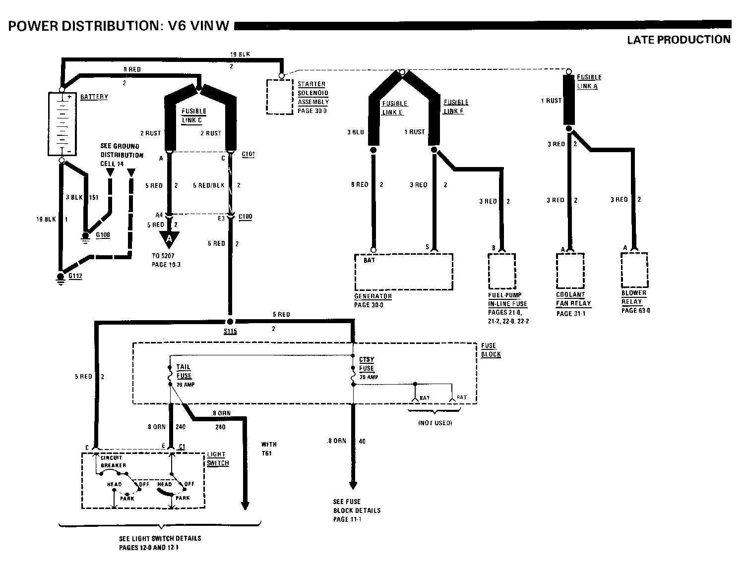
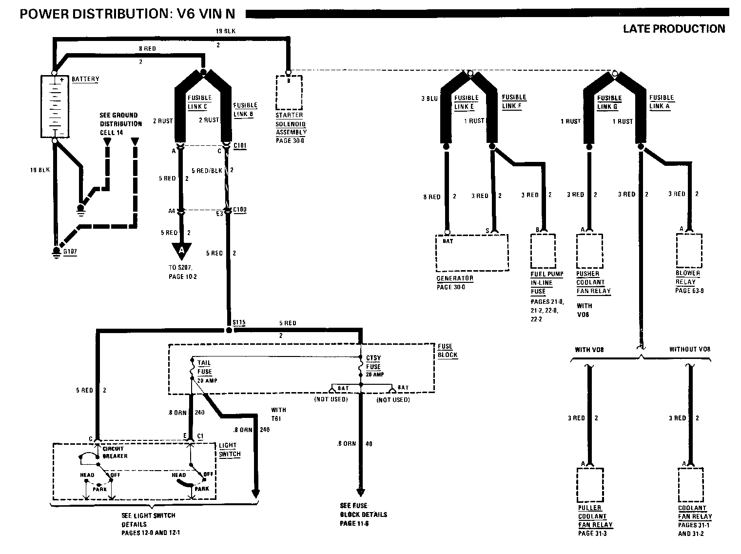
8A-10-1-A Power Distribution: V6 VIN N

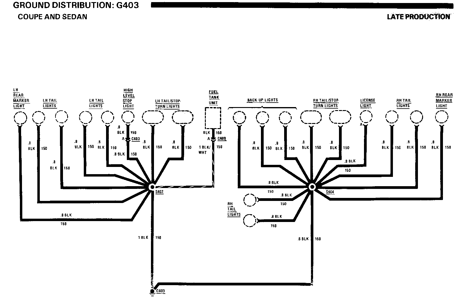
8A-10-2-A Power Distribution: V6 VIN N 8A-14-6-A Ground Distribution: G 403 Coupe and Sedan

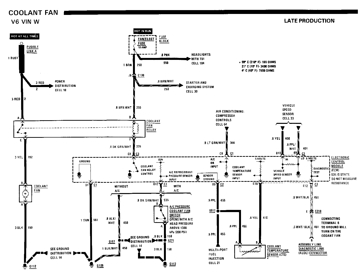
8A-21-2-A Multi-port Fuel Injection: V6 VIN W Fuel Control and Fuel Injector

8A-30-0A Starter and Charging System

8A-31-1-A Coolant Fan: V6 VIN W 8A-31-3-A Coolant Fan: With Heavy Duty Cooling (V08) 8A-63-1 Air Conditioning: Blower Control C60, Manual

8A-80-2A Instrument Panel: Indicator's Cluster Fuel Gauge, Indicators and Illumination

8A-81-2-A Instrument Panel: Indicator's Cluster Fuel Gauge, Voltmeter, Indicators and Illumination

8A-90-1-A Wiper/Washer

8A-90-2-A Wiper/Washer

8A-90-3-A Wiper/Washer

8A-90-4-A Wiper/Washer

8A-90-5-A Wiper/Washer

8A-91-2-A Wiper/Washer: Pulse, CD4

8A-91-3-A Wiper/Washer: Pulse, CD4

8A-91-4-A Wiper/Washer: Pulse, CD4

8A-91-5-A Wiper/Washer: Pulse, CD4

8A-91-6-A Wiper/Washer: Pulse, CD4

8A-91-7-A Wiper/Washer: Pulse, CD4

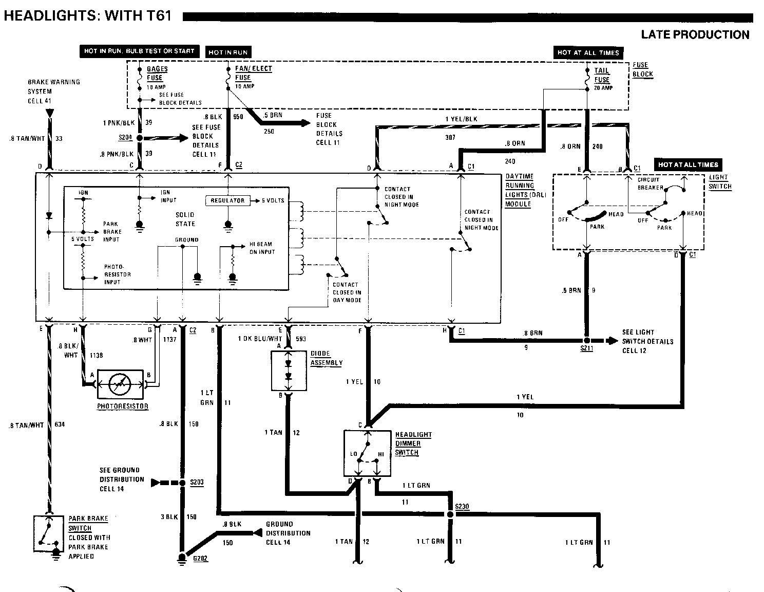
8A-104-0-A Headlights: With T61

8A-110-1-A Exterior Light: Front Park/Turn/Hazard/Stop

8A-110-2-A Exterior Lights: Turn/Hazard/Stop

8A-110-3-A Exterior Lights: Rear Marker/Tail/License Coupe and Sedan

8A-201-3-A Component Location Views

8A-201-8-A Component Location Views

8A-201-14-A Component Location Views

In addition, the following pages should be revised to reflect minor changes for late Production, as noted:

8A-10-0 Change Fusible Link A from .8 Rust to 1 BLK

8A-10-0 Change Fusible Link F from 1 Rust to 1 BLK

8A-10-3 Change LTR/HORN/ETR Fuse to LTR/HORN/INJ Fuse

8A-11-0 Change LTR/HORN/ETR Fuse to LTR/HORN/INJ Fuse

8A-11-3 Change 3 ORN/BLK (60) wire to the Power Seat Switch to 2 ORN/BLK (60)

8A-11-4 Change LTR/HORN/ETR Fuse to LTR/HORN/INJ Fuse 8A-11-6 Change all .8 PNK/BLK (839) wires from splice S507 to .8 PNK/BLK (639)

8A-11-6 Change all .8 PNK (639) wires from splice S506 to .8 PNK (1149) 8A-21-0 Change the 2 ORN (340) wire from splice S192 to 3 ORN (340)

8A-22-0 Change the 2 ORN (440) wire from splice S164 to 3 ORN (440) 8A-22-1 Change the .8 WHT (423) wire to .8 WHT/BLK (423)

8A-22-1 Change LTR/HORN/ETR Fuse to LTR/HORN/INJ Fuse

8A-22-2 Change .2 ORN (440) wire from splice S 164 to 3 ORN (440)

8A-22-2 Change LTR/HORN/ETR Fuse to LTR/HORN/INJ Fuse

8A-31-0 Change 1 Rust Fusible Link A to 1 BLK

8A-31-2 Change Fusible Link G to Fusible Link A 8A-31-2 Add another 3 RED (2) wire from Fusible Link A and reference it to Power Distribution Cell 10

8A-31-2 Change Connector C108 to C100 8A-31-4 Delete Battery Junction Block and location 8A-31-4 Delete Fusible Link G, Ground G112, and locations Add the following: S132 ... Engine Harness, behind I/P, near grommet .... 201-10-C S190 (Vin N) ... Engine harness, RH front of dash .... 201-9-C

8A-33-1 Change the .8 BRN/RED (437) wire to .8 RED (437)

8A-33-1 Change the .5 RED/WHT (993) wire to .5 BRN (993)

8A-34-1 Change the .8 BRN/RED (437) wire to .8 RED (437)

8A-63-0 Change Fusible Link D to Fusible Link A

8A-63-0 Add Another 3 RED (2) wire from Fusible Link A and reference it to Power Distribution Cell 10

8A-63-0 Change 1 Rust Fusible Link F to 1 BLK

8A-63-2 Delete Component Location Chart

8A-64-2 Change the .8 LT BLU (67) wire between the A/C Low Pressure Cut-out Switch and the A/C High Pressure Cut-out Switch to .8 Lt BLU/BLK (67)

8A-104-2 Add S230 ... I/P harness, behind centre of I/P ... 201-14-D

8A-110-7 Add the following: S404 ... Rear lights harness, near RH back up light.. 201-14-D S410 ... Body near harness, centre of LH tailgate pillar ... 201-19-A

8A-140-0 Add 2 ORN/BLK (60) to the wire from terminal F of the Power Seat Switch

9A-140-0 Change the 3 BLK (151) wire from terminal C of the Power Seat Switch to 2 BLK (151)

8A-201-19 Add splice S410 next to S311

Chassis Service Page/Revision Manual Page and Category

Air Conditioning Air Delivery Manual................................. 65-0 Blower Controls Manual................................. 63-0 ............. 63-0 3,63-1 2 Compressor Controls Manual................................. 64-0 ............... 64-2 3 System Check............................. 62-0 Alarms (Audible) Chime.................................... 76-0 Antenna (Power).......................... 151-0 Brake Warning System..................... 41-0 Charging System.......................... 30-0 ............... 30-0-A 1 Cigar Lighter............................ 114-3 Circuit Breaker Details............. 10-0,11-1 Component Location Views............ .201-0........... 201-3-A 1, 201-8-A 1, 201-14-A 1, 201-19 3 Connectors (Harness Connector Faces)..202-0 Coolant Fan........................... 31-0........... 31-0 3,31-1-A 1, 31-2 3, 31-3-A 1, Cruise Control........................34-0 ........... 31-4 3, 34-1 3 Defogger (Rear).......................61-0 Digital Clock.........................150-0 Door Locks (Power)....................130-0 Engine Control Electronic Fuel Injection (VIN R)... 20-0 Multi-port Fuel Injection (VIN W)... 21-0........... 21-0 3, 21-2-A 1 Multi-port Fuel Injection (VIN N)... 22-0........... 22-0 3, 22-1 3, 22-2 3 Fuse Block Details.................... 11-0.... .......11-0 3, 11-3 3, 11-4 3, 11-6 3

Fuse Details Fusible Link Details.................. 10-0 .......... 10-0 3, 10-1-A 1, 10-2-A 3, 10-3 3

Gages Gages Cluster Coolant Temperature...............81-1 Fuel..............................81-2..................81-2-A 1

Speedometer.....................81-0 Voltmeter ......................81-2................. 81-2-A 1 Indicators Cluster Fuel............................80-2................. 80-2-A 1 Speedometer.....................80-0 Ground Distribution...................14-0..................14-6-A 1 Hamess Routing Views.................203-0 Heater................................60-0 Horn..................................40-0 Indicators Gages Cluster Brake...........................81-0 Bright..........................81-0 Charge .........................81-1 Cruise..........................81-0 Fasten Belts .................. 81-0 L H Turn........................81-1 Low Coolant.................... 81-1 Oil Pressure....................81-1 RH Turn.........................81-0 Service Engine Soon............ 81-0 Tailgate Ajar................. 81-2.................. 81-2-A 1 Temp............................81-1 Indicators Cluster Brake...........................80-0 Bright..........................80-0 Charge..........................80-1 Cruise..........................80-0 Fasten Belts .................. 80-0 LH Turn........................ 80-1 Low Coolant ................... 80-1 Oil Pressure .................. 80-1 RH Turn ....................... 80-0 Service Engine Soon............ 80-0 Tailgate Ajar ................ 80-2.................. 80-2-A 1 Temp............................80-1 Instrument Panel Gages Cluster.................. 81-0

Indicators Cluster...............80-0 Interior Lights Dimming............. 117-0 Introduction...........................2-0 Lights (Exterior).......................................... 110-7 3 Back Up.........................112-0 Front Park......................110-0 Front Park-Turn ................110-1 .................110-1-A 1 Hazard..........................110-0................. 110-1-A 1 Headlights With T61........................104-0 ............... 104-0-A 1, 104-2 3 Without T61.....................100-0 High Level Stop.................110-5 License Coupe and Sedan.................110-3................. 110-3-A 1 Station Wagon...................110-4 Rear Marker Coupe and Sedan ................110-3..................110-3-A 1 Station Wagon ..................110-4 Stop-Turn.......................110-2................. 110-2-A 1 Tail Coupe and Sedan .................110-3................ 110-3-A 1 Station Wagon ...................110-4 Lights (Interior) Heater A/C Control Assembly......117-1 Ashtray..........................117-1 Courtesy.........................114-3 Dome.............................114-2 Instrument Panel................ 117-1 I/P Compartment..................114-3 Luggage Compartment............. 114-2 Map..............................114-3 Radio............................117-1 Reading..........................114-2 Rear Defogger Control............117-1 Rear Wiper/Washer Control Switch 117-0 Underhood........................110-3.................110-3-A 1 Vanity Mirror....................114-2

Light Switch Details...................12-0 Luggage Compartment Lid Release...... 134-0 Mirrors (Power).......................141-0 Power Antenna........................ 151-0 Power Distribution.................... 10-0..............10-0 3, 10-1-A 1, 10-2-A 1, 10-3 3 Power Door Locks......................130-0 Power Mirrors........................ 141-0 Power Seats...........................140-0...................140-0 3 Power Windows ........................120-0 Radio.................................150-0 Rear Defogger ..,..................... 61-0 Rear Wiper/Washer......................92-0 Repair Procedures ......................5-0 Seat (Power)..........................140-0...................140-0 3 Speedometer Gage Gages Cluster...................... 81-0 Indicators Cluster..................80-0 Starter............................... 30-0.................. 30-0-A 1 Symbols ............................... 3-0 Tailgate Release..................... 134-0 Troubleshooting Procedures ............ 4-0 Vehicle Speed Sensor...................33-0.................... 33-1 3 Voltmeter..............................81-2...................81-2-A 1 Warnings (Audible) Chime...............................76-0 Windows (Power).......................120-0 Wiper/Washer Rear................................92-0 With Pulse..........................91-0............ 91-2-A 1, 91-3-A 1, 91-4-A 1, 91-5-A 1, 91-6-A 1, 91-7-A 1 Without Pulse...................... 90-0............ 90-1-A 1, 90-2-A 1, 90-3-A 1, 90-4-A 1, 90-5-A 1

KEY: 1 = Late Production 2 = Revised 3 = Refer to Update Change Summary on following page

COMPONENT LOCATION Page-Figure

Blower Motor...................... Engine compartment, on RH....... 201-9-C front of dash Blower Relay (VIN N).............. RH front of engine compart-..... 201-8-A ment, on bracket Blower Relay (VIN R).............. RH front of engine compart-..... 201-2-A ment, on bracket Blower Relay (VIN W).............. RH front of engine compart-..... 201-3-A ment, on bracket Blower Resistors.................. RH front of dash, in module..... 201-9-C Fuse Block........................ Behind RH side of I/P............201-10-A Fusible Link A (VIN W) (VIN N).... Front of engine, at Starter..... 201-6-C Solenoid Assembly Fusible Link F (VIN R)............ Front of engine, at Starter..... 201-0-B Solenoid Assembly C101 (3 cavities)................. Front of LH strut tower, near....201-5-B battery C209 (1 cavity)................... Behind I/P, near A/C control.....201-10-A head C211 (6 cavities) (VIN N)......... Behind I/P compartment, below....201-10-E support bracket C211 (6 cavities) (VIN R)......... Behind I/P compartment, below....201-10-C support bracket C211 (6 cavities) (VIN W)......... Behind I/P compartment, below support bracket G105 (VIN N)...................... Bottom rear of engine ...........201-7-A G112 (VIN R)...................... LH side of engine, on transaxle..201-0-A stud G112 (VIN W)...................... LH front of engine, on transaxle 201-4-C stud S271.............................. Engine harness, near Direct..... 201-1-A Ignition System

COMPONENT LOCATION Page-Figure

Fuse Block ...... ................Behind RH side of I/P............ 201-10-A Washer Motor......................LH front fender, in washer........201-9-A bottle Wiper Motor Module................Engine compartment, on LH.........201-5-C front of dash C100 (34 cavities)................LH front of dash, behind..........201-5-C strut tower C234 (7 cavities).................Behind I/P, on LH side of.........201-12-B steering column G105 (VIN N)......................Bottom rear of engine.............201-7-A G112 (VIN R)..................... LH side of engine, on............ 201-0-A transaxle stud G112 (VIN W)..................... LH front of engine, on............201-4-C transaxle stud S271..............................Engine harness, near..............201-1-A Direct Ignition Switch

TROUBLESHOOTING HINTS

Try the following checks before doing the System Check.

1. Check the WPR Fuse by visual inspection.

2. if the Wiper Motor runs but the wiper blades do not, check the wiper linkage at the wiper crank arm.

3. Check that Wiper Switch Assembly connector C234 is mated correctly.

4. If the Washer does not operate, check that:

- Washer reservoir is filled. - Hoses are not pinched or kinked. - Hoses are correctly attached. - Nozzles are not clogged.

5. Check that ground G112 (L4 VIN R) or G 105 (V6 VIN N) is clean and tight.

6. If the Wipers do not operate in MIST or LO and cycle in and out of the park position in HI, check YEL (196) wire for an open (s schematic).

SYSTEM CHECK

Use the System Check Table as a guide to normal operation.

Refer to System Diagnosis for a list of symptoms and diagnostic steps.

SYSTEM CHECK TABLE

ACTION NORMAL RESULT

Hold Washer Switch Washer sprays the ON for 1 or 2 windshield as long seconds as Washer Switch is held ON

Wipers run at low speed and continue to run until after washer cycle is completed

Turn Wiper Switch Wipers return to to OFF park position

Turn Wiper Switch Wipers run to LO continuously at low speed

Turn Wiper Switch Wipers run to HI continuously at a faster speed

Turn Wiper Switch Wipers return to the to OFF park position at low speed

Turn Wiper Switch Wipers make one to MIST complete stroke then park

*Refer to System Diagnosis when a result is not normal.

SYSTEM DIAGNOSIS

Do the tests listed for your symptom in the Symptom Table below.

Tests follow the Symptom Table.

SYMPTOM TABLE

SYMPTOM DO TEST

Wipers do not A: Wiper Switch operate in any mode Assembly Battery Voltage Test B: Wiper Motor Assembly Input Voltage Test

Wipers cycle in and B: Wiper Motor out or park in HI or Assembly Input OFF Voltage Test C: Wiper Motor Assembly Resistance Test

Wipers do not D: Washer Motor operate properly Voltage Test Wipers operate very E: Wiper Motor slowly or Assembly intermittently Current Draw Test Wipers do not park F: Mechanical Inspection

A: WIPER/WASHER SWITCH BATTERY VOLTAGE TEST

Measure: VOLTAGE

At: WIPER/WASHER SWITCH CONNECTOR

C234 (Disconnected)

Condition:

Ignition Switch: ACCY

Measure Correct For Diagnosis Between Voltage

B (WHT) & Battery See 1 Ground

If the voltage is correct, do Test B.

1. Check WHT (93) wire for an open. If OK, check WPR Fuse.

B: WIPER MOTOR ASSEMBLY INPUT VOLTAGE TEST

Measure: VOLTAGE

At: WIPER MOTOR ASSEMBLY CONNECTORS C 1 & C2 (Disconnected)

Conditions:

Ignition Switch: ACCY Wiper Switch: OFF, LO, & MIST

Measure Correct For Diagnosis Between Voltage

C1/B (GRY)& Battery See 1 Ground C1/B (GRY) & Battery See 2 C2/C (BLK) Cl/C (DK GRN) & Battery See 3 Ground C2/A (PP 0 Volts See 4 Ground

Wiper Switch: OFF

C1/B (GRY) & 0 volts See 4 Ground

C1/C (DK GRN) & Battery See 3 Ground C2/A (PP 0 Vots See 4 Ground

Wiper Switch: Hi

C1/B (GRY) & 0 volts See 4 Ground C1/C (DK GRN) & 0 volts See 4 Ground C2/A (PPL) & Battery See 5 Ground

If all voltages are correct and Wiper Motor does not turn do Test E.

1. Check GRY (91) wire for an open. If OK, replace the Wiper Switch Assembly.

2. Check BLK (150) wire for an open.

3. Check DK GRN (95) wire for an open. If OK, replace Wiper Switch Assembly.

4. Replace the Wiper Switch Assembly.

5. Check PPL, (92) wire for an open. If OK, replace the Wiper Switch Assembly.

C: WIPER MOTOR ASSEMBLY RESISTANCE TEST

Measure: RESISTANCE

At: WIPER MOTOR ASSEMBLY CONNECTORS C1 & C2 (Disconnected)

Conditions:

Ignition Switch: OFF Wiper Switch: OFF

Measure Correct For Diagnosis Between Resistance

C1/B (GRY) & C1/C (DK Infinite See 1 GRN) C2/B(YEL)& Less than 0.5 See 2 C1/A (YEL) ohm

Wiper Switch: HI, LO, MIST

C1/B (GRY) & Less than 0.5 C1/C(DK ohm See 1 GRN)

If all measurements are correct, check for proper operation of Latch Arm and Drive Pawl.

1. Check GRY (91) and DK GRN (95) wires for shorts to ground, to each other or for opens.

2. Check YEL (196) wire for an open.

D: WASHER MOTOR VOLTAGE TEST (TABLE 1)

Measure: VOLTAGE

At: WIPER MOTOR ASSEMBLY CONNECTOR C1 (Disconnected)

Conditions:

Ignition Switch: ACCY Washer Switch: OFF

Measure Correct For Diagnosis Between Voltage

F (PNK) & 0 Volts See 1 Ground

Washer Switch: ON (hold)

F (PNK) & Battery See 2 Ground

If voltages are correct but Washer Motor does not run, go to Table 2.

1. Replace Wiper Switch Assembly.

2. Check PNK (94) wire for open. If wire is OK, replace Wiper Switch Assembly.

D: WASHER MOTOR VOLTAGE TEST (TABLE 2)

Measure: VOLTAGE At: WASHER MOTOR CONNECTOR (Disconnected)

Conditions:

Ignition Switch: ACCY Washer Switch: ON (hold)

Measure Correct For Diagnosis Between Voltage

A&B Battery See 1

If both voltages are correct, replace the Washer Motor. See Section 8E for procedure.

1. Repair open in RED (228), LT BLU (227) or DK BLU (227) wire or internal wiring of Wiper Motor Assembly.

F: MECHANICAL INSPECTION

Remove Wiper Motor cover, Turn Wiper Switch to RUN. Observe spring loaded Latch Arm and Drive Pawl which rotates with big gear. Turn Wiper Switch to OFF. Latch Arm should spring out catch Drive pawl to shift to Park (See Section 8E for view).

If latch Arm doesn't spring out, replace the Park Switch (See Section 8E).

If Latch Arm does spring out, check for a bent pawl or shaft endplay. See Section 8E for repair procedure.

CIRCUIT OPERATION

Wiper

When the Wiper Switch is in LO, battery voltage is applied to the Park Switch through the GRY wire and to the Park Switch contacts through the DK GRN wire. The Park Switch closes it contacts, which supplies battery voltage to the Wiper Motor through the YEL, (196) wire. The motor operates at low speed.

When the Wiper Switch is turned to the OFF position, the Park Switch is de-energized. This causes the mechanism to shift the wipers toward the depressed park position. When the depressed park position is reached, the Park Switch opens the motor circuit, stopping the wipers.

With the Wiper Switch in HI, battery voltage is applied directly to the Wiper Motor, at terminal A, without passing through the Park Switch contacts. Terminal A is connected to a separate Wiper Motor brush for high speed operation. The Park Switch coil remains energized in the HI position because of the voltage that is present at the low speed Wiper Motor brush when voltage is applied to the high speed brush. The current path from the low speed brush to the Park Switch coil is completed through the Wiper Switch Assembly.

The Wiper Motor is protected by a circuit breaker. The circuit breaker opens if the Wipers are blocked (by ice on the windshield, for example). The circuit breaker resets automatically when it cools.

Washer

The Washer Motor is energized whenever the Washer Switch is pressed and runs as long as the Washer Switch is closed. Battery voltage is applied through the Washer Switch and the PNK wire to the Washer Motor.

Pressing the Washer Switch will also move the Wiper Switch to the LO position to start the Wipers. The Wipers must be turned off manually after the wash cycle.

TROUBLESHOOTING HINTS

Try the following checks before doing the System Check.

1. Check the WPR Fuse by visual inspection.

2. If the Wiper Motor runs but the wiper blades do not, check the wiper linkage at the wiper crank arm.

3. Check that Wiper Switch Assembly connector C234 and Wiper Motor Assembly connectors are firmly mated.

4. If Washer does not operate, check that:

- Washer reservoir is filled. - Hoses are correctly attached. - Hoses are not pinched or kinked. - Nozzles are not clogged.

5. Check that ground G112 (L4 VIN R) or G 105 (V6 VIN N) is clean and tight.

6. If the Wipers do not operate in MIST or LO and cycle in and out of the park position in HI, check YEL (196) wire for an open (see schematic).

SYSTEM CHECK

Use the System Check Table as a guide to normal operation.

Refer to System Diagnosis for a list of symptoms and diagnostic steps.

SYSTEM CHECK TABLE ACTION NORMAL OPERATION

Press Washer Switch for less Washer sprays windshield and continues to than 1 second,Ignition in spray for 2 1/2 seconds after Washer Switch ACCY or RUN is released

Wipers run at low speed and continue for approximately 6 seconds after spray cycle is completed, then return to park

Turn Wiper Switch to PULSE Wipers make one complete stroke, then pause (Delay Mode) for up to 25 seconds before making the next stroke

The delay time is adjusted by turning Wiper Switch through the Delay range

With Wiper Switch in PULSE, Washer sprays windshield in pulses as long as push Washer Switch to on for Washer Switch is held ON 1 or 2 seconds Wipers run at low speed and continue running for approximately 6 seconds after the spray cycle is completed, then return to pulse operation Turn Wiper Switch to LO Wipers run continuously at low speed

Turn Wiper Switch to HI Wipers run continuously at high speed

Turn Wiper Switch to OFF Wipers return to the park position at low speed Turn Wiper Switch to MIST Wipers make one complete stroke at low speed and release and then park

Refer to System Diagnosis when a result is not normal.

SYSTEM DIAGNOSIS

Do the tests listed for your symptom in the Symptom Table below.

Tests follow the Symptom Table.

SYMPTOM TABLE SYMPTOM DO TEST

Wipers do not A: Wiper Switch operate in any mode Battery Voltage Test B: Wiper Motor Assembly Input Voltage Test D: Wiper Motor Assembly Current Draw Test No delay in PULSE B: Wiper Motor Mode or PULSE Assembly Input Mode does not Voltage Test operate correctly E: Wiper/Washer Pulse Control Resistance Test Wipers will not shut B. Wiper Motor off Assembly Input Voltage Test Wipers run at low B. Wiper Motor speed only (no Hi Assembly Input speed) Voltage Test

Washer will not B: Wiper Motor operate or runs Assembly Input continuously Voltage Test G: Washer Motor Voltage Test Wipers cycle in and Replace Park out of park in OFF Switch. Refer to and operate in LO Section 8E Wipers cycle in and B: Wiper Motor out of park in HI Assembly Input Voltage Test C: Wiper Motor Assembly Resistance Test Wipers do not park F: Mechanical Inspection Wipers operate very D: Wiper Motor slowly or Assembly intermittently Current Draw Test Wipers stay in delay Replace Cover during wash cycle Assembly. Refer to Section 8E

A: WIPER SWITCH ASSEMBLY BATTERY VOLTAGE TEST

Measure: VOLTAGE

At: CONNECTOR C234 (Disconnected)

Condition:

Ignition Switch: ACCY

Measure Correct For Diagnosis Between Voltage

B (WHT) & Battery See 1 Ground

If the voltage is correct, return to Symptom Table.

1. Check WPR Fuse and WHT (93) wire for an open.

B: WIPER MOTOR ASSEMBLY INPUT VOLTAGE TEST

Measure: VOLTAGE

At: WIPER MOTOR ASSEMBLY CONNECTORS C1 & C2 (Disconnected)

Conditions:

Ignition Switch: ACCY Wiper Switch: OFF

Connect Corre For Diagnosis Between Voltage

C2/A (PPL) & 0 volts See 1 Ground C1/B (GRY) & 0 volts See 1 Ground C1/C (DK GRN) & Battery See 2 Ground C1/C (DK GRN) & C2/C Battery See 3 (BLK) C1/F (PNK) & Battery See 2 Ground

o Wiper Switch: MIST

C2/A (PPL) & 0 volts See 1 Ground C1/B (GRY) & Battery See 2 Ground

C1/C (DK GRN) & Battery See 2 Ground C1/F (PNK) & Battery See 2 Ground Wiper Switch: PULSE C2/A (PPL) & 0 volts See 1 Ground C1/B (GRY) & Battery See 2 Ground

C1/C (DK GRN) & 0 volts See 1 Ground C1/F (PNK) & Battery See 2 Ground Wiper Switch: LO C2/A (PPL) & 0 volts See 1 Ground C1/B (GRY) & Battery See 2 Ground C1/C (DK GRN) & Battery See 2 Ground C1/F(PNK) & Battery See 2 Ground Wiper Switch: Hi C2/A (PPL) & Ground Battery See 2

C1/B (GRY) & 0 volts See 1 Ground C1/C (DK GRN) & 0 volts See 1 Ground C1/F (PNK) & Battery See 2 Ground Wiper Switch: OFF & Washer Switch: ON C2/A (PPL) & 0 volts See 1

C1/B (GRY) & Battery See 2 Ground

C1/C (DK GRN) & Battery See 2 Ground C1/F (PNK )& Battery See 2 Ground

If all measurements are correct and the Wiper Motor is on all the time, replace the Cover Assembly. Refer to Section 8E. Otherwise return to the Symptom Table.

1. Check associated wiring for a short to voltage. If wiring is good, replace the Wiper Switch Assembly. Refer to Section 3B4.

2. Check associated wiring to the Wiper Switch Assembly for an open or short to ground. If wiring is good, replace the Wiper Switch Assembly. Refer to Section 3B4.

3. Repair open in BLK (150) wire.

C: WIPER MOTOR ASSEMBLY RESISTANCE TEST

Measure: RESISTANCE At: WIPER MOTOR ASSEMBLY CONNECTORS C1 & C2 (Disconnected)

Conditions:

Ignition Switch: OFF Wiper Switch: Hi Negative Battery Terminal: DISCONNECTED

Connect Correct For Diagnosis Between Resistance

C1/ (DK Less than 0.5 GRN) & C1/B ohms See 1 (GRY)

Wiper Switch: OFF & PULSE

C1/C (DK GRN) & C1/B Infinite ohms See 1 (GRY) C1/A (YEL) & Less than 0.5 See 2 C2/B (YEL) ohms C1/A (YEL) & Ground Infinite ohms See 3

If all measurements are correct, check for proper operation of Park Switch. Latch Arm and Drive Pawl. Refer to Section 8E.

1. Check DK GRN (95) and GRY (91) wires for a short to ground, to each other or opens. If wiring is good, replace the Wiper Switch Assembly. Refer to Section 3B4.

2. Repair open in YEL (196) wire.

3. Repair short to ground in YEL (196) wire.

E: WIPER/WASHER PULSE CONTROL RESISTANCE TEST

Measure: RESISTANCE

At: WIPER MOTOR ASSEMBLY CONNECTOR C1 (Disconnected)

Conditions:

Ignition Switch: OFF Negative Battery Terminal: DISCONNECTED Wiper Switch: LO

Measure Correct For Diagnosis Between Resistance

B (GRY) & F Approxi- (PNK) mately 24 K See 1 ohms Move Wiper Switch through delay range to the maximum delay position

Resistance B (GRY) & F increases to See 1 (PNK) approximately 1.2 megohms

If both resistances are correct, but the pulse mode does not operate, replace the Cover Assembly. Refer to Section 8E.

1. Check PNK (94) and GRY (91) wires for an open. If wires are OK, replace the Wiper Switch Assembly. Refer to Section 3B4.

F: MECHANICAL INSPECTION

1. Remove Wiper Motor Cover.

2. Reconnect motor without cover.

3. Turn Wiper Switch to LO.

4. Observe spring loaded Latch Arm and Drive Pawl which rotates with big gear.

5. Turn Wiper Switch to OFF.

Does Latch Arm spring out and catch Drive Pawl to shift to Park? (Refer to Section 8E for view.)

If Latch Arm doesn't spring out, replace Park Switch (Refer to Section 8E).

If Latch Arm does spring out check for a bent Pawl or shaft endplay. Refer to Section 8E for repair procedures.

G: WASHER MOTOR VOLTAGE TEST

Measure: VOLTAGE

At: WASHER MOTOR CONNECTOR (Disconnected)

Conditions:

Ignition Switch: ACCY Washer Switch: ON (hold)

Measure Correct For Diagnosis Between Voltage

A&B Pulsing See 1 Battery

Washer Switch: OFF A&B 0 Volts See 2

If the voltage is correct, replace Washer Motor. Refer to Section 8E.

1. Check RED (228) and LT BLU or DK BLU (227) wires for an open. If wires are good, check terminal contact between Park Switch and Cover Assembly. If OK, replace Cover Assembly. Refer to Section 8E.

2. Check RED (228) wire for a short to voltage. If wire is good, replace the Cover Assembly. Refer to Section 8E.

CIRCUIT OPERATION

In addition to the features of a conventional (non-pulse) wiper system (low and high speed), the pulse-type Wiper/Washer System includes an operating mode in which the Wipers make single strokes with an adjustable time interval between strokes. The time interval is controlled by a Solid State Timer in the Wiper Motor Assembly. The duration of the delay interval is determined by the delay rheostat in the Wiper Switch Assembly.

The Wiper Motor is protected by a circuit breaker. If the Wipers are blocked (by snow or ice for example) the circuit breaker will open the circuit. The circuit breaker resets automatically when it cools.

Pulse Operation

With the Wiper Switch in PULSE, battery voltage is applied to the Wiper Motor Assembly at terminal B of connector C1 through the GRY wire. Voltage is also applied to terminal F through the PNK wire and the pulse delay resistance in the Wiper Switch. The battery voltage at terminal B energizes the Park Switch which closes its contacts. In response to the voltage at terminal F, the Solid State Timer momentarily closes contact A on the Cover Assembly which applies battery voltage at terminal B to the contacts of the Park Switch, starting the Wiper Motor.

A mechanical arm (end of sweep input) operates contacts on the Cover Assembly, which cause contact A to open when the Wipers have completed their sweep. Since the Park Switch remains energized, the Wipers do not park but remain just above the park position until the Cover Assembly closes contact A again to start another sweep.

The length of delay time between sweeps is controlled by the variable Pulse Delay resistor. The delay is adjustable from 0 to 25 seconds.

Low Speed

With the Wiper Switch in LO, battery voltage is applied at the Wiper Motor Assembly connector C1, terminals B and C through the GRY and DK GRN wires. The Park Switch is again energized and battery voltage is applied to the Park Switch contacts and the Wiper Motor, which runs continuously. High Speed

With the Wiper Switch in the HI position, battery voltage is applied directly to the Wiper Motor, at terminal C2/A, without passing through the Park Switch contacts. Terminal A is connected to a separate Wiper Motor brush for high speed operation. The Park Switch coil remains energized in the HI position because of the voltage that is present at the low speed Wiper Motor brush when voltage is applied to the high speed brush. The current path from the low speed brush to the Park Switch coil is completed through the Wiper Switch Assembly. An open in this circuit will cause the Wipers to cycle in and out of park in HI and possibly prevent LO speed operation.

When turned off from HI, the Wipers complete the last sweep at low speed and park. To do this, the Wiper Motor receives voltage in the OFF position of the Wiper Switch, which is applied through the DK GRN wire to terminal C of connector C1. The Park Switch is de-energized when the Wiper Switch is moved to OFF, but the contacts remain closed until the Wipers reach the park position.

Washer

When the Washer Switch is held ON, battery voltage is applied to the Cover Assembly through the PNK and GRY wires. The Park Switch is energized by the battery voltage at terminal B of connector C1. The Cover Assembly turns on the Washer and Wiper Motors by closing contacts A and B. The Cover Assembly turns the Wiper Motor off approximately six seconds after it interrupts power to the Washer Motor. If the Wipers had been in PULSE, LO, or HI, they would return to that opeartion af ter the wash cycle.

Mist

When the control is moved to MIST and released, the Wipers make one sweep at low speed and return to park. The circuit operation is the same as that of LO.


Object Number: 75095  Size: FS


Object Number: 74795  Size: FS


Object Number: 74965  Size: FS


Object Number: 74794  Size: FS


Object Number: 75094  Size: FS


Object Number: 74964  Size: FS


Object Number: 74963  Size: FS


Object Number: 74962  Size: FS


Object Number: 94631  Size: MF


Object Number: 94630  Size: MF


Object Number: 94104  Size: MF


Object Number: 94419  Size: MF


Object Number: 74961  Size: FS


Object Number: 94103  Size: SF


Object Number: 95053  Size: SH


Object Number: 94418  Size: MF


Object Number: 74960  Size: FS


Object Number: 74793  Size: FS


Object Number: 75093  Size: FS


Object Number: 75092  Size: FS


Object Number: 74792  Size: FS


Object Number: 74648  Size: FS


Object Number: 86476  Size: FS


Object Number: 94417  Size: MF


Object Number: 94629  Size: MF


Object Number: 86475  Size: FS


Object Number: 94628  Size: FS


Object Number: 94416  Size: MF


Object Number: 86865  Size: MF


Object Number: 94627  Size: MF


Object Number: 94415  Size: FS

General Motors bulletins are intended for use by professional technicians, not a "do-it-yourselfer". They are written to inform those technicians of conditions that may occur on some vehicles, or to provide information that could assist in the proper service of a vehicle. Properly trained technicians have the equipment, tools, safety instructions and know-how to do a job properly and safely. If a condition is described, do not assume that the bulletin applies to your vehicle, or that your vehicle will have that condition. See a General Motors dealer servicing your brand of General Motors vehicle for information on whether your vehicle may benefit from the information.