GM Service Manual Online
For 1990-2009 cars only

SERVICE MANUAL UPDATE SEC.8A ELECTRICAL DIAG. REVISION

SUBJECT: SERVICE MANUAL UPDATE - SECTION 8A - ELECTRICAL DIAGNOSIS REVISIONS

MODELS AFFECTED: 1990 CENTURY MODELS

This bulletin provides late production and revised information to supplement Section 8A.

The Update Change Summary follows the Service Manual Index. The Summaries show the minor wiring changes since publication of the final edition of the 1990 Service Manual.

All changes are labeled with a late production or revised note to help identify the type of revision.

Multi-Use Index allows the user to reference the Section 8A Supplement or 1990 Service Manual.

Please update your Service Manual accordingly.

Update Change Summary --------------------- The Update Change Summary describes the revisions, the category of revision, the cell and page number, and the zone where the revision can be located on the schematic. The schematic is separated into six zones so that information can be easily and consistently located within Section 8A. Figure 1 below shows the zone locations. Tt is recommended that you transfer the minor change information into the Update Change Summary to your 1990 Service Manual.

Multi-Use Index

The Multi-Use Index contains all information regarding the 1990 Service Manual plus all the information included in the Section 8A Supplement. This allows the user to enter the Section 8A Supplement or 1990 Service Manual by using just one index. Page numbers for the 1990 Service Manual are under the heading SERVICE MANUAL PAGE. Pages included in the Section 8A Supplement are highlighted in boldface type and page numbers are under the heading PAGE/REVISION AND CATEGORY. The number located to the upper right of the page number under the PAGE/REVISION AND CATEGORY column identifies the category of the revision. Note the Key located in the Index which defines what the individual numbers represent.

Late Production and Revised Notes

The Late Production and Revised notes are used throughout the Section 8A Supplement to identify the type of revisions that occurred during the model year. LATE PRODUCTION indicates that cars were built as shown in the Late Production revision as well as shown in the schematic in the respective 1990 Service Manual. Page numbers for Late Production schematics are noted in the Index and are in boldface type. Late Production schematics are identified by an "A " following the page number (example 42-0-A). The "A " indicates that there are two schematics that represent how the car was built. Using this example, 42-0-A shows the Late Production version and 42-0, in the 1990 Service Manual, shows another earlier version of how the car was built.

REVISED indicates that revisions occurred; however, the cars were built only in the way the Revised schematic represents. Revised schematics are noted in the Index with bold type, using the same page number used in the 1990 Service Manual. Note, a Revised schematic supersedes the respective page in the 1990 Service Manual.

INDEX

Service Manual Page/Revision Page and Category ------------- ------------- Air Conditioning Air Delivery Manual ......................... 65-0 Blower Controls Manual ......................... 63-0 Compressor Controls Manual ......................... 64-0 System Check ...... .................... 62-0 Alarms (Audible) Chime . ........................... 76-0 Antenna (Power) .................... 151-0 Automatic Safety Belts .............. 146-0 Brake Warning System...................... 41-0 Charging System....... .................... 30-0 ................ 30-0 3 Cigar Lighter .... ....................... 114-0 Circuit Breaker Details ............. 10-0, 11-1 ..... 11-1 3, 11-5 3, 11-8 3 Component Location Views...... ........... 201-0 Connectors (Harness Connector Faces) . . 202-0 Coolant Fan ............................ 31-0 ........... 31-03,31-13 Cruise Control ........................... 34-0 Defogger (Rear) .......................... 61-0 Digital Clock .......................... 150-0 Door Locks (Power)..... .................. 130-0 Engine Control Electronic Fuel Injection (VIN R) ....... 20-0 Multi-Port Fuel Injection (VIN N) ....... 21-0 Fuse Block Details ........................ 11-0 .... 11-03, 11-33, 11-53, 11-83 Fuse Details ........................10-0,11-1 ..... 11-13, 11-53, 11-83 Fusible Link Details....................... 10-0 Gages Gages Cluster Coolant Temperature ..................... 81-1 Fuel ................................... 81-1 Speedometer ............................ 81-0

Service Manual Page/Revision Page and Category -------------- ----------- Voltmeter ....................... 81-2 Indicators Cluster Fuel .............................. 80-1 ............... 80-13 Speedometer .................... 80-0 Ground Distribution .................. 14-0 ................14-53 Harness Routing Views .................. 203-0 Horns ................................... 40-0 Indicators Gages Cluster Brake ................................81-0 Bright ................................81-0 Charge ................................81-1 Cruise ................................81-0 Fasten Belts .........................81-0 LH Turn .............................. 81-2 Oil Pressure ..................... 81-1 RH Turn ............................ 81-0 Service Engine Soon .............. 81-0 Tailgate Ajar ........................ 81-1 Temp ............................. 81-1 Indicators Cluster Brake ..............................80-0 Bright ..............................80-0 Charge ......................... ....80-1 ................80-1 3 Cruise ..............................80-0 Fasten Belts .......................80-0 LH Turn ............................80-1 .................80-1 3 Oil Pressure .........................80-1 .................80-1 3 RH Tum ............................80-0 Service Engine Soon... .............. 80-0 Tailgate Ajar ........................ 80-1 ............... 80-1 3 Temp ............................. 80-1 ............... 80-1 3 Instrument Panel Gages Cluster ........................ 81-0 Indicators Cluster.................... 80-0 ................ 80-1 3

Service Manual Page/Revision Page and Category -------------- ------------- Interior Lights Dimming ................. 117-0 Introduction .... ....................... 2-0 Lights (Exterior) Back Up .............................112-0 Front Park .......................... 110-0 Front Park-Turn ...................... 110-1 ...............110-1 3 Hazard .................................110-1 ...............110-1 3 Headlights With T61 ........................... 104-0 Without T61 .......................... 100-0 High Level Stop ...................... 110-5 License Coupe and Sedan ................. ..110-3 ............. 110-3-A 1 Station Wagon ........................ 110-4 Rear Marker Coups and Sedan ................... 110-3 ............. 110-3-A 1 Station Wagon ........................ 110-4 Stop-Turn ........................... 110-2 Tail Coupe and Sedan.................... 110-3 ............. 110-3-A 1 Station Wagon ....................... 110-4 Lights (Interior) Ashtray ............................. 117-1 Courtesy ............................. 114-0 Door Courtesy ......................... 114-1 Front Dome ......................... 114-1 Heater-A/C Control Assembly ......... 117-1 Instrument Panel ................... 117-1 I/P Compartment .................. 114-0 Luggage Compartment .................. 114-0 Map .................................. 114-0 Master Control Unit ................... 117-1 Radio ................................ 117-1 Reading ............................... 114-1 Rear Defogger Control ................ 117-1 Rear Dome ............................. 114-1 Rear Wiper/Washer Control Switch ... 117-0 RH Control Unit .................... 117-1

Service Manual Page/Revision Page and Category ------------- ------------- Underhood ............................. 114-0 Vanity Mirror ........................ 114-1 Light Switch Details .................. 12-0 ................ 12-2 3 Luggage Compartment Lid Release ......... 134-0 Mirrors (Power) ......................... 141-0 Power Antenna ......................... 151-0 Power Distribution .................. 10-0 Power Door Locks ...................... 130-0 Power Mirrors ........................... 141-0 Power Seats ........................... 140-0 ....... 140-0-A 1, 140-1 3 Power Windows .......................... 120-0 Radio .................................. 150-0 Rear Defogger ............................ 61-0 Rear Wiper/Washer ...................... 92-0 Reclining Seats ......................... 144-0 ............. 144-0-A 1 Repair Procedures ....................... 5-0 Seat (Power) ........................... 140-0 ....... 140-0-A 1, 140-13 Speedometer Gage Gages Cluster ......................... 81-0 Indicators Cluster .................... 80-0 Starter ................................. 30-0 ................ 30-33 Symbols ................................ 3-0 Tailgate Release ........................ 134-0 Touble-shooting Procedures ............. 4-0 Vehicle Speed Sensor ..................... 33-0 Voltmeter ................................ 81-2 Warnings (Audible) Chime .................................. 76-0 Windows (Power) ........................ 120-0 Wiper/Washer Rear .................................. 92-0 With Pulse ............................ 91-0 Without Pulse ....................... 90-0

KEY: 1 - Late Production 2 - Revised 3 - Refer to Update Change Summary on following

UPDATE CHANGE SUMMARY

For details on how to use this cell, refer to Contents page.

Page Zone Revision Category Revision ------ --- ---------------- ------------------------------ 8A-11-0 C Revised Name unlabeled fuse FOG/ABS, 15 Amp

8A-11-1 C Revised Change amperage of the WPR Fuse from 20 to 25 Amp Change the 1 PNK (1 149) wire between the WPR Fuse and terminal B of connector C234 to WHT (93)

F Late Production Change the .8 PNK/BLK (839) wire between terminal H of connector C1O2 and terminal M of the Computer Controlled Coil Ignition (CCCI) Module to.8 PNK (1 149)

8A-1 1-5 C Revised Change amperage of the WDO Circuit Breaker from 20 to 30 Amp

F Late Production Change the.8 BRN (250) wire between splice S190 and terminal F of the Generator to.8 BRN/WHT (650)

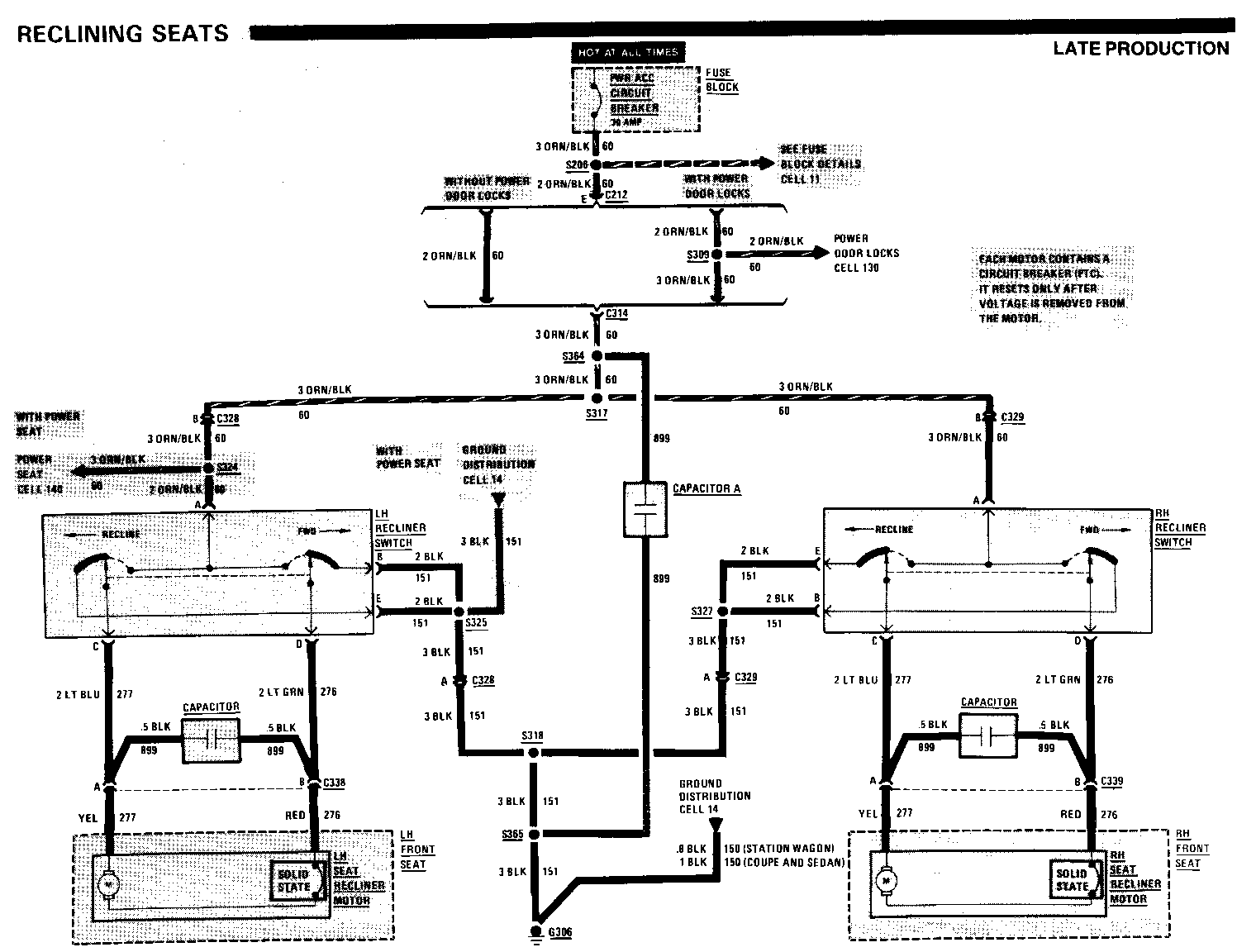
8A-1 1-8 A, C, D Late Production Insert splice S364 on the 3 ORN/BLK (60) wire between connector C314 and splice S317. Draw a dashed box between the RH Recliner Switch and the Door Lock Relay Assembly. Label the box Capacitor A, Pages 140-0 and 144-0. Draw a wire from splice S364 and pigtail it to Capacitor A. Give the wire 899 as its circuit number

8A-12-2 F Late Production Disconnect the.8 BRN (9) wire between the fourth RH Tail Light and the RH Tail/Stop-Turn Light from the RH Tail/Stop-Turn Light. Connect the .8 BRN (9) wire to splice S403

8A-14-5 C Late Production Insert splice S365 on the 3 BLK (151) wire between splice S318 and ground G306. Draw a dashed box between the LH Recliner Switch and the High Level Stop Light. Label the box Capacitor A. Draw a wire from splice S365 and pigtail R to Capacitor A. Give the wire 899 as its circuit number

SA-30-0 c Late Production Change the 5 RED/BLK (2) wire between terminal C of connector C101 and the Power Distribution reference to 5 RED (2)

Late Production Change the.8 BRN (250) wire between splice Sigo and terminal F of the Generator to .8 BRN/WHT (650)

F Late Production Delete (L4 VIN R) and .8 TAN/BLK (25) (V6 VIN N) from the wire between terminal A of connector C210 and terminal L of the Generator

For details on how to use this cell, refer to Contents page.

Page Zone Revision Category Revision ------ ---- ------------------- ------------------------------ 8A-31-0 C Late Production Change the .8 BRN (250) wire be- tween splice S190 and the Starter and Charging System reference to .8 BRN/WHT (650)

8A-31-1 C Late Production Change the .8 BRN (250) wire between splice S190 and the Starter and Charging System reference to.8 BRN/WHT (650)

8A-80-1 D Revised Label the wire between the Elec- tronic Control Module (ECM) and terminal H9 of connector C100 .8 DK GRN (35)

8A-110-1 B Late Production Change the.8 BLK/YEL (714) wire between terminal C of the Park/Turn Lamp Module and terminal A3 of connector C100 to.8 LT BLU/BLK (548)

F Late Production Change the.8 YEL (715) wire between terminal A of the Park/Turn Lamp Module and terminal C 1 of connector C 100 to .8 DK BLU/WHT (591)

8A-1 10-3 B, D, F Revised Change the .8 BRN (9) wire between ground G403 and splice S404 to .8 BLK (150)

F Late Production Disconnect the.8 BRN (9) wire be- tween the RH Tail Light and the RH Tail/Stop-Turn Light from the RH Tail/Stop-Turn Light. Connect the.8 BRN (9) wire to splice S403

8A-140-1 E Late Production Insert splice S365 on the 3 BLK (151). Draw a wire from splice S365 to the Ground Distribution reference. Give the wire an 899 circuit number


Object Number: 94917  Size: MH


Object Number: 74778  Size: FS


Object Number: 74777  Size: FS

General Motors bulletins are intended for use by professional technicians, not a "do-it-yourselfer". They are written to inform those technicians of conditions that may occur on some vehicles, or to provide information that could assist in the proper service of a vehicle. Properly trained technicians have the equipment, tools, safety instructions and know-how to do a job properly and safely. If a condition is described, do not assume that the bulletin applies to your vehicle, or that your vehicle will have that condition. See a General Motors dealer servicing your brand of General Motors vehicle for information on whether your vehicle may benefit from the information.