GM Service Manual Online
For 1990-2009 cars only
Makes
🢒
Buick
🢒
1998
🢒
Century
🢒
Brakes
🢒
Antilock Brake System
🢒 Antilock Brake System Schematics
Figure
1:
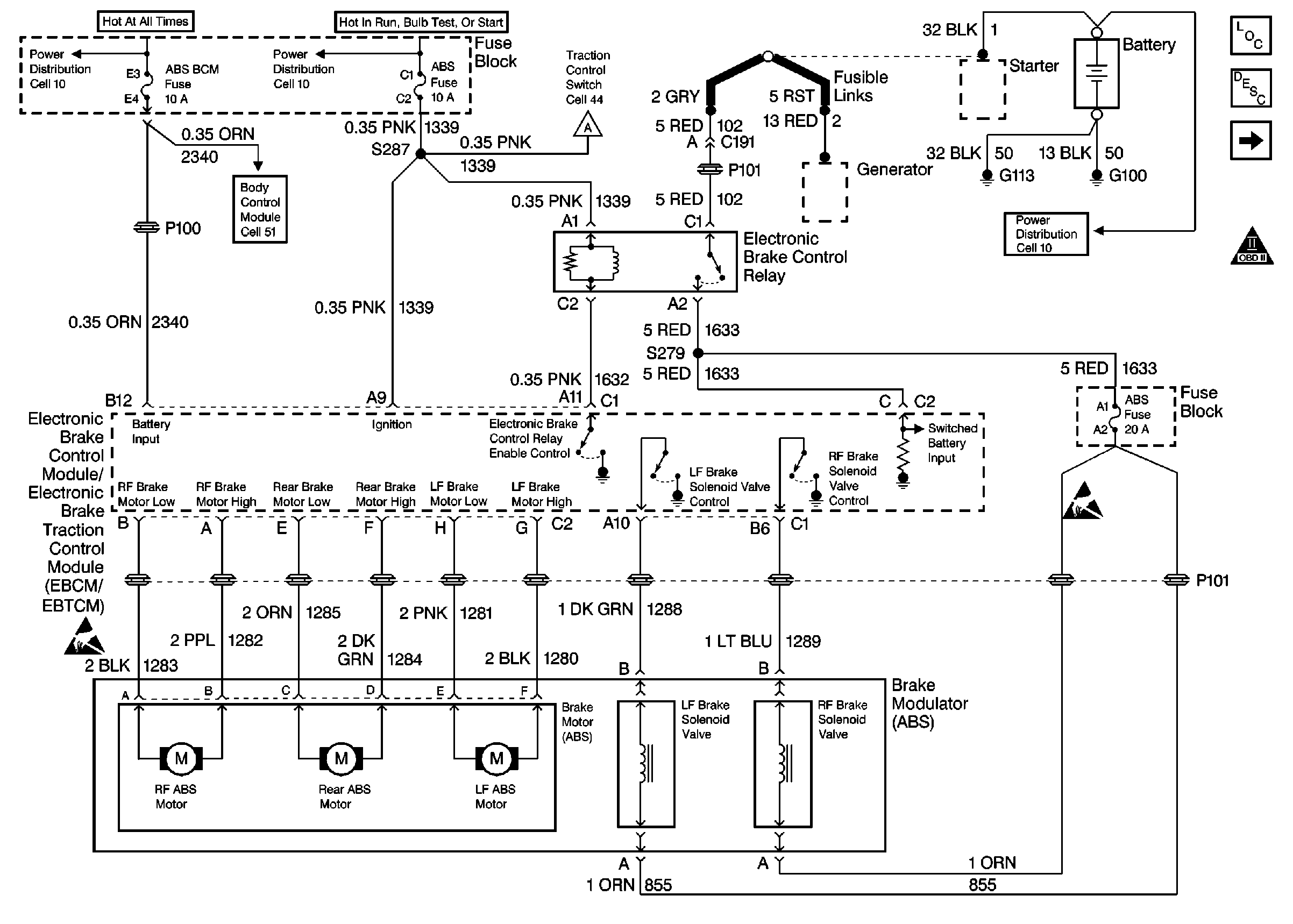
Power/Grounds, Brake Modulator
Figure
2:
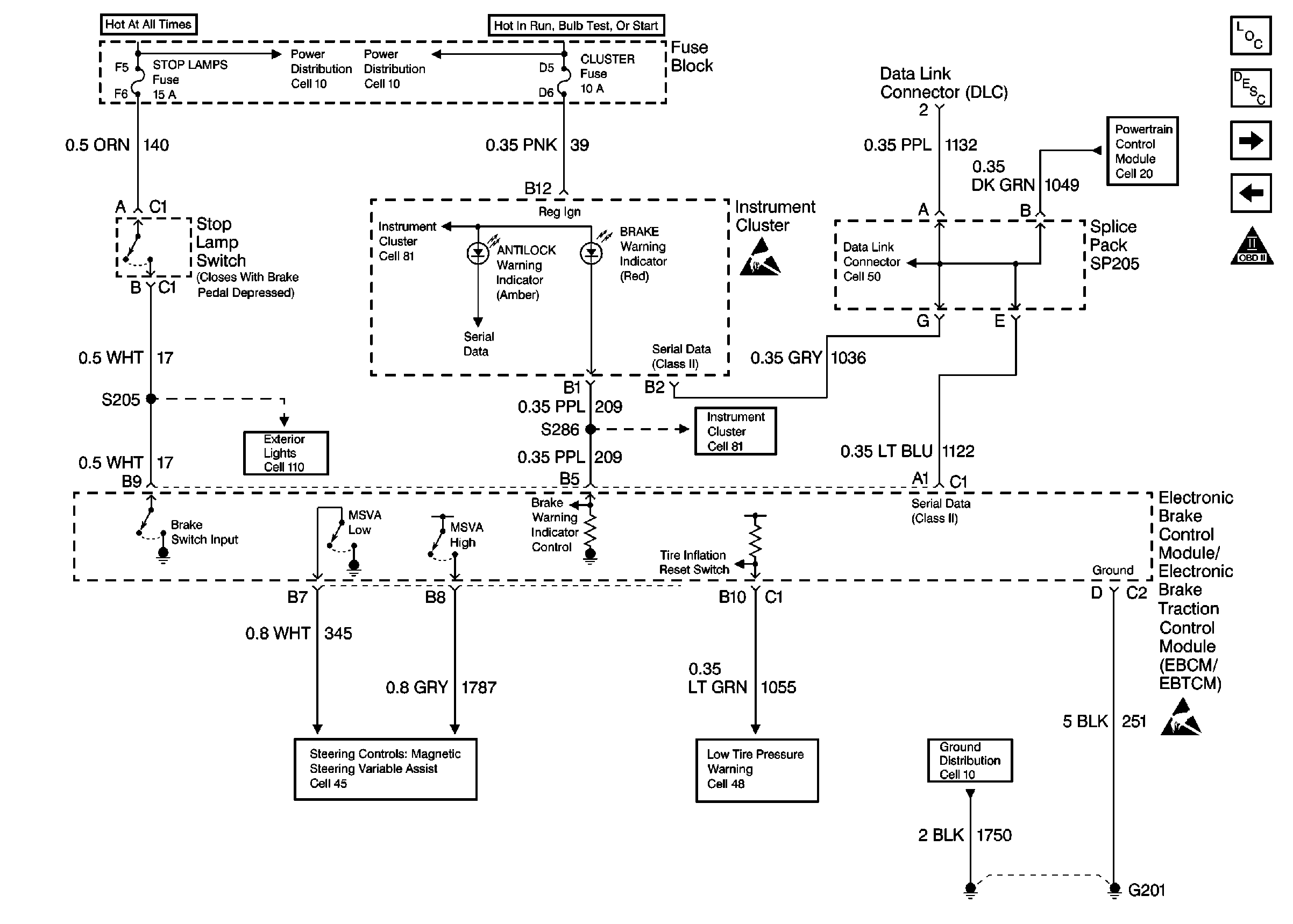
Brake Switch Input, Indicator Control, Serial Data, Ground
Figure
3:
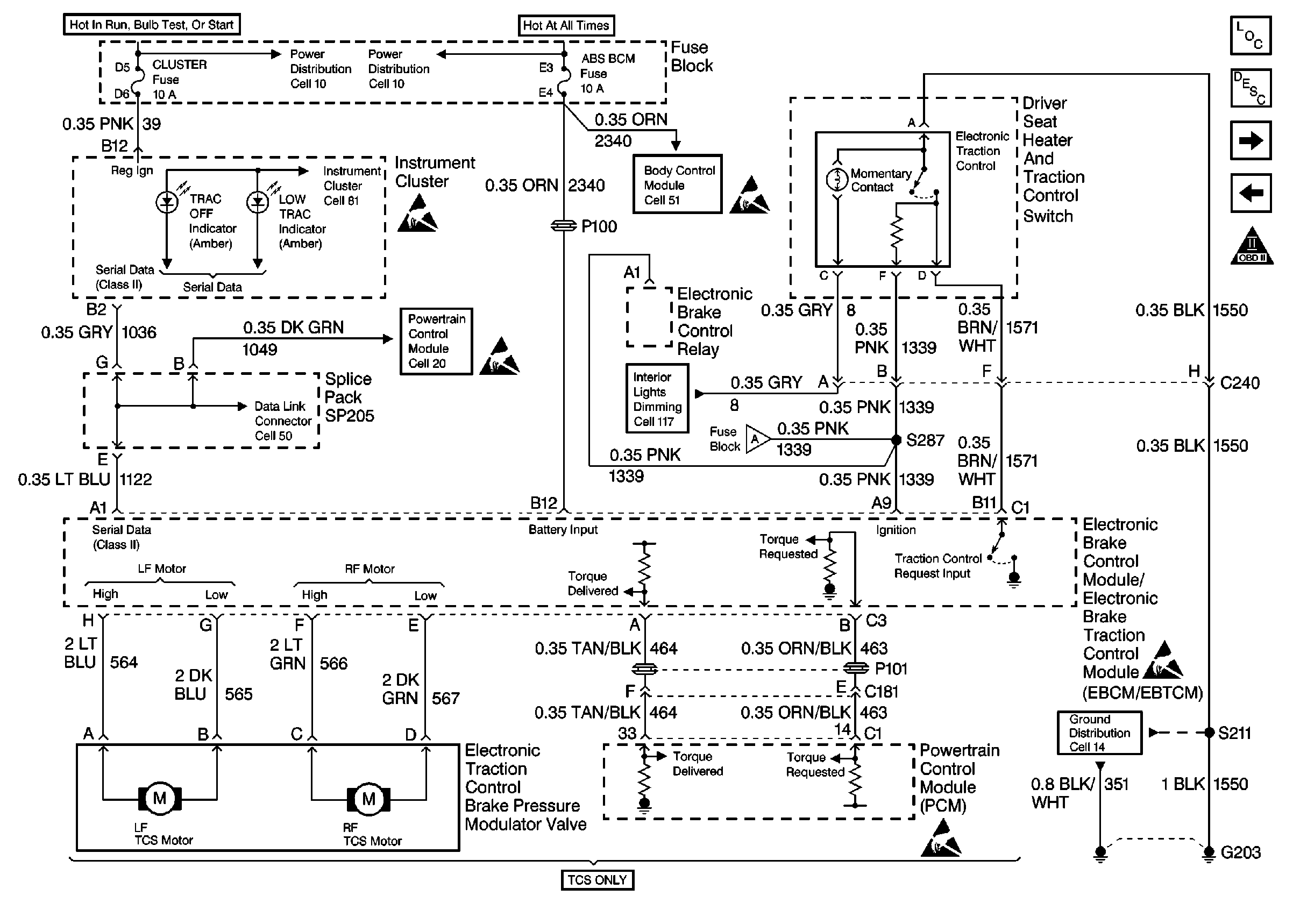
Power/Ground, Brake Modulator, Traction Control
Figure
4:
Wheel Speed Sensor Inputs