GM Service Manual Online
For 1990-2009 cars only

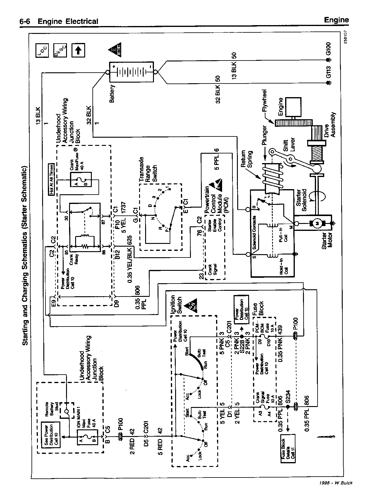
SMU-SEC. 8A - 30 - REVISED STARTER SOLONOID

SUBJECT: SERVICE MANUAL UPDATE - SECTION 8A-30 - REVISED STARTER SOLENOID CHART AND STARTING/CHARGING SCHEMATIC

MODELS: 1998 BUICK CENTURY, REGAL

THIS BULLETIN IS BEING ISSUED TO REVISE THE STARTER SOLENOID CHART AND STARTING/CHARGING SCHEMATIC IN SECTION 8A-30 OF THE SERVICE MANUAL.

PLEASE USE THE ATTACHED CHART/SCHEMATIC TO REPLACE THOSE CURRENTLY IN THE SERVICE MANUAL.

FIGURES: 00 ATTACHMENTS: 04


Object Number: 169993  Size: FS


Object Number: 169994  Size: FS


Object Number: 169995  Size: FS


Object Number: 169996  Size: FS

GENERAL MOTORS BULLETINS ARE INTENDED FOR USE BY PROFESSIONAL TECHNICIANS, NOT A "DO-IT-YOURSELFER". THEY ARE WRITTEN TO INFORM THOSE TECHNICIANS OF CONDITIONS THAT MAY OCCUR ON SOME VEHICLES, OR TO PROVIDE INFORMATION THAT COULD ASSIST IN THE PROPER SERVICE OF A VEHICLE. PROPERLY TRAINED TECHNICIANS HAVE THE EQUIPMENT, TOOLS, SAFETY INSTRUCTIONS AND KNOW-HOW TO DO A JOB PROPERLY AND SAFELY. IF A CONDITION IS DESCRIBED, DO NOT ASSUME THAT THE BULLETIN APPLIES TO YOUR VEHICLE, OR THAT YOUR VEHICLE WILL HAVE THAT CONDITION. SEE A GENERAL MOTORS DEALER SERVICING YOUR BRAND OF GENERAL MOTORS VEHICLE FOR INFORMATION ON WHETHER YOUR VEHICLE MAY BENEFIT FROM THE INFORMATION.

COPYRIGHT 1997 GENERAL MOTORS CORPORATION. ALL RIGHTS RESERVED.