GM Service Manual Online
For 1990-2009 cars only

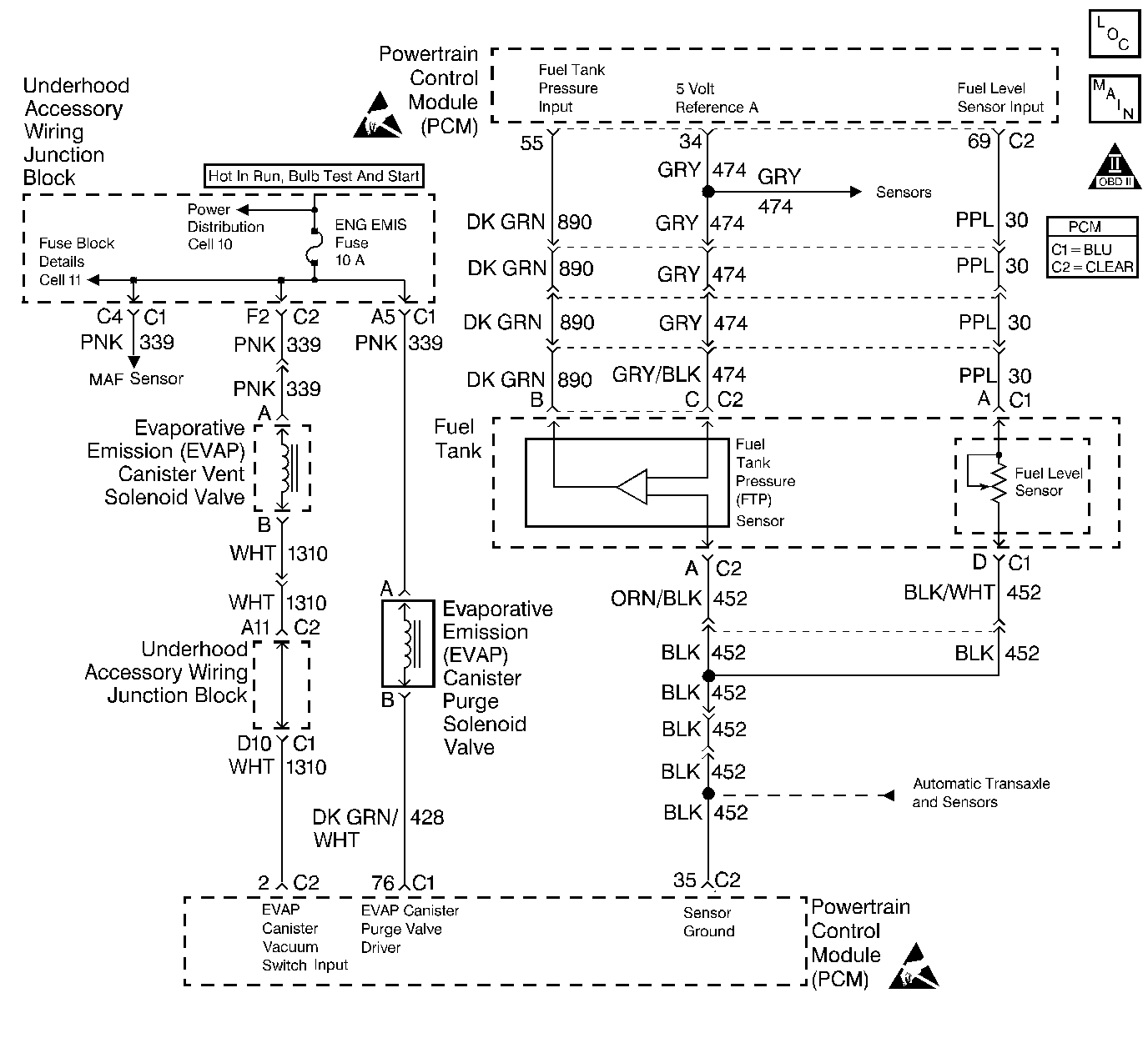
Object Number: 248246  Size: LF
Engine Controls Components
Engine Data Sensors - MAF, EVAP Vent, EVAP Purge, EGR
OBD II Symbol Description Notice
Handling ESD Sensitive Parts Notice
Handling ESD Sensitive Parts Notice

Circuit Description

The evaporative system includes the following components:

    •  The fuel tank.
    •  The EVAP vent solenoid.
    •  The fuel tank pressure sensor.
    •  The fuel pipes and hoses.
    •  The fuel cap.
    •  The EVAP vapor lines.
    •  The EVAP purge lines.
    •  The evaporative emission canister.
    •  The EVAP purge solenoid.

The evaporative leak detection diagnostic strategy is based on applying vacuum to the EVAP system and monitoring vacuum decay. The PCM monitors vacuum level via the Fuel Tank Pressure sensor input. At an appropriate time, the EVAP purge solenoid and the EVAP vent solenoid are turned on allowing engine vacuum to draw a small vacuum on the entire evaporative emission system. After the desired vacuum level has been achieved, the EVAP purge solenoid is turned off, sealing the system. A leak is detected by monitoring for a decrease in vacuum level over a given time period, all other variables remaining constant. A small leak in the system will cause DTC P0442 to be set.

Conditions for Running the DTC

    •  No TP sensor, ODM, IAT sensor, or MAP sensor DTCs set.
    •  The DTC P0440 diagnostic test has passed.

Conditions for Setting the DTC

A vacuum decay condition indicating a small leak is detected during the diagnostic test.

Action Taken When the DTC Sets

Important: Although these diagnostics are considered type A, they act like type B diagnostics under certain conditions. Whenever the EVAP diagnostics report that a system has passed, or if the battery has been disconnected, the diagnostic must fail during 2 consecuitive cold start trips before setting a DTC. The initial failure is not reported to the diagnostic executive or displayed on a scan tool. A passing system always reports to the diagnostic executive immediately.

    • The PCM will illuminate the MIL during the first trip in which the diagnostic test has been run and failed.
    • The PCM will store conditions which were present when the DTC set as Freeze Frame and Fail Records data.

Conditions for Clearing the MIL/DTC

    • The PCM will turn the MIL OFF during the third consecutive trip in which the diagnostic has been run and passed.
    • The history DTC will clear after 40 consecutive warm-up cycles have occurred without a malfunction.
    • The DTC can be cleared by using the scan tool Clear Info function or by disconnecting the PCM battery feed.

Diagnostic Aids

Check for the following conditions:

    •  Cracked or punctured EVAP canister.
    •  Damaged source vacuum line, EVAP purge line, EVAP vent hose or fuel tank vapor line.
    •  Poor connection at PCM.
        Inspect harness connectors for backed out terminals, improper mating, broken locks, improperly formed or damaged terminals, and poor terminal to wire connection.
    •  Damaged harness.
         Inspect the wiring harness to the EVAP vent solenoid EVAP purge solenoid and the fuel tank pressure sensor for an intermittent open or short circuit.

Reviewing the Fail Records vehicle mileage since the diagnostic test last failed may help determine how often the condition that caused the DTC to be set occurs. This may assist in diagnosing the condition.

Test Description

Number(s) below refer to the step number(s) on the Diagnostic Table.

  1. If a EVAP vent solenoid or EVAP purge solenoid electrical fault is present, the purge system will not operate correctly. Repairing the electrical fault will very likely correct the condition that set DTC P0442.

  2. Checks the fuel tank pressure sensor at ambient pressure.

  3. Verifies that the fuel tank pressure sensor accurately reflects EVAP system pressure changes.

DTC P0442 - EVAP System Small Leak Detected

Step

Action

Value(s)

Yes

No

1

Was the Powertrain On Board Diagnostic (OBD) System Check performed?

--

Go to Step 2

Go to Powertrain On Board Diagnostic (OBD) System Check

2

Is DTC P1655 EVAP Purge Solenoid Control Circuit or DTC P1675 EVAP Vent Solenoid Control Circuit also set?

--

Go to DTC P1665 Evaporative Emission (EVAP) Vent Solenoid Control Circuit or DTC P1676 Evaporative Emission (EVAP) Purge Solenoid Control Circuit

Go to Step 3

3

  1. Turn off the ignition switch.
  2. Remove the fuel cap.
  3. Turn on the ignition switch.
  4. Observe Fuel Tank Pressure on the scan tool.

Is Fuel Tank Pressure at the specified value?

0 in. H2O

Go to Step 4

Go to Evaporative Emission Control System Diagnosis

4

Important: :  Before continuing with diagnosis, zero the EVAP Pressure and Vacuum (inches of H2O) gauges on the
Object Number: 20803  Size: SH

(1)Main Valve
(2)Evaporative Emission System Purge/Presure Diagnostic Station J 41413
(3)Nitrogen Cylinder
(4)Black Connecting Hose
(5)Threaded Fitting
(6)Gauge Set
EVAP pressure/purge diagnostic station.

  1. Replace the fuel cap.
  2. Capture Fail Record data for DTC P0442 and clear DTCs.
  3. Connect the
    Object Number: 20803  Size: SH
    (1)Main Valve
    (2)Evaporative Emission System Purge/Presure Diagnostic Station J 41413
    (3)Nitrogen Cylinder
    (4)Black Connecting Hose
    (5)Threaded Fitting
    (6)Gauge Set
    EVAP pressure/purge diagnostic station to the EVAP service port.
  4. Using the scan tool, command the EVAP vent solenoid on (Closed).
  5. Pressurize the EVAP system to the specified value using the EVAP pressure/purge diagnostic station (monitor pressure using the EVAP pressure gauge on the EVAP pressure/purge diagnostic station).
  6. Observe Fuel Tank Pressure on the scan tool.

Is Fuel Tank Pressure at the specified value?

5 in. H2O

Go to Step 5

Go to Evaporative Emission Control System Diagnosis EVAP Control System Diagnosis

5

  1. Turn on the ignition switch, engine not running.
  2. Using the scan tool, command the EVAP vent solenoid on (Closed).
  3. Pressurize the EVAP system to the first specified value using the EVAP pressure/purge diagnostic station (monitor pressure using the EVAP pressure gauge on the EVAP pressure/purge diagnostic station).
  4. Switch the rotary switch on the
    Object Number: 20803  Size: SH
    (1)Main Valve
    (2)Evaporative Emission System Purge/Presure Diagnostic Station J 41413
    (3)Nitrogen Cylinder
    (4)Black Connecting Hose
    (5)Threaded Fitting
    (6)Gauge Set
    EVAP pressure/purge diagnostic station to HOLD and observe the EVAP pressure gauge.

Does the EVAP pressure decrease to less than the second specified value within 2 minutes?

15 in. H2O

10 in. H2O

Go to Step 6

Go to Diagnostic Aids

6

  1. Disconnect the fuel tank vapor line and the EVAP purge line from the EVAP canister.
  2. Block the fuel tank vapor line fitting on the canister.
  3. Connect a hand vacuum pump to the EVAP purge line fitting on the canister.
  4. Ensure that the EVAP vent solenoid is still commanded on (Closed).
  5. Attempt to apply vacuum to the canister.

Can the specified vacuum be maintained?

5 in. Hg

Go to Step 9

Go to Step 7

7

  1. Visually/physically check for the following conditions:
  2. •  Vent hose disconnected or damaged.
    •  EVAP canister damaged. Refer to Evaporative Emission Canister Replacement .
  3. If a problem is found, repair as necessary.

Was a problem found?

--

Go to Step 11

Go to Step 8

8

Replace the EVAP vent solenoid. Refer to Evaporative Emission Vent Valve Replacement .

Is the action complete?

--

Go to Step 11

--

9

  1. Visually/physically check for the following conditions:
  2. •  Faulty (leaking) fuel cap
    •  Leaking fuel tank vapor line.
    •  Damaged EVAP purge line.
  3. If a problem is found, repair as necessary.

Was a problem found?

--

Go to Step 11

Go to Step 10

10

  1. Using the scan tool, command the EVAP vent solenoid on (Closed).
  2. With the EVAP pressure/purge diagnostic station connected to the EVAP service port, attempt to pressurize the EVAP system by leaving the EVAP pressure/purge diagnostic station control knob in the pressurize position.
  3. Using the ultrasonic leak detector J 41416, locate and repair leak in EVAP system (It may be necessary to partially lower the fuel tank to examine the top tank connections).

Is the action complete?

--

Go to Step 11

--

11

  1. Turn on the ignition switch.
  2. Using the scan tool, command the EVAP vent solenoid on (Closed).
  3. Pressurize the EVAP system to the first specified value using the EVAP pressure/purge diagnostic station (monitor pressure using the EVAP pressure gauge on the EVAP pressure/purge diagnostic station).
  4. Switch the rotary switch on the
    Object Number: 20803  Size: SH
    (1)Main Valve
    (2)Evaporative Emission System Purge/Presure Diagnostic Station J 41413
    (3)Nitrogen Cylinder
    (4)Black Connecting Hose
    (5)Threaded Fitting
    (6)Gauge Set
    EVAP pressure/purge diagnostic station to HOLD.
  5. Observe the EVAP pressure gauge on the EVAP pressure/purge diagnostic station.

Does the EVAP pressure decrease to less than the second specified value within 2 minutes?

15 in. H2O

10 in. H2O

Go to Step 3

System OK