GM Service Manual Online
For 1990-2009 cars only

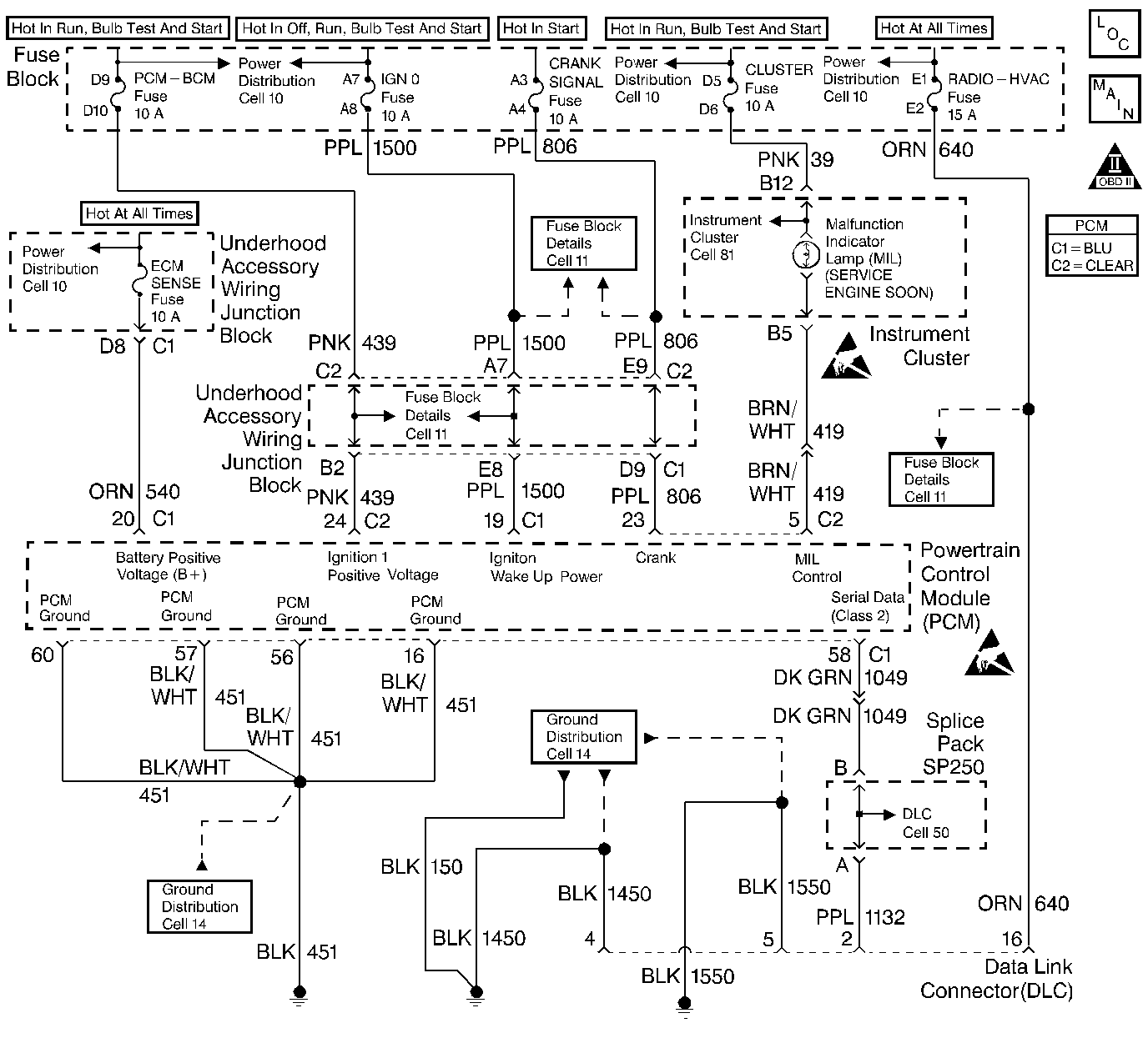
Object Number: 248212  Size: LF
Engine Controls Components
Power, Ground, MIL, DLC
OBD II Symbol Description Notice
Handling ESD Sensitive Parts Notice
Handling ESD Sensitive Parts Notice

Refer to Content Theft Deterrent (CTD) System Check in Theft Deterrent.

Circuit Description

The PCM controls fuel injector and starter operation based on a vehicle theft deterrent (VTD) password from the vehicle Body Control Module (BCM). When the ignition is first turned ON, the BCM sends a programmed VTD password to the PCM. The PCM acknowledges the password and responds to the BCM that normal fuel injector and starter operation will continue. If the PCM detects an incorrect password (VTD system failure or attempted vehicle theft), DTC 1631 will set. The engine will not start or crank as long as the condition is present.

Conditions for Running the DTC

The ignition is ON.

Conditions for Setting the DTC

    • The PCM is detecting an incorrect vehicle theft deterrent password from the VTD system.
    • The conditions is present for less than 1 second.

Action Taken When the DTC Sets

    • The PCM will not illuminate the Malfunction Indicator Lamp (MIL).
    • The PCM will store conditions which were present when the DTC set as Fail Records data only. This information will not be stored as Freeze Frame data.
    • The PCM will disable the fuel injectors.

Conditions for Clearing the MIL/DTC

    • A history DTC will clear after 40 consecutive warm-up cycles have occurred without a malfunction.
    • DTC can be cleared by using the scan tool Clear Info function or by disconnecting the PCM battery feed.

Diagnostic Aids

DTC P1631 indicates that the vehicle theft deterrent password that the PCM has learned does not agree with the password being received from the VTD system. This condition can occur if an incorrect key is being used when attempting to start the vehicle or if the BCM has been replaced and the PCM s password learn function has not been enabled. If the BCM has been replaced, the password must be relearned. Refer to Content Theft Deterrent (CTD) System Check in Theft Deterrent.

Refer to Content Theft Deterrent (CTD) System Check in Theft Deterrent for VTD system service procedures.

DTC P1631 - Theft Deterrent System Password Incorrect

Step

Action

Value(s)

Yes

No

1

Was the Powertrain On-Board Diagnostic System Check performed?

--

Go to Step 2

Go to the Powertrain On Board Diagnostic (OBD) System Check

2

Perform the password learn procedure. Refer to Content Theft Deterrent (CTD) System Check in Theft Detterent.

Can the password learn procedure be performed successfully?

--

System OK

Go Content Theft Deterrent (CTD) System Check in Theft Deterrent System