GM Service Manual Online
For 1990-2009 cars only

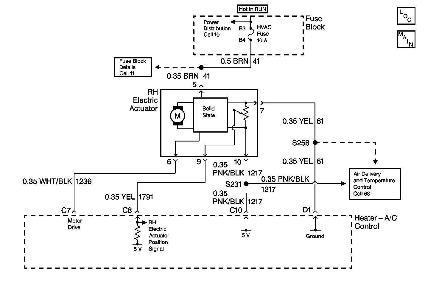
Object Number: 299555  Size: MF
Cell 68: Electric Actuators
Fuse Block Schematics
HVAC Air Delivery/Temperature Control Schematics

Circuit Description

The heater-A/C control receives a right electric actuator position signal from the right electric actuator. The right electric actuator position sensor is a potentiometer that is linked as follows:

    • From the heater-A/C control through CKT 1217 to a 5-volt source
    • From the heater-A/C control through CKT 61 to the ground

The variable output from the potentiometer feeds back a position signal through CKT 1791. The signal is fed to a pull-up resistor. The pull-up resistor is located in the heater-A/C control. This signal relates to the position of the right electric actuator. This signal is used in order to determine the necessary drive signal to the right electric actuator motor. The electric actuator motor provides the proper air mix door position. This value is stored in the Keep Alive Memory (KAM) of the heater-A/C control.

Conditions for Setting the DTC

    • The heater-A/C control will perform an internal test on the right electric actuator position signal.
    • The heater-A/C control detects a fault to the right electric actuator position signal which may or may not be caused by an external fault.

Action Taken When the DTC Sets

Stores a DTC B0446 in the heater-A/C control memory.

Conditions for Clearing the DTC

    • Under all fault conditions, the ignition must be cycled before this DTC can change from current to history.
    • A history DTC will clear after 100 drive cycles if the condition for the malfunction is no longer present.
    • Use a scan tool in order to clear a DTC.

Diagnostic Aids

The following conditions may cause a malfunction to occur:

    • A voltage spike in CKT 1791
    • A short to the ground in CKT 1217
    • A short to B+ in CKT 1791
    • An open in CKT 61, CKT 1217 or CKT 1791

Test Description

The number(s) below refer to the step number(s) on the diagnostic table.

  1. Perform the Heater-A/C Control Diagnostic System Check before attempting to diagnose a DTC B0446.

  2. This test determines if the heater-A/C control 5-volt supply is getting through CKT 1217 to the right electric actuator harness connector terminal 10.

  3. This test determines if the heater-A/C control 5-volt pull-up is getting though CKT 1791 to the right electric actuator harness connector terminal 9.

  4. This test determines if the heater-A/C control ground is getting through CKT 61 to the right electric actuator harness connector terminal 7.

  5. Clear the DTCs after completing a repair procedure.

Step

Action

Value(s)

Yes

No

1

Were you sent here from the heater-A/C control diagnostic system check?

--

Go to Step 2

Go to Diagnostic System Check

2

  1. Disconnect the right electric actuator.
  2. Start the engine.
  3. Run the engine at idle until the engine is warm.
  4. Set the heater-A/C control to AUTO 16°C (60°F)
  5. Use a J 39200 Digital Multimeter (DMM) in order to probe between the right electric actuator harness connector terminal 10 (CKT 1217) and ground.

Is the measured voltage within the specified range?

4.5-5.5 V

Go to Step 3

Go to Step 5

3

Use a J 39200 DMM in order to probe the right electric actuator harness connector between terminal 10 (CKT 1218) and terminal 7 (CKT 61).

Is the measured voltage within the specified range?

4.5-5.5 V

Go to Step 4

Go to Step 8

4

Use a J 39200 DMM in order to probe the right electric actuator harness connector between terminal 9 (CKT 1218) and ground.

Is the measured voltage within the specified range?

4.5-5.5 V

Go to Step 12

Go to Step 9

5

Inspect CKT 1217 for a short to ground.

Did you find a short to ground?

--

Go to Step 6

Go to Step 7

6

Repair the short to ground in CKT 1217.

Are the repair and the reinspection complete?

--

Go to Step 13

--

7

  1. Inspect for an open in CKT 1217 between S231 and the right electrical actuator terminal 10.
  2. Replace the heater-A/C control if the circuit is OK. Refer to Control Assembly Replacement in Instrument Panel, Gages and Console.
  3. Reinspect the system.

Are the repair and reinspection complete?

--

Go to Step 13

--

8

  1. Inspect CKT 61 for the following conditions:
  2. • A poor connection
    • An open between S258 and the right electric actuator terminal 7.
  3. Replace the heater-A/C control if the circuit is OK. Refer to Heater A/C Control Assembly Replacement in instrument Panel, Gages and Console.
  4. Reinspect the system.

Are the repair and reinspection complete?

--

Go to Step 13

--

9

Inspect CKT 1791 for a short to B+ or ground.

Did you find a short to B+ or ground?

--

Go to Step 10

Go to Step 11

10

Repair the short to B+ or ground.

Are the repair and reinspection complete?

--

Go to Step 13

--

11

  1. Inspect for poor connections or an open in CKT 1791.
  2. Replace the heater-A/C control if the circuit is OK. Refer to Control Assembly Replacement in Instrument Panel, Gages and Console.
  3. Reinspect the system.

Are the repair and reinspection complete?

--

Go to Step 13

--

12

Replace the right electric actuator. Refer to Temperature Actuator Replacement (RH (Passenger)) .

Are the repair and reinspection complete?

--

Go to Step 13

--

13

  1. Turn the ignition switch to the OFF position.
  2. Connect or install any connectors or components that were disconnected or removed.
  3. Turn the ignition switch to the RUN position.
  4. Clear all DTCs. Refer to Clearing DTCs .

Is the repair complete?

--

Go to Diagnostic System Check

--