GM Service Manual Online
For 1990-2009 cars only
Makes
🢒
Buick
🢒
2000
🢒
Century
🢒
Engine
🢒
Engine Electrical
🢒 Starting and Charging Schematics
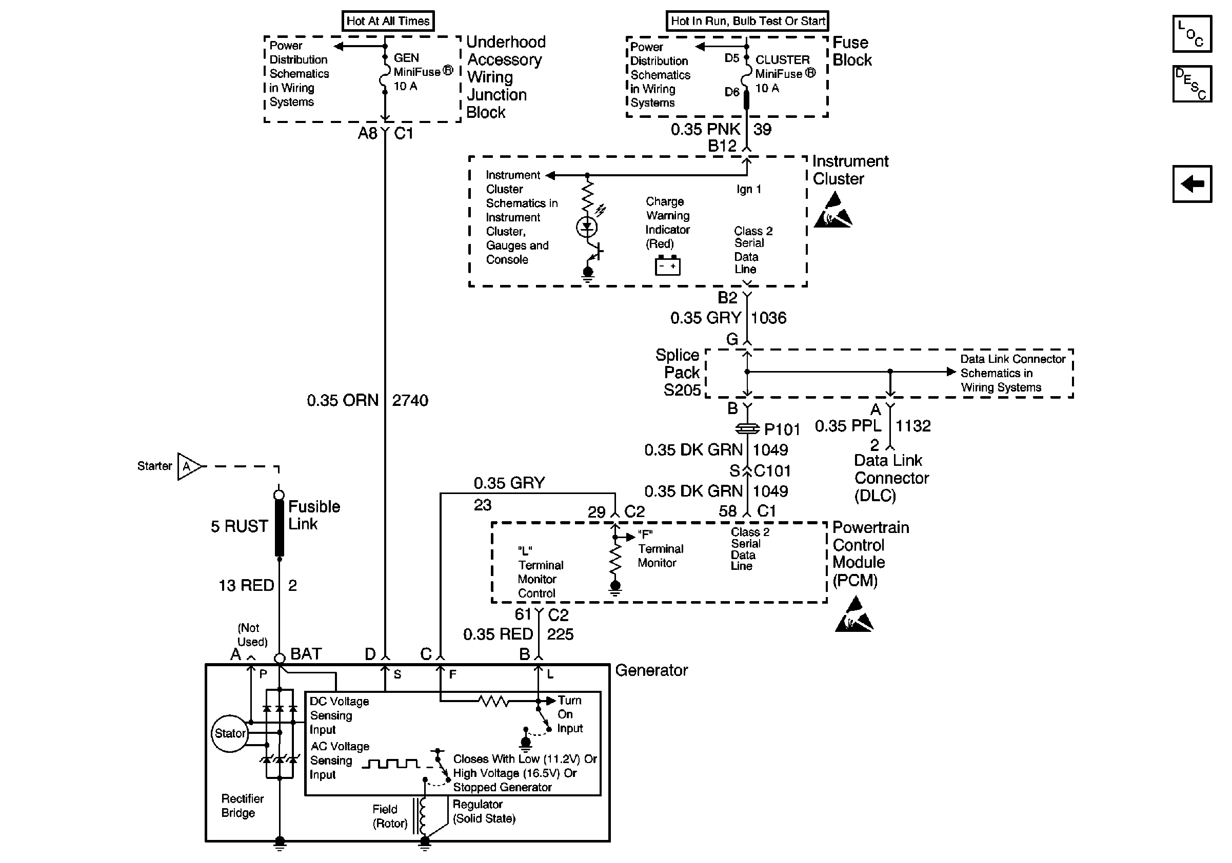
Figure
1:
Power/Ground Distribution, Charging
UAWJB, Fuse Block, Headlamps, EBCM, and Generator
Fuse Block, UAWJB, PCM, BCM, Cluster, Turn Signal Switch, and SDM Module
IPC Class 2 Serial Data MIL Outputs and Brake Fluid Level Indicator Input
Handling ESD Sensitive Parts Notice
Power/Ground Distribution, Starting
G200
Handling ESD Sensitive Parts Notice
Engine Electrical Components
Charging System Circuit Description
Power/Ground Distribution, Starting
Figure
2:
Power/Ground Distribution, Starting
Engine Electrical Components
Ignition System Circuit Description
Power/Ground Distribution, Charging
UAWJB, Ignition Switch, and Fuse Block
UAWJB, Ignition Switch, and Fuse Block
UAWJB, Ignition Switch, and Fuse Block
SIR Caution
UAWJB, Ignition Switch, and Fuse Block
Handling ESD Sensitive Parts Notice
Power/Ground Distribution, Charging