GM Service Manual Online
For 1990-2009 cars only

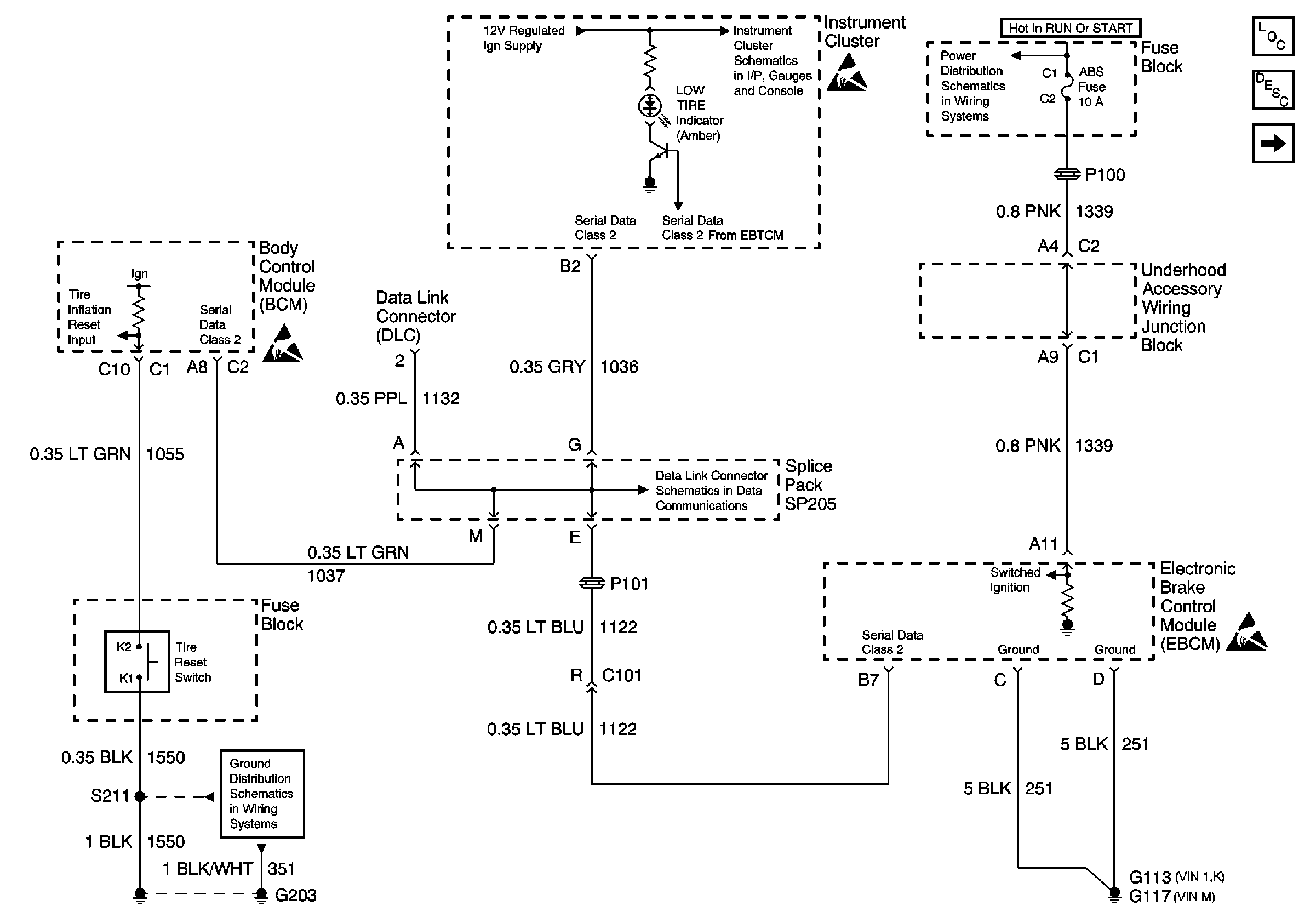
For a schematic reference. Refer to

Power, Ground, Serial Data, I/P, SP205, BCM, and EBCM


Object Number: 592939  Size: FS
Handling ESD Sensitive Parts Notice
G203
Serial Data Class 2
IPC Class 2 Serial Data MIL Outputs and Engine Coolant Level Indicator Input
Handling ESD Sensitive Parts Notice
ABS and BTSI Fuses
Handling ESD Sensitive Parts Notice
Tire Pressure Monitoring System Components
Tire Inflation Monitoring System Operation
Wheel Speed Sensors, and EBCM
.

Circuit Description

Tire Inflation Monitor (TIM), is a unique feature for this vehicle. The TIM system will notify the driver when an urgent LOW inflation pressure condition is present in one of the vehicle's tires so that the driver can quickly perform the needed maintenance. The Body Control Module (BCM) receives a momentary ground signal from the Tire Inflation Reset Switch when the customer or technician presses the reset switch (located in the fuse block). The tires should always be set at the correct pressure before the reset switch is pressed. The EBCM will then send a Class 2 message to the instrument panel (IP) to turn off the LOW TIRE Indicator, and the TIM system will go into the Autolearn mode. The Autolearn mode will then relearn the vehicle tires. The TIM system consists of the following four components:

    • The 4-wheel speed sensors for gathering wheel speeds
    • The TIM software located in the EBCM (if equipped)
    • The reset switch for resetting the TIM system
    •  The LOW TIRE indicator

Conditions for Setting the DTC

A DTC C1245 can be set any time the TIM system detects a tire pressure difference of 10 psi between the tires on the same axle. This DTC will also be set if DTC C1254 (Abnormal Shutdown Detected) or DTC C1255 (EBCM Internal Fault) occurs. If the vehicle has a flat tire, the EBCM will set this DTC. If the vehicle has a flat tire and a compact spare is used, the LOW TIRE indicator will still be turned ON because of the difference of tire size (even if the reset switch is pressed).

Action Taken When the DTC Sets

A Diagnostic Trouble Code (DTC) is stored in the EBCM for the TIM system if a malfunction occurs. The Low Tire warning indicator will be turned ON.

Conditions for Clearing the DTC

A history DTC will clear after 100 consecutive ignition cycles if the conditions for the malfunction are no longer present.

All repairs are completed, tires are inflated to the proper psi, and the TIM reset switch is pressed.

Diagnostic Aids

    • Possible causes for DTC C1245 are as follows:
       - One or more of the vehicle's tires is under inflated.
       - One or more of the vehicle's tires is over inflated.
       - The tire pressures have been changed without resetting the TPM system.
       - When the vehicles tires have been rotated or any tire changed, you must reset the TPM system.
       - The tires are different then original equipment manufacturer (OEM).
       - The tires are out of balance.
       - Loss of battery positive voltage (B+) at the EBCM.
       - A battery disconnect or a low battery voltage condition.
       - Moisture in wheel speed sensor connector.
       - Rough or slippery road conditions.
       - Out of alignment condition.
    • You must conduct a thorough inspection of the wiring and connectors. Failure to carefully and fully inspect the wiring and the connectors may result in misdiagnosis, causing part replacement with reappearance of the malfunction. Inspect all of the circuitry that may cause the intermittent complaint for the following conditions:
       - Broken wire inside the insulation
       - Backed out terminals
       - Improperly formed terminals
       - Damaged terminals
       - Physical damage to the wiring harness
    • If an intermittent malfunction exists refer to Testing for Intermittent Conditions and Poor Connections in Wiring Systems.

Test Description

The numbers below refer to the step numbers on the diagnostic table.

  1. This step tests and inspects the tires for proper inflation and size.

Step

Action

Value(s)

Yes

No

1

Did you perform the TPM Diagnostic System Check?

--

Go to Step 2

Go to Diagnostic System Check - Tire Inflation Monitoring

2

  1. Install a scan tool.
  2. Turn ON the ignition, with the engine OFF.
  3. With a scan tool, monitor the DTC Information for DTC C1245 in the ABS/TCS/TIM (if equipped) Diagnostic Trouble Codes (DTCs).

Does the scan tool indicate that DTC C1245 is current?

--

Go to Step 3

Go to Diagnostic Aids

3

Since most occurrences of this DTC are caused by low tire pressure, review the TIM system with the customer to verify the conditions under which the DTC set.

Did tire inflation cause this DTC to set?

--

Go to Step 4

Go to Diagnostic Aids

4

  1. Inspect the tire pressures and adjust if needed. Perform the tire inflation monitoring reset if tire pressures were adjusted. Refer to Tire Inflation Monitor Resetting for service procedure.
  2. Use the scan tool in order to clear the DTCs.
  3. Operate the vehicle within the Conditions for Running the DTC as specified in the supporting text.

Does the DTC reset as a current DTC?

--

Go to Diagnostic Aids

System OK