GM Service Manual Online
For 1990-2009 cars only
Makes
🢒
Buick
🢒
2000
🢒
Century
🢒
Brakes
🢒
Hydraulic Brakes
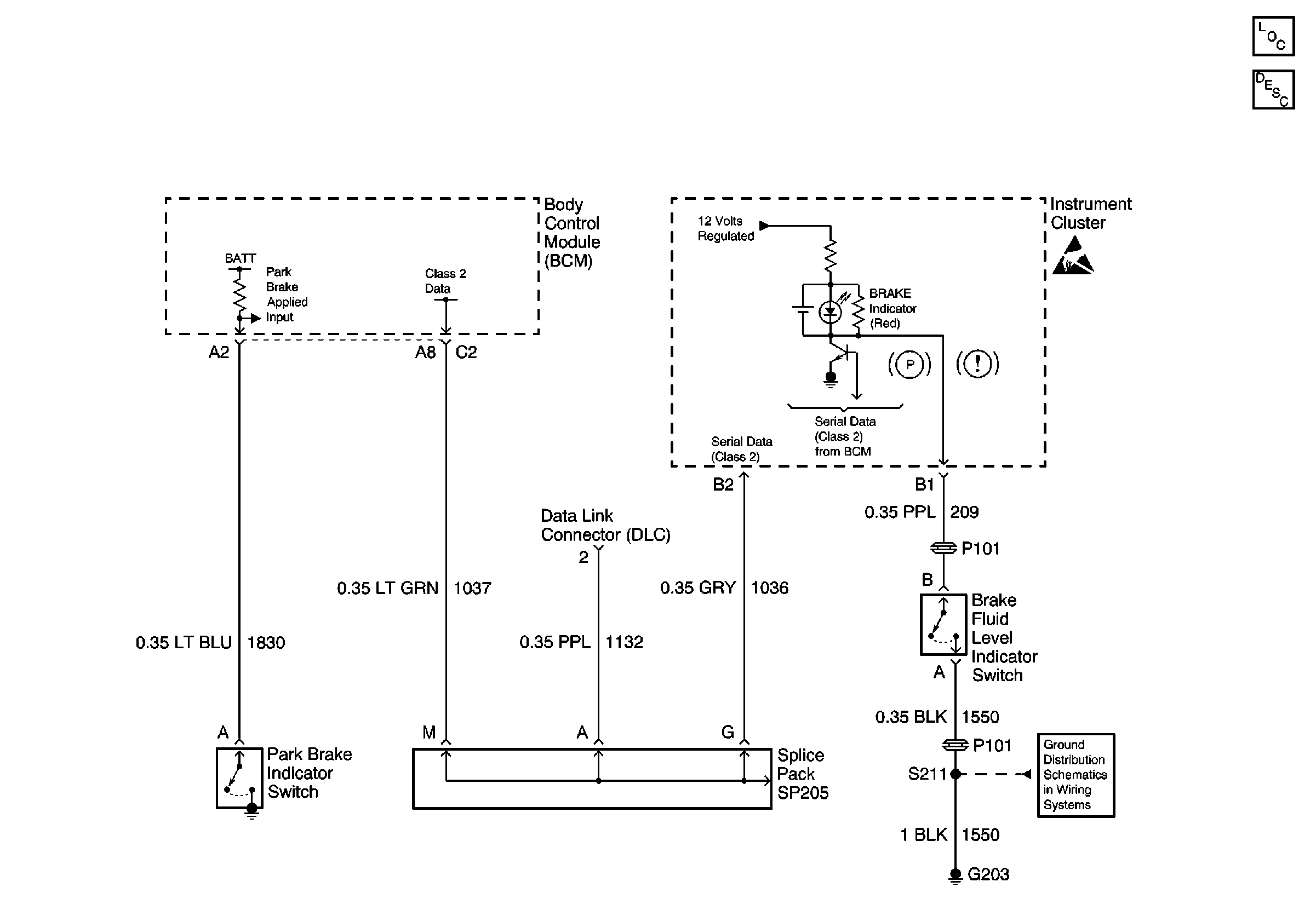
🢒 Brake Warning System Schematics
Handling ESD Sensitive Parts Notice
G203
Hydraulic Brakes Components
Brake Warning System Circuit Description