GM Service Manual Online
For 1990-2009 cars only

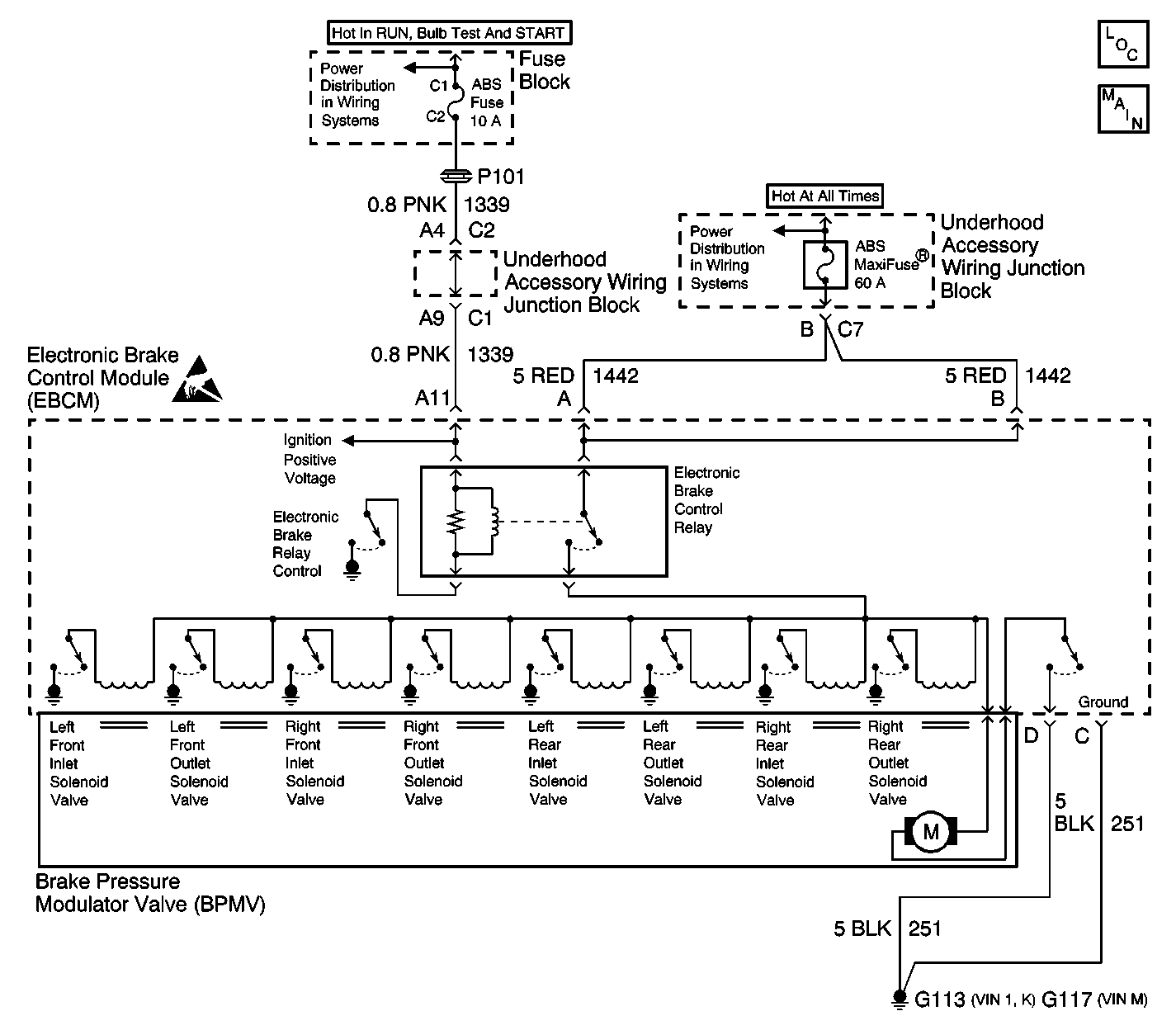
Object Number: 585709  Size: LF
ABS Components
Antilock Brake System Schematics
Power Distribution Schematics
Power Distribution Schematics
Handling Electrostatic Discharge Sensitive Parts Notice

Circuit Description

The EBCM will monitor the on/off state of each solenoid and will recognize when the ABS is in pressure decrease too long. This fault indicates that the EBCM was unable to decrease brake pressure enough to a certain wheel to prevent excessive wheel slip. This fault can cause erratic ABS or no ABS operation.

Conditions for Running the DTC

The vehicle is in an ABS stop.

Conditions for Setting the DTC

Any wheel is releasing for greater than 1.0 second while the wheel speed at the wheel is less than 5.0 k/ph (3.0 mph).

Action Taken When the DTC Sets

    • ABS/TCS is disabled.
    • ABS/TCS Indicators are turned on.

Conditions for Clearing the DTC

    • Condition for DTC is no longer present and scan tool clear DTC function is used.
    • 100 ignition cycles have passed with no DTCs detected.

Diagnostic Aids

    • Possible causes for DTC C1216 to set are:
       - A contaminated hydraulic unit.
       - An intermittent wheel speed sensor.
       - A sticking solenoid.
       - Excessive brake drag or high resistance in base brake system.
       - Suspension system irregularities.
    • It is very important that a thorough inspection of the brake fluid condition, wiring and connectors be performed. Failure to carefully and fully inspect brake fluid condition, wiring and connectors may result in misdiagnosis, causing part replacement with reappearance of the malfunction.
    • If an intermittent malfunction exists refer to Testing for Intermittent Conditions and Poor Connections Testing for Intermittents and Poor Connections in Wiring Systems.

Step

Action

Value(s)

Yes

No

1

Did you perform the ABS Diagnostic System Check?

--

Go to Step 2

Go to Diagnostic System Check - ABS

2

  1. Install a scan tool.
  2. Turn ON the ignition, with the ignition OFF.
  3. With a scan tool, observe the DTC Information parameter in the ABS/TCS Diagnostic Trouble Codes (DTCs).

Does the scan tool display any other ABS/TCS DTCs relating to wheel speed sensor or solenoid valve operation?

--

Go to Diagnostic Trouble Code (DTC) List/Type

Go to Step 3

3

With a scan tool, monitor all of the wheel speed sensor in the ABS/TCS/TIM Data Display while decelerating the vehicle from 56 to 0 k/ph (35 to 0 mph).

Do any of the wheel speeds indicate erratic or intermittent operation?

--

Go to Diagnostic Trouble Code (DTC) List/Type for Excessive Wheel Speed Variation for the affected wheel

Go to Step 4

4

Inspect the base brake system for the following conditions:

    • Brake fluid contamination.
    • Excessive brake drag.
    • Suspension system irregularities.

Did you find and correct the condition?

--

Go to Step 7

Go to Step 5

5

  1. Use the scan tool in order to clear the DTCs.
  2. Operate the vehicle within the Conditions for Running the DTC as specified in the supporting text.

Does the DTC reset as a current DTC?

--

Go to Step 6

System OK

6

Replace the BPMV. Refer to Brake Pressure Modulator Valve Replacement .

Did you complete the replacement?

--

Go to Step 7

--

7

  1. Use the scan tool in order to clear the DTCs.
  2. Operate the vehicle within the Conditions for Running the DTC as specified in the supporting text.

Does the DTC reset?

--

Go to Step 2

System OK