GM Service Manual Online
For 1990-2009 cars only
Makes
🢒
Buick
🢒
2002
🢒
Century
🢒
Engine
🢒
Engine Cooling
🢒 Engine Cooling Schematics
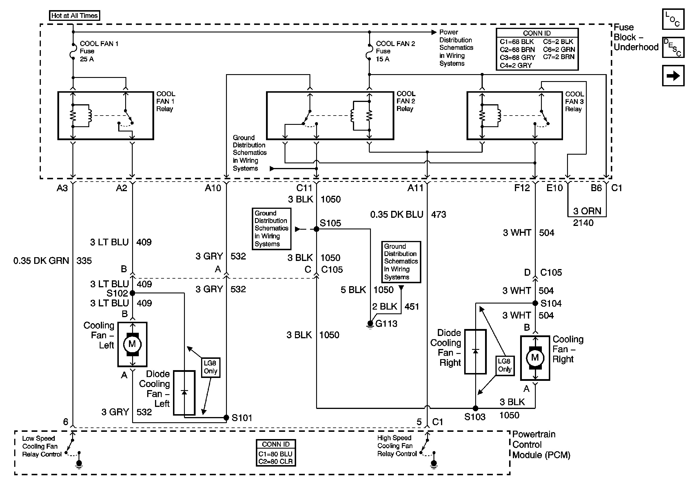
Figure
1:
Cooling Fans
Master Electrical Component List
Cooling System Description and Operation
Coolant Level Indicator
Fuse Block Underhood Power Bussing (Page 1 of 2)
G113
G113
G100, G111, and G113
Figure
2:
Coolant Level Indicator
Master Electrical Component List
Cooling System Description and Operation
Cooling Fans
G101