GM Service Manual Online
For 1990-2009 cars only
Makes
🢒
Buick
🢒
2002
🢒
Century
🢒 Batt 1 Fuse
Batt 1 Fuse
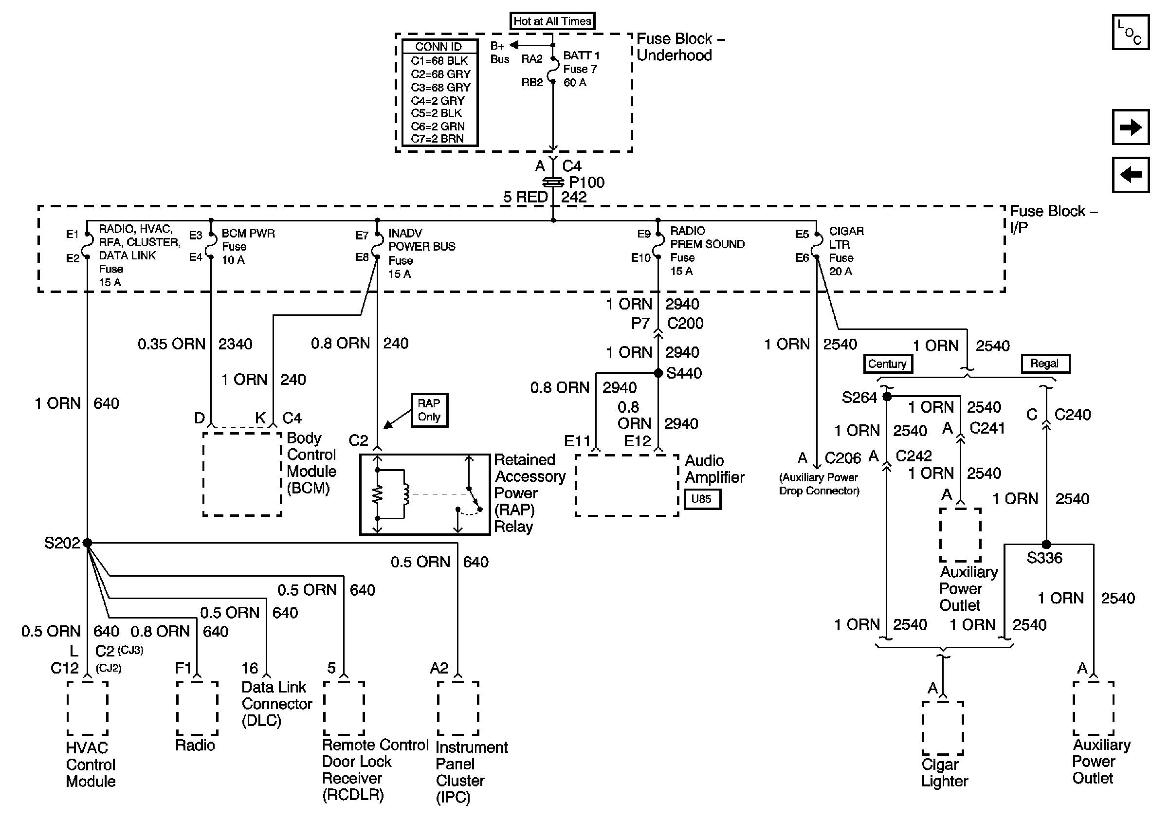
Fuse Block - Underhood BATT 1 Fuse, Fuse Block -- I/P RADIO HVAC, RFA, CLUSTER, DATA LINK, BCM PWR, INADV POWER BUS, RADIO PREM SOUND, and CIGAR LTR Fuses
Master Electrical Component List
Batt 2
Fuse Block Underhood Power Bussing (Page 1 of 2)
Fuse Block Underhood Power Bussing (Page 1 of 2)