GM Service Manual Online
For 1990-2009 cars only
Makes
🢒
Buick
🢒
2002
🢒
Century
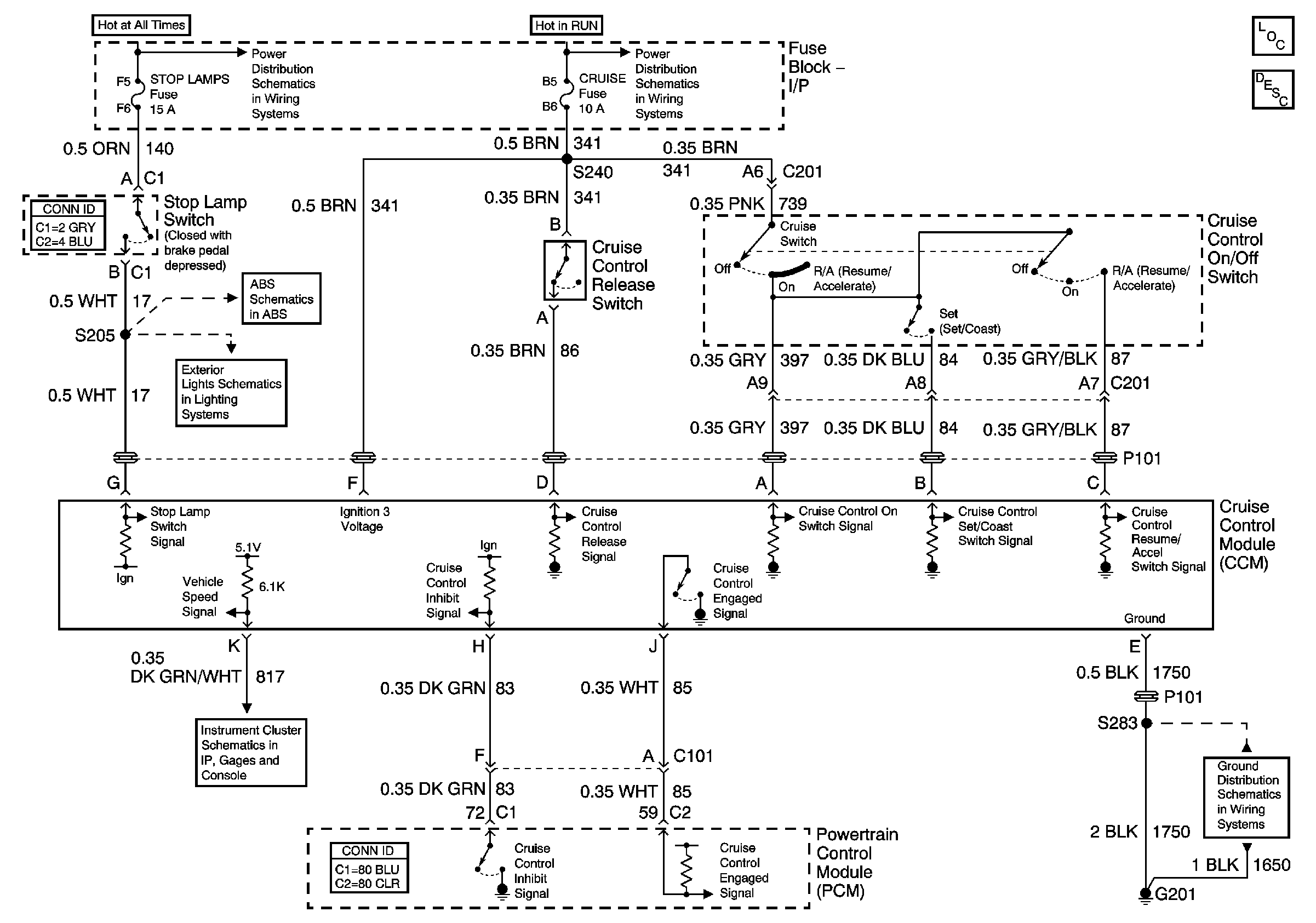
🢒 Cruise Control
Cruise Control
Master Electrical Component List
Cruise Control Description and Operation
Batt 2
Power Distribution Schematics (IGN 2)
Stop Lamp and Torque Signals
Stop Lamp and Rear Turn Lamps
Gauges
G201