GM Service Manual Online
For 1990-2009 cars only
Makes
🢒
Buick
🢒
2003
🢒
Century
🢒
Body and Accessories
🢒
Stationary Windows
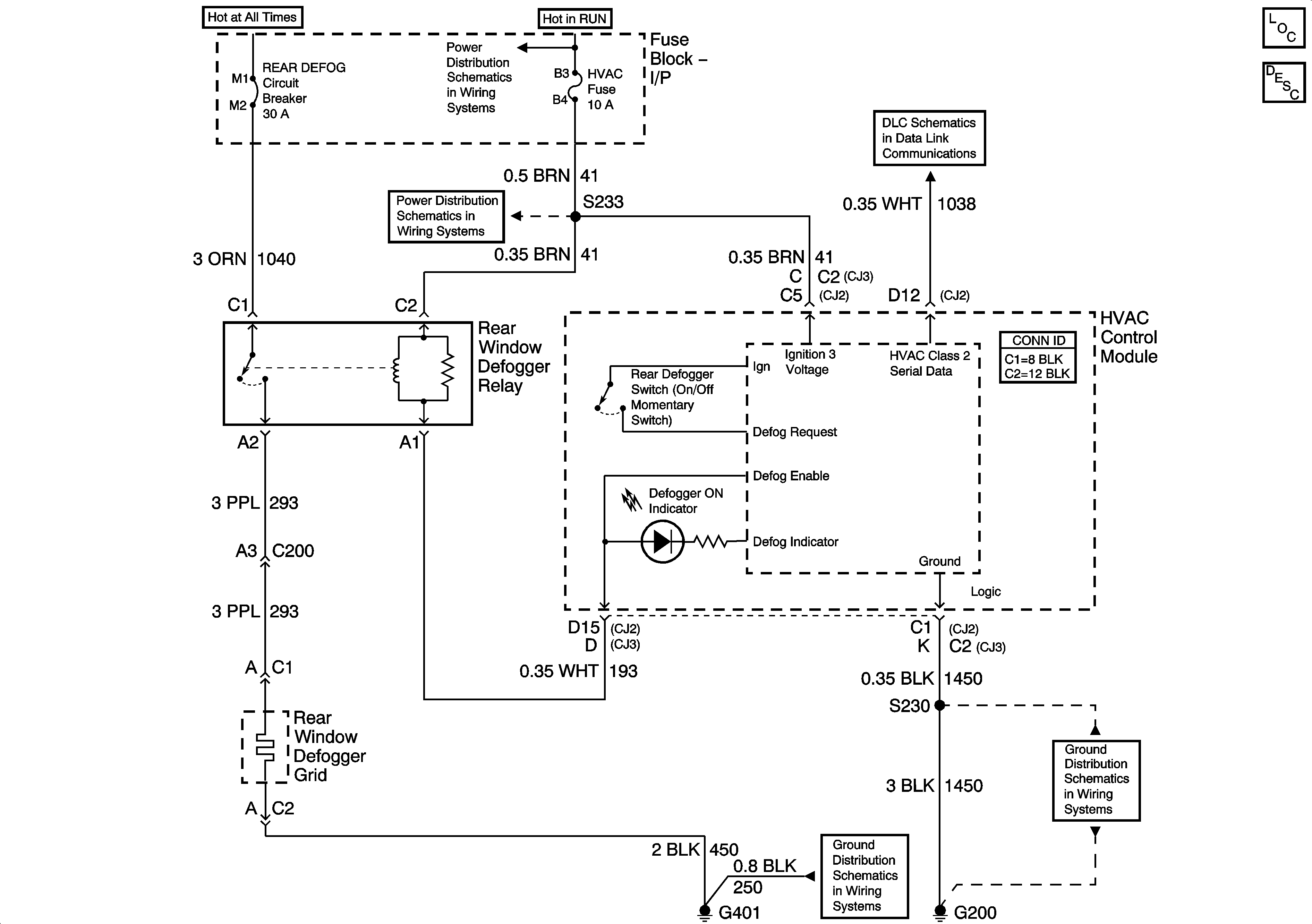
🢒 Defogger Schematics
Master Electrical Component List
Rear Window Defogger Description and Operation
Fuse Block-Underhood IGN 2 Fuse
Fuse Block-I/P LOW BLOWER, CRUISE, and HVAC Fuses
Data Link Connector (DLC) Schematics
G401
G200, Page 1 of 2