GM Service Manual Online
For 1990-2009 cars only
Makes
🢒
Buick
🢒
2005
🢒
Century
🢒
Body
🢒
Stationary Windows
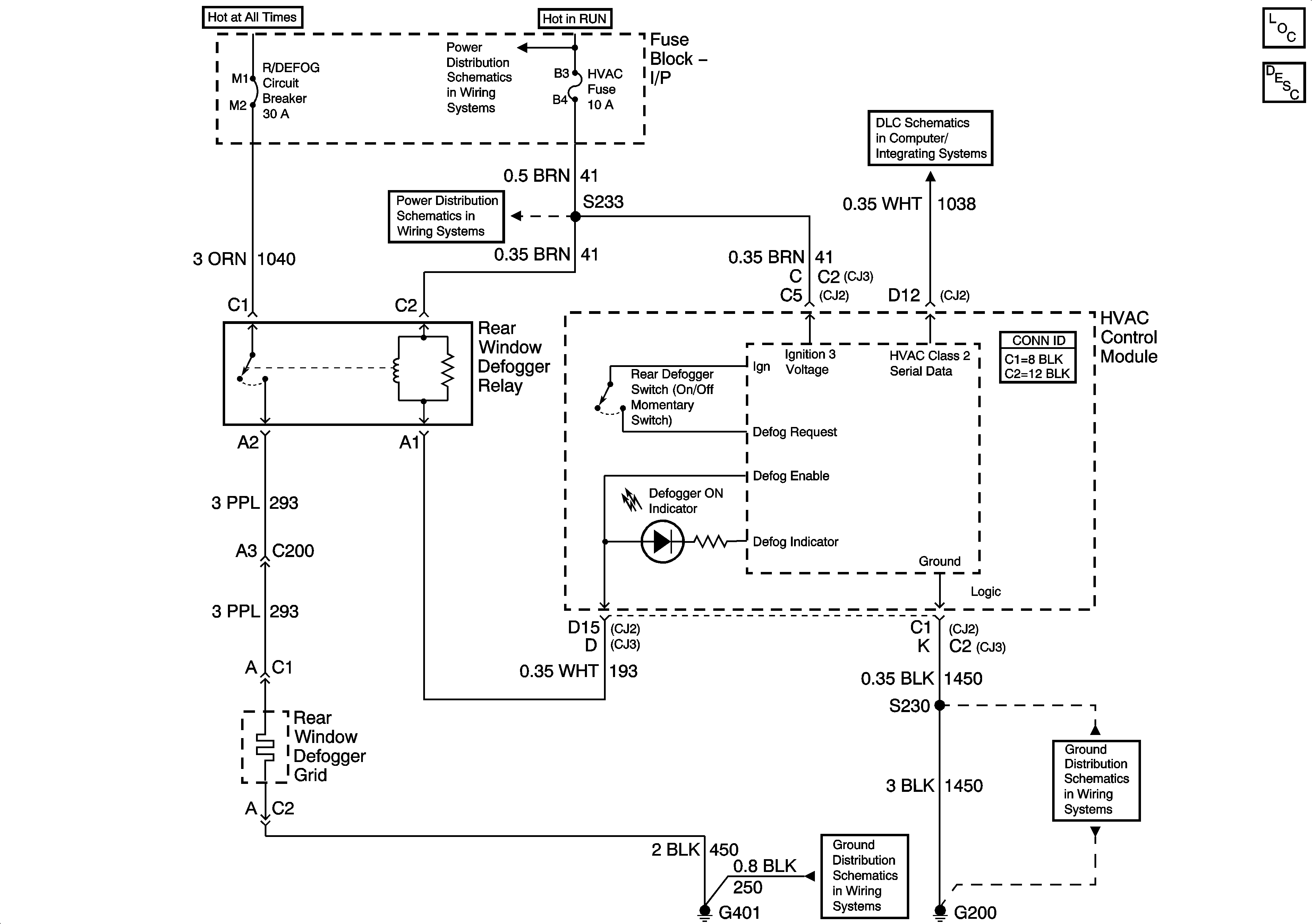
🢒 Defogger Schematics
Master Electrical Component List
Rear Window Defogger Description and Operation
Fuse Block - Underhood IGN 2 Fuse
Fuse Block - I/P LOW BLWER, CRUISE, and HVAC Fuses
Data Link Connector (DLC) Schematics
G401
G200