GM Service Manual Online
For 1990-2009 cars only
Makes
🢒
Buick
🢒
2000
🢒
Century (China)
🢒
HVAC
🢒
HVAC Systems - Manual
🢒 HVAC Blower Control Schematics
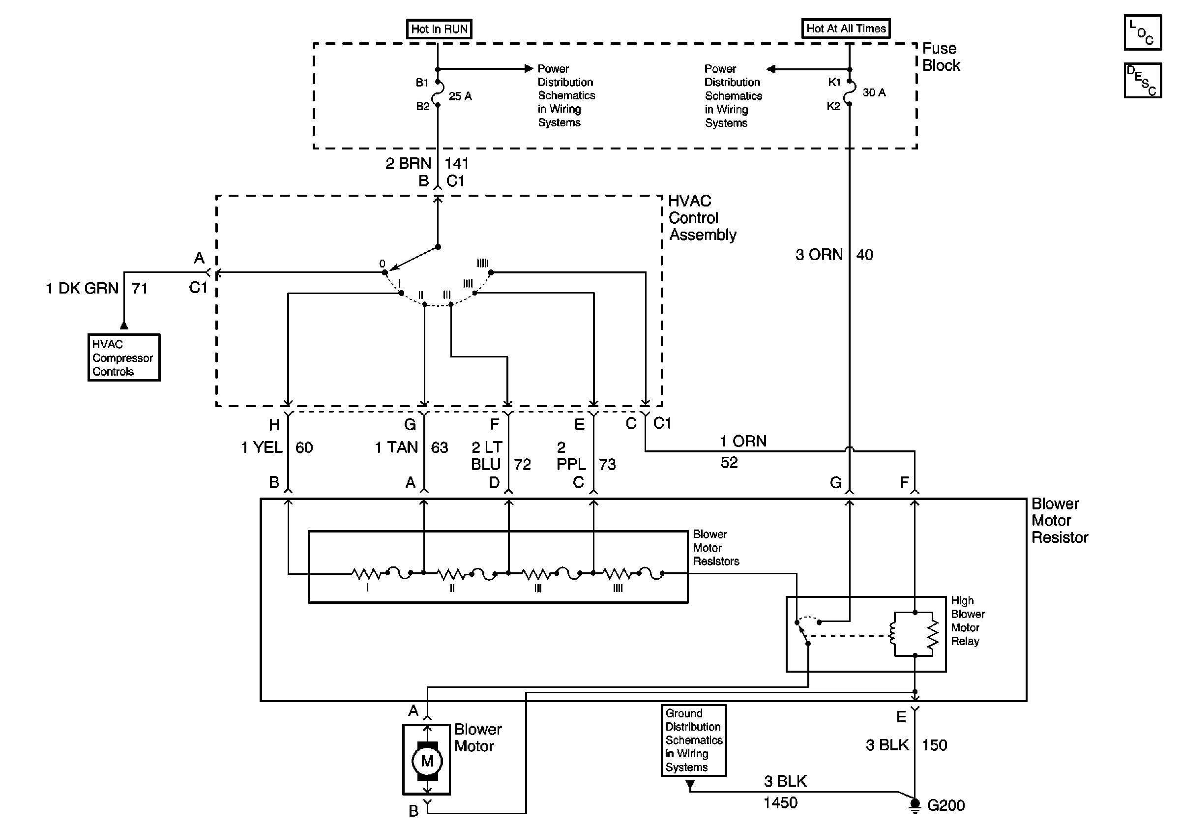
HVAC Blower Control Schematics C60
Fuse Block and HVAC Components
Fuse Block Details
HVAC Components
HVAC Blower Controls Circuit Description C60
00 Buick China Compressor Controls C60
G200 ( 1 of 2)
HVAC Blower Control Schematics CJ4
Fuse Block, BCM, Cluster, Radio and DLC
Fuse Block and HVAC Components
Fuse Block Details
HVAC Components
HVAC Blower Controls Circuit Description CJ4
Fuse Block, BCM, Cluster, Radio and DLC
Fuse Block and HVAC Components
Fuse Block and HVAC Components
DLC Schematic
Rear Air Delivery Controls
G200 ( 2 of 2)
G200 ( 1 of 2)