GM Service Manual Online
For 1990-2009 cars only
Makes
🢒
Buick
🢒
2000
🢒
GL7 (Export)
🢒
Brakes
🢒
Antilock Brake System
🢒 SIR Schematics
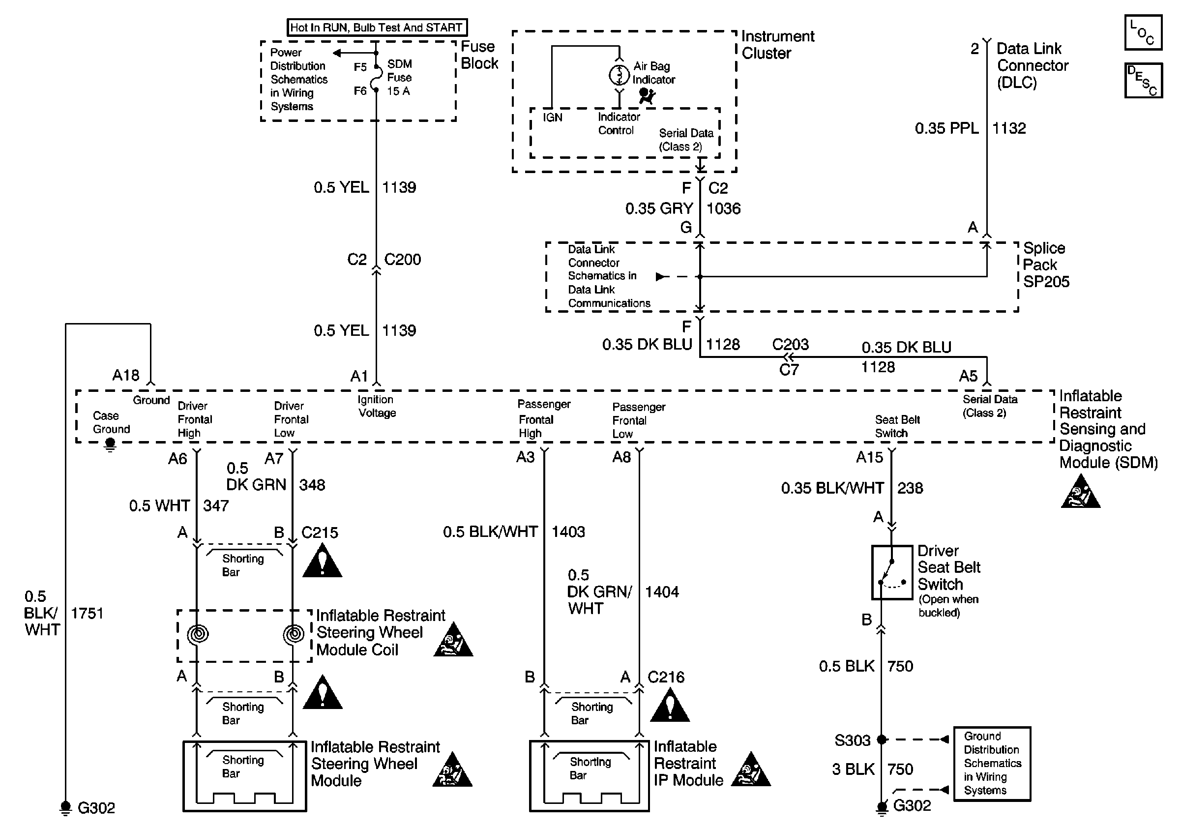
Power, Ground, DLC, and SIR Lamp
SIR System Component Description and Definitions
SIR Handling Caution
SIR Handling Caution
SIR Handling Caution
SIR Handling Caution
IGN, SIR, T/S/G, Cruise, and PCM/Pass Key 1 Cluster Fuses
Cell 14: G302