GM Service Manual Online
For 1990-2009 cars only
Makes
🢒
Buick
🢒
2000
🢒
GL7 (Export)
🢒
Body and Accessories
🢒
Body Control System
🢒 Body Control System Schematics
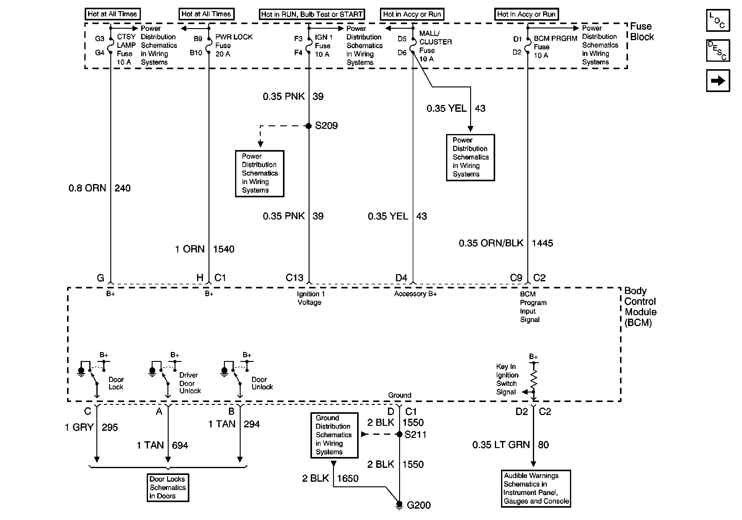
Figure
1:
Power, Ground, and Door Locks
Figure
2:
Chime, Doors, Interior Lamps, and Vehicle Speed Signals