GM Service Manual Online
For 1990-2009 cars only
Makes
🢒
Buick
🢒
2005
🢒
LaCrosse
🢒
Accessories
🢒
Cellular Communication
🢒 OnStar Schematics
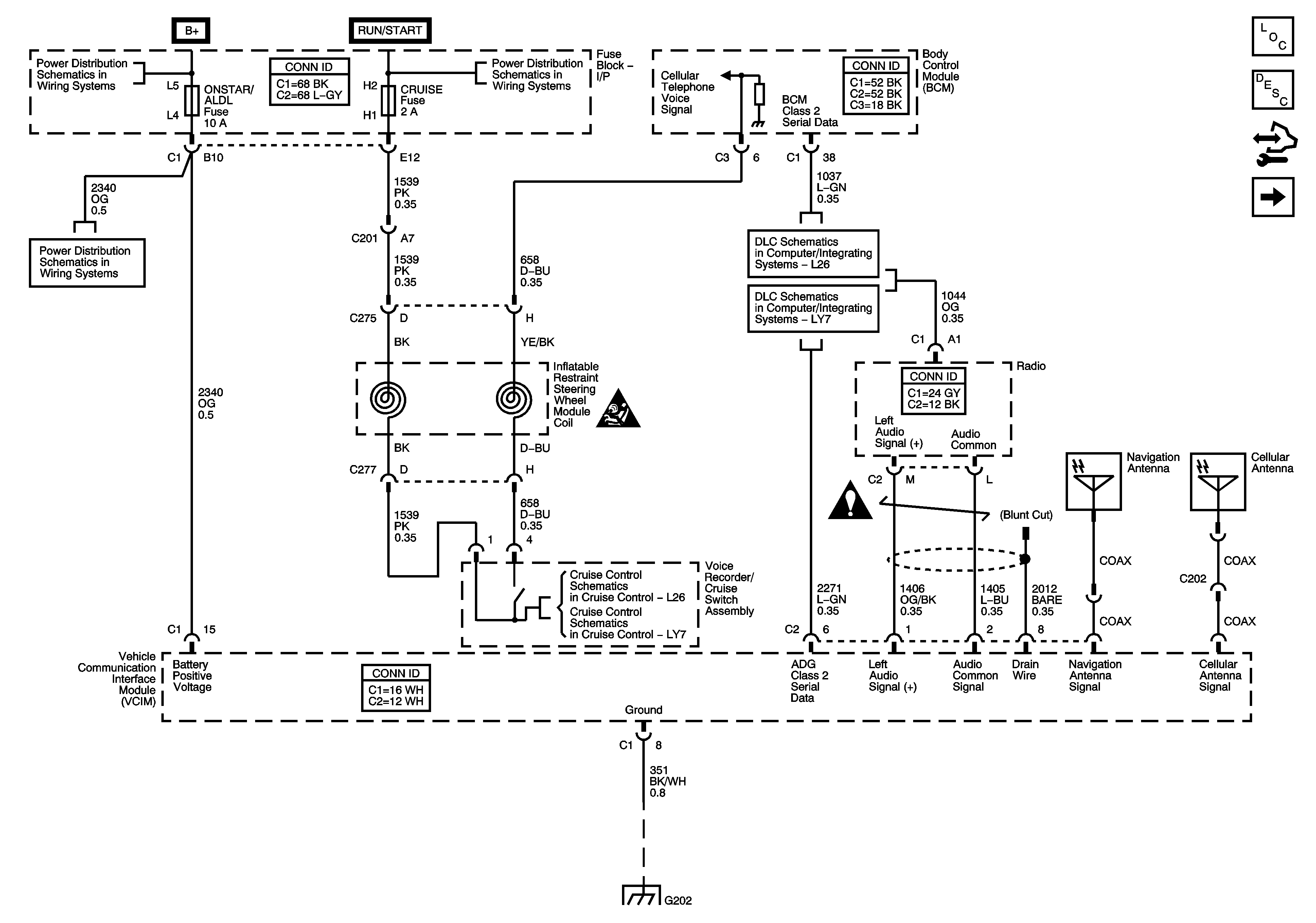
Figure
1:
Power, Ground, Serial Data, Antennas, and Voice Recorder
Master Electrical Component List
OnStar Description and Operation
Control Module References
VCIM to Inside Rearview Mirror
Fuse Block - Underhood BATT MAIN 1 Fuse, Fuse Block - I/P PK LAMPS, DISPLAYS, CHMSL/BKUP, INT LIGHT, RFA/MOD, RADIO/AMP, ONSTAR/ALDL, HVAC, and CANISTER Fuses and PK LP Relay
Fuse Block - Underhood ABS, TRANS SOL, PCM, SIR, and DISPLAY Fuses, CRANK Relay, and Fuse Block - I/P CRUISE SW Fuse
Fuse Block - Underhood BATT MAIN 1 Fuse, Fuse Block - I/P PK LAMPS, DISPLAYS, CHMSL/BKUP, INT LIGHT, RFA/MOD, RADIO/AMP, ONSTAR/ALDL, HVAC, and CANISTER Fuses and PK LP Relay
L26
LY7
SIR Caution for Zoning
Cellular Communication Schematic Icons
L26
LY7
G202
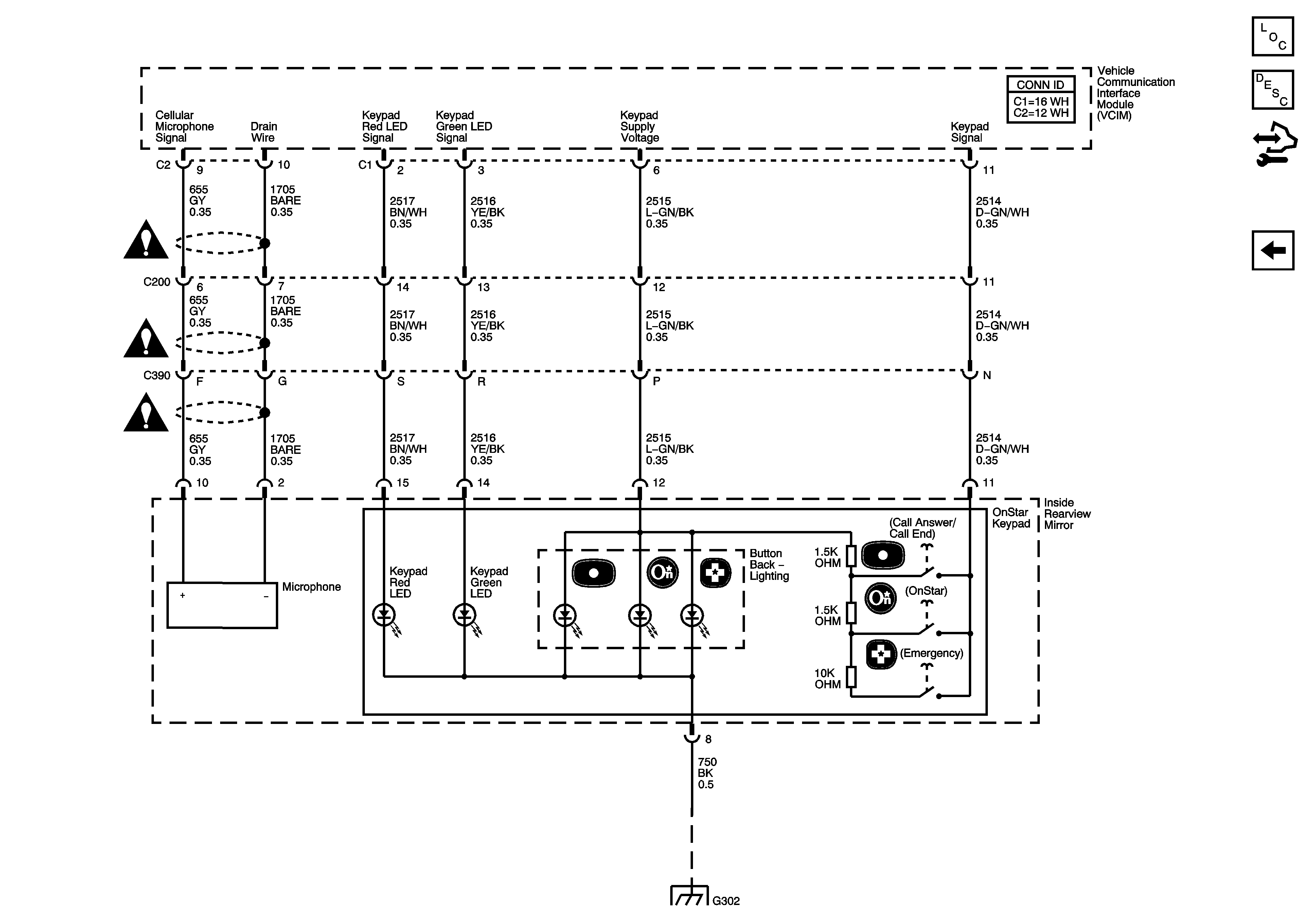
Figure
2:
VCIM to Inside Rearview Mirror
Master Electrical Component List
OnStar Description and Operation
Control Module References
Power, Ground, Serial Data, Antennas, and Voice Recorder
G302