GM Service Manual Online
For 1990-2009 cars only
Makes
🢒
Buick
🢒
2005
🢒
LaCrosse
🢒 Audible Warnings Schematics
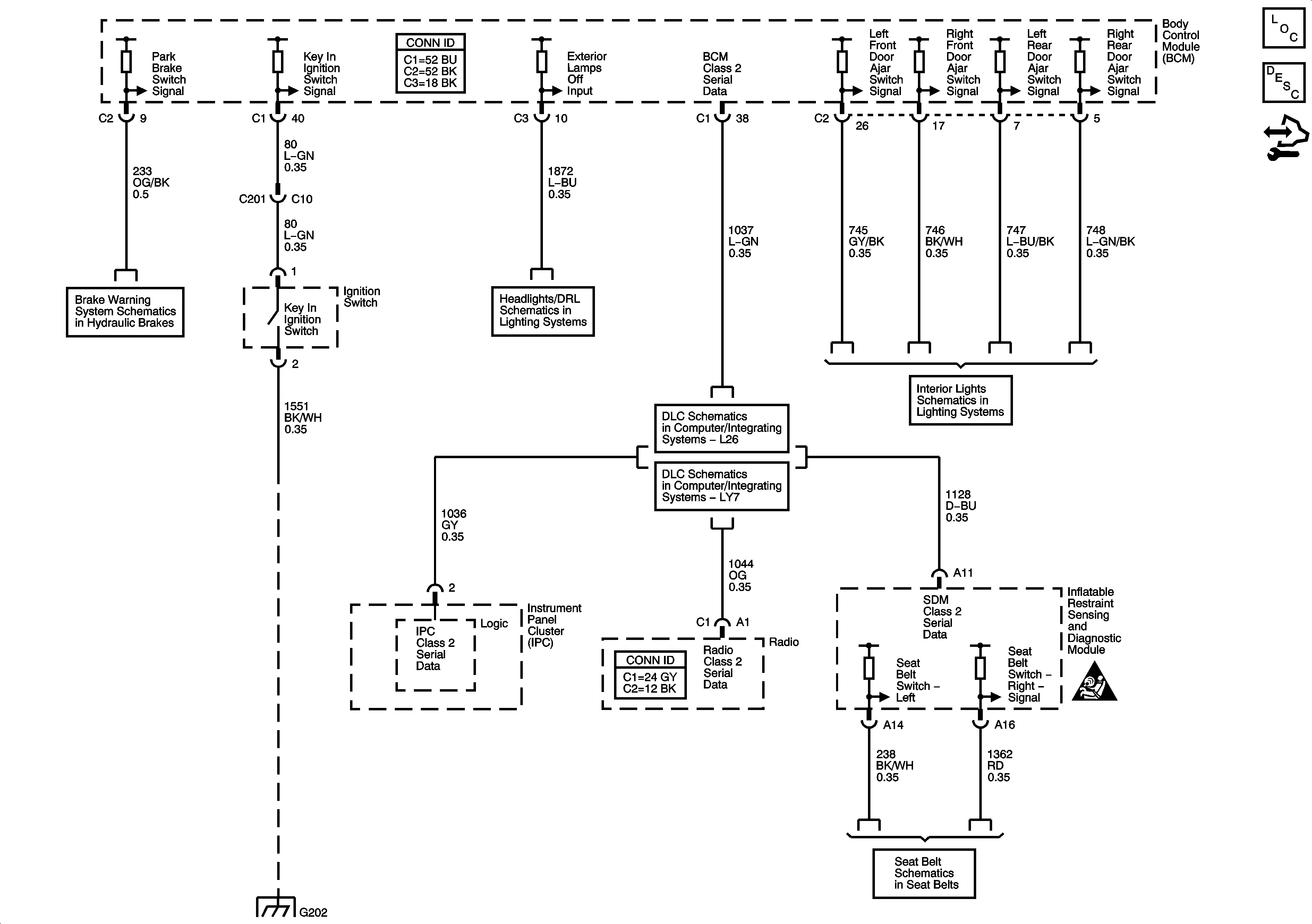
Audible Warnings Schematics
Master Electrical Component List
Audible Warnings Description and Operation
Control Module References
Brake Warning System Schematics
Headlights/Daytime Running Lights (DRL) Schematics
L26
LY7
Lamp Controls
G202
Seat Belt Schematics
SIR Caution for Zoning