GM Service Manual Online
For 1990-2009 cars only
Makes
🢒
Buick
🢒
1998
🢒
LeSabre
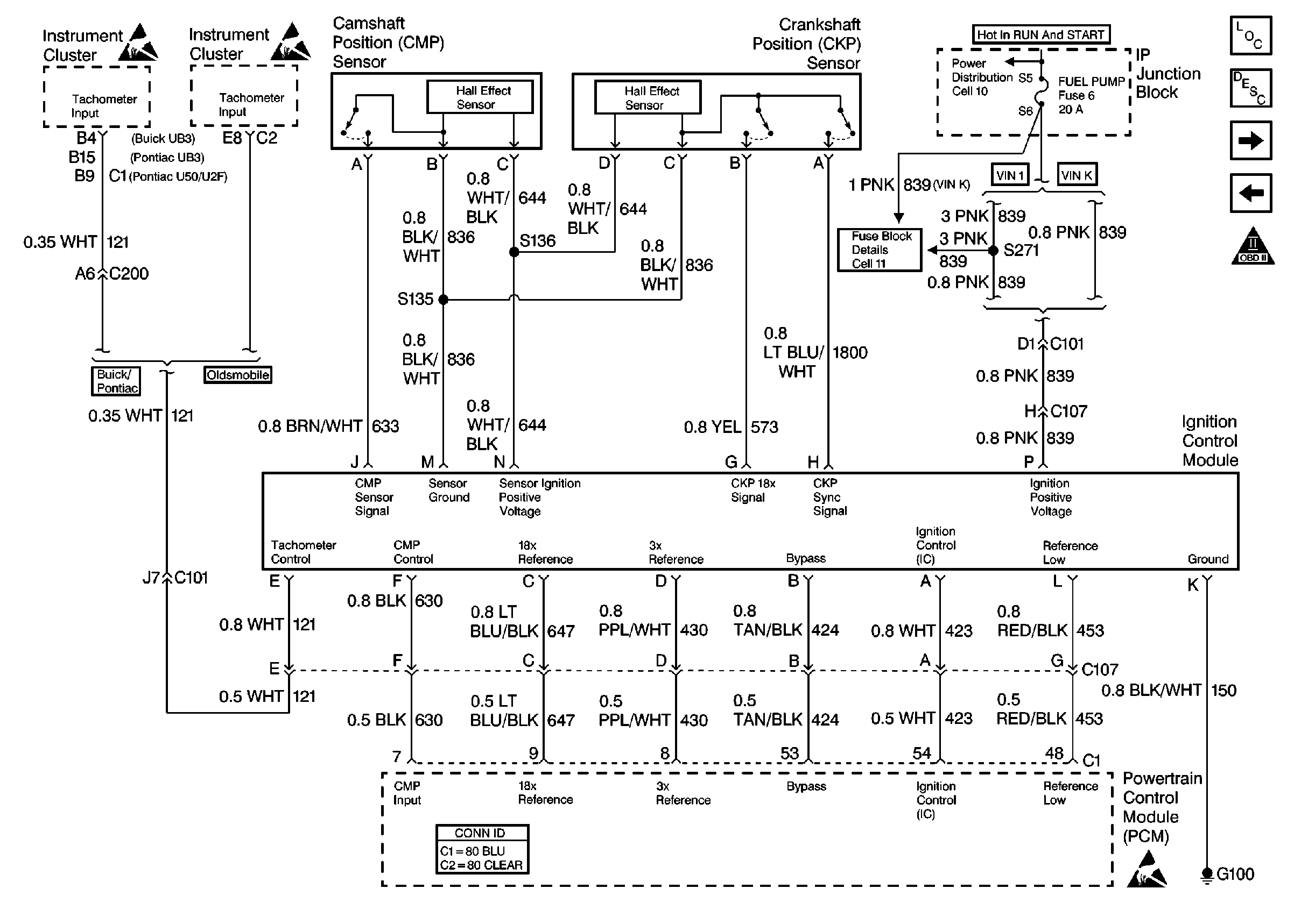
🢒 Cell 20: Ignition Control Module
Cell 20: Ignition Control Module
Cell 20: Ignition Control Module
Engine Controls Components
Powertrain Control Module Description
Cell 20: Fuel Control (VIN K)
Cell 20: MIL Control
OBD II Symbol Description Notice
Handling ESD Sensitive Parts Notice
Handling ESD Sensitive Parts Notice
Handling ESD Sensitive Parts Notice
Engine Controls Schematic References
Engine Controls Schematic References
Powertrain Control Module Connector End Views