GM Service Manual Online
For 1990-2009 cars only
Makes
🢒
Buick
🢒
1998
🢒
LeSabre
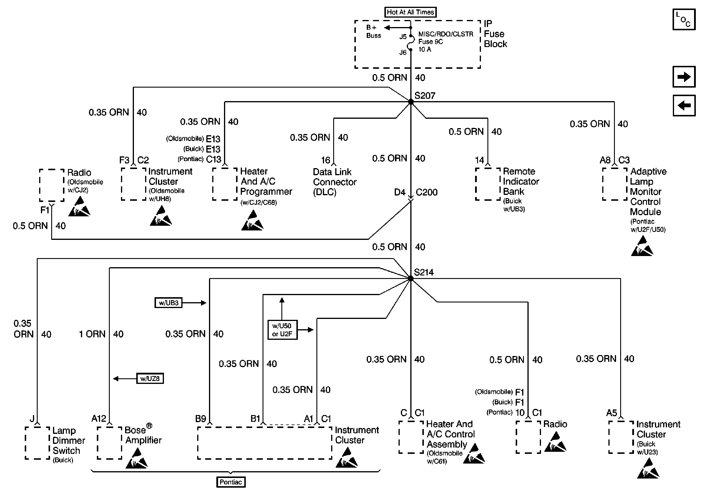
🢒 Cell 10: MISC\\RDO\\CLSTR Fuse
Cell 10: MISC\\RDO\\CLSTR Fuse
Cell 10: MISC\RDO\CLSTR Fuse
Power and Grounding Components
Cell 10: A/C FEEDBACK, DR LKS, HORN and RAC/TRUNK REL Fuses
Cell 10: CIGAR LTR Fuse
Handling ESD Sensitive Parts Notice
Handling ESD Sensitive Parts Notice
Handling ESD Sensitive Parts Notice
Handling ESD Sensitive Parts Notice
Handling ESD Sensitive Parts Notice
Handling ESD Sensitive Parts Notice
Handling ESD Sensitive Parts Notice
Handling ESD Sensitive Parts Notice
Handling ESD Sensitive Parts Notice