GM Service Manual Online
For 1990-2009 cars only

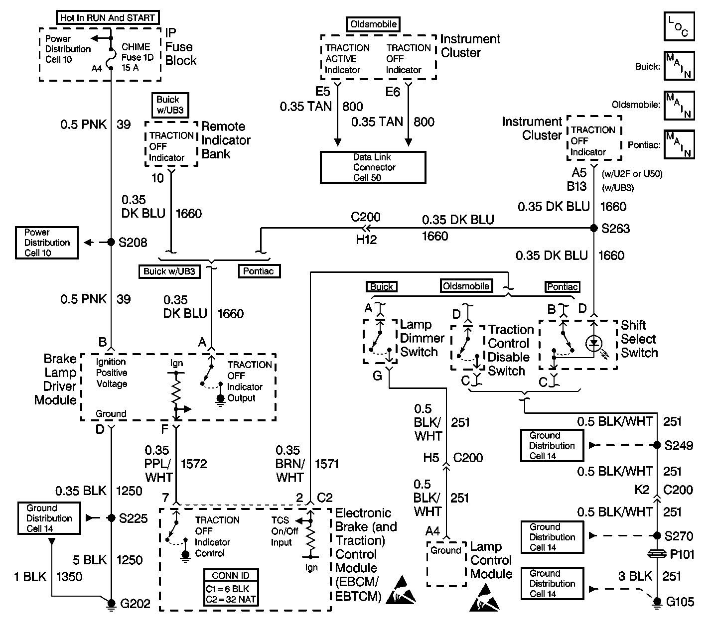
Object Number: 375191  Size: LF
ABS Components
Cell 44: Buick Indicators
Cell 44: Oldsmobile Indicators
Cell 44: Pontiac Indicators
Handling ESD Sensitive Parts Notice
Handling ESD Sensitive Parts Notice
Cell 10: IGN SW Fuse (1 of 2)
Cell 10: CHIME Fuse
Cell 14: G202
Cell 14: G105 (3 of 4)
Cell 14: G105 (2 of 4)
Cell 14: G102 and G105 (1 of 4)
Cell 50: UART Serial Data Line

Circuit Description

The TRACTION ACTIVE indicator is controlled by the EBCM/EBTCM via serial data UART.

Diagnostic Aids

    • It is very important that a thorough inspection of the wiring and connectors be performed. Failure to carefully and fully inspect wiring and connectors may result in misdiagnosis, causing part replacement with reappearance of the malfunction.
    • An intermittent malfunction can be caused by poor connections, broken insulation, or a wire that is broken inside the insulation.
    • If an intermittent malfunction exists, refer to Intermittents and Poor Connections Diagnosis in Wiring Systems.

Test Description

The number below refer to the step number on the diagnostic table.

  1. This step inspects if the instrument cluster has the ability to turn the indicator off.

Step

Action

Value(s)

Yes

No

1

Did you perform the ABS Diagnostic System Check?

--

Go to Step 2

Go to Diagnostic System Check - ABS

2

Use a scan tool in the ABS/TCS Special Functions in order to command the TRACTION ACTIVE indicator off.

Does the TRACTION ACTIVE indicator turn off?

--

Go to Step 3

Go to Step 4

3

Replace the EBCM/EBTCM. Refer to Electronic Brake Control Module Replacement .

Did you complete the repair?

--

Go to Diagnostic System Check - ABS

--

4

Inspect the instrument cluster. Refer to Diagnostic System Check - Instrument Cluster in Instrument Panel, Gauges and Console.

Is the diagnosis complete?

--

Go to Diagnostic System Check - ABS

--