GM Service Manual Online
For 1990-2009 cars only

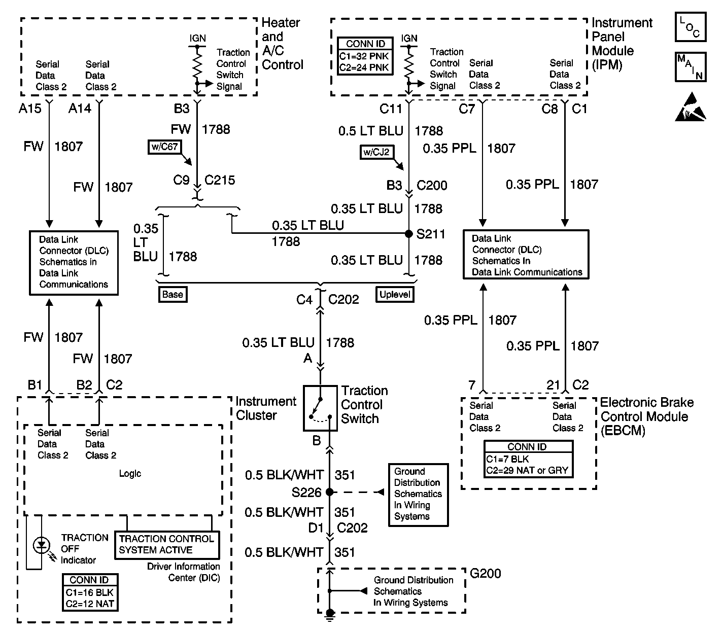
TRACTION OFF Indicator Inoperative w/NW9


Object Number: 456471  Size: LF
ABS Components
Indicators and Traction Control Switch
Handling ESD Sensitive Parts Notice
Serial Data Class 2
Serial Data Class 2
G200 (1 of 2)
G200 (1 of 2)

Circuit Description

The TRACTION OFF indicator is controlled by the instrument cluster via class 2 serial data messages from the EBCM. When the heater and A/C control (w/C67) or the instrument panel module (IPM) (w/CJ2) sees the traction control switch input grounded through the momentary traction control switch, it sends a class 2 message to the EBCM that tells the EBCM that the traction control switch has been pressed. The EBCM then disables traction control and sends a message to the instrument cluster to turn the TRACTION OFF indicator ON. Each time the ignition is cycled from OFF to ON, the traction control system is enabled.

The following conditions will cause the TRACTION OFF indicator to illuminate:

    • The EBCM has disabled the TCS due to a DTC.
    • The driver manually disabling the TCS via the traction control switch.
    • The instrument cluster bulb check. When the ignition switch is turned to ON, the TRACTION OFF indicator will turn on for approximately 3 seconds and then turn OFF.

Step

Action

Value(s)

Yes

No

1

Did you perform the ABS Diagnostic System Check?

--

Go to Step 2

Go to Diagnostic System Check - ABS

2

  1. Install a scan tool.
  2. Turn ON the ignition, with the engine OFF.
  3. With a scan tool, observe the TCS Switch parameter in the Climate Control Panel (w/C67) data list or the Instrument Panel Module (w/CJ2) data list.
  4. Activate the traction control switch.

Does the TCS Input parameter change state?

--

Go to Testing for Intermittent Conditions and Poor Connections in Wiring Systems

Go to Step 3

3

  1. Turn OFF the ignition.
  2. Disconnect the traction control switch connector.
  3. Connect a fused jumper from the signal circuit of the traction control switch harness connector to a good ground.
  4. Turn ON the ignition, with the engine OFF.
  5. With a scan tool, observe the TCS Switch parameter.

Does the scan tool display On?

--

Go to Step 5

Go to Step 4

4

Test the signal circuit of the traction control switch for an open or high resistance. Refer to Circuit Testing and Wiring Repairs in Wiring Systems.

Did you find and correct the condition?

--

Go to Step 10

Go to Step 6

5

Test the ground circuit of the traction control switch for an open or high resistance. Refer to Circuit Testing and Wiring Repairs in Wiring Systems.

Did you find and correct the condition?

--

Go to Step 10

Go to Step 7

6

Inspect for poor connections at the harness connector of the heater and A/C control (w/C67) or the IPM (w/CJ2). Refer to Testing for Intermittent Conditions and Poor Connections and Connector Repairs in Wiring Systems.

Did you find and correct the condition?

--

Go to Step 10

Go to Step 8

7

Inspect for poor connections at the harness connector of the traction control switch. Refer to Testing for Intermittent Conditions and Poor Connections and Connector Repairs in Wiring Systems.

Did you find and correct the condition?

--

Go to Step 10

Go to Step 9

8

    • With C67, replace the heater and A/C control. Refer to Control Assembly Replacement in HVAC Systems - Manual.
    • With CJ2, replace the instrument panel module (IPM). Refer to Instrument Panel Module Replacement in Body Control System.

Did you complete the replacement?

--

Go to Step 10

--

9

Replace the traction control switch. Refer to Shift Lever Replacement - On Vehicle in Steering Wheel and Column - Tilt.

Did you complete the replacement?

--

Go to Step 10

--

10

Operate the system in order to verify the repair.

Did you correct the condition?

--

System OK

Go to Step 2