GM Service Manual Online
For 1990-2009 cars only
Makes
🢒
Buick
🢒
2000
🢒
LeSabre
🢒
Body and Accessories
🢒
Body Rear End
🢒 Body Rear End Schematics
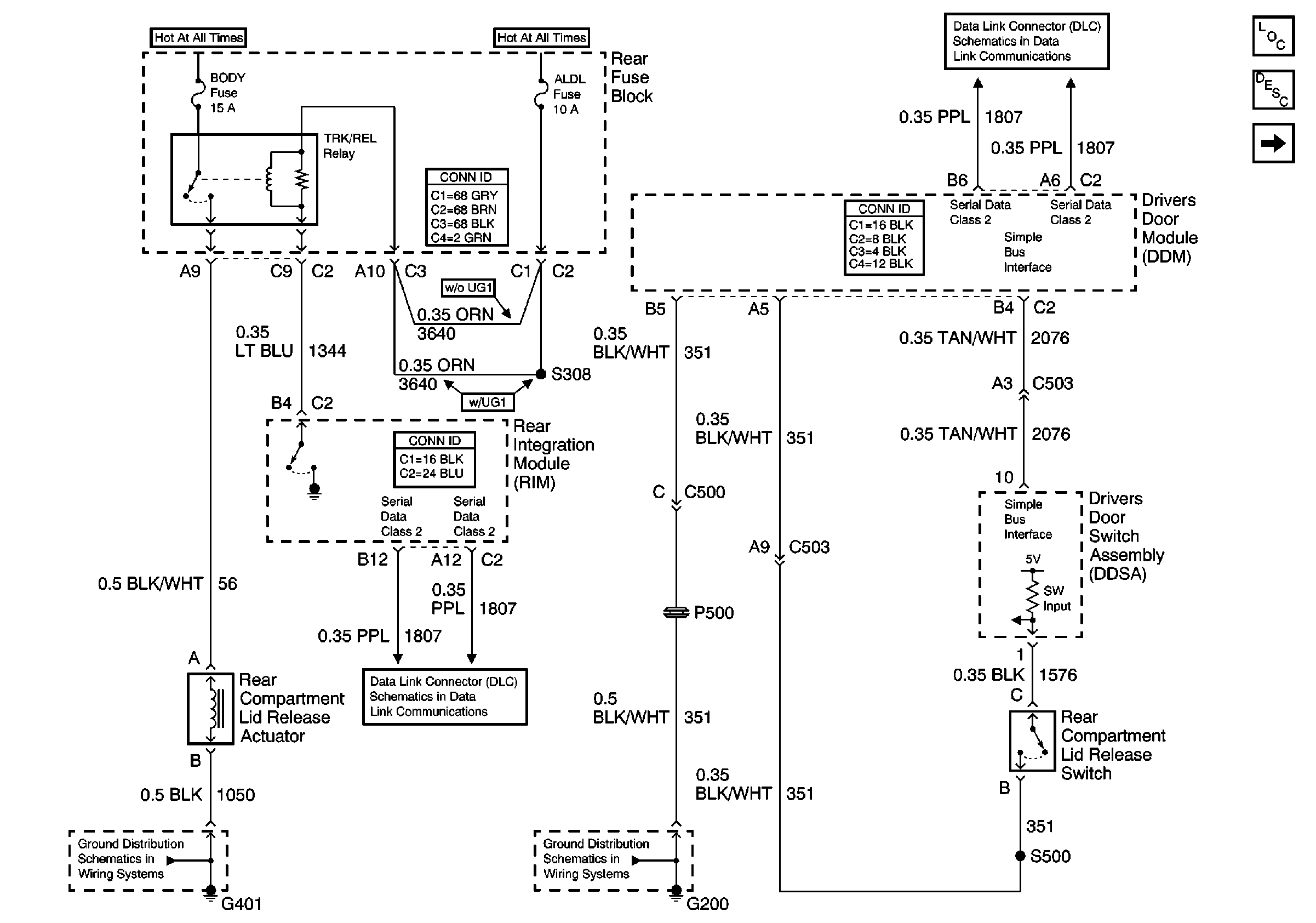
Figure
1:
Rear Compartment Lid Release
Body Rear End Components
Rear Compartment Lid Release Circuit Description
Instrument Panel Cluster (DIC Messages)
G401 (2 of 2)
Serial Data Class 2
Serial Data Class 2
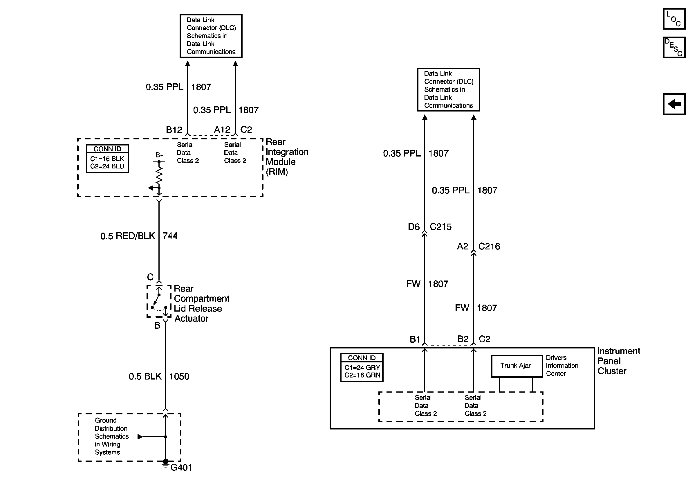
Figure
2:
Instrument Panel Cluster (DIC Messages)
Body Rear End Components
Instrument Cluster Description
Rear Compartment Lid Release
Serial Data Class 2
Serial Data Class 2
G401 (2 of 2)