GM Service Manual Online
For 1990-2009 cars only

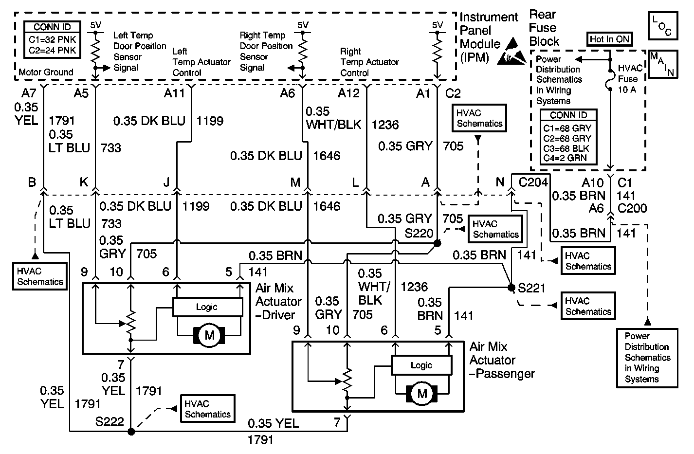
Object Number: 430155  Size: MF
HVAC Components
Air Delivery W/CJ2
Handling ESD Sensitive Parts Notice
HVAC Fuse (Rear Fuse Block)
Air Delivery W/CJ2
Air Delivery W/CJ2
Air Delivery W/CJ2
Air Delivery W/CJ2
Air Delivery W/CJ2
Air Delivery W/CJ2
HVAC Fuse (Rear Fuse Block)

Circuit Description

The right temp door motor is an electronic actuator stepper motor with a feedback potentiometer. The IPM determines the position of the door motor based on the voltage from the potentiometer. Whenever the IPM battery power is interrupted (or by using the scan tool) the IPM will recheck motor travel range.

Conditions for Running the DTC

    • The IPM power must be interrupted.
    • Perform the Recalibrate all Motors command using the scan tool.

Conditions for Setting the DTC

The right temp door motors actual total travel range (max - min) is less than or greater than the calibrated limits.

Action Taken When the DTC Sets

    • The IPM will continue to make use of whatever motor travel range is still available.
    • Each time the ignition switch is turned ON the IPM will recheck the motor travel range.

Conditions for Clearing the DTC

The motor travel range error must be corrected.

Diagnostic Aids

    • The range fault code can only be set following a check of the motor travel range. The motor travel range check can only be initiated by disrupting power to the IPM (disconnecting the battery) or with the scan tool.
    • The calibration limit is 147 to 220 counts (2.9-4.4 V). An actual range below this limit suggests an obstruction (something stuck in the door limiting travel). An actual range above this limit suggests an over travel condition (damaged or missing foam seals).
    • Refer to Testing for Intermittent Conditions and Poor Connections .

Test Description

The number(s) below refer to the step number(s) on the diagnostic table.

  1. Tests for the proper operation of the motor in both directions.

Step

Action

Value(s)

Yes

No

1

Did you perform the HVAC Diagnostic System Check?

--

Go to Step 2

Go to Diagnostic System Check

2

  1. Install a scan tool.
  2. Turn ON the ignition, with the engine OFF.
  3. Use the scan tool in order to clear the current and history DTCs in the Instrument Panel Module.
  4. With a scan tool, perform the Recalibrate all Motors command in Instrument Panel Module special functions.
  5. With a scan tool, observe the current DTC list in the Instrument Panel Module.

Does the scan tool display DTC B0279?

--

Go to Step 3

Go to Step 4

3

  1. With a scan tool, observe the Min Right Temp Dr Pos and Max Right Temp Dr Pos data parameters in the Instrument Panel Module data list.
  2. Subtract the Min Right Temp Dr Pos from the Max Right Temp Dr Pos.

Does the result of the calculation indicate that the actual travel of the right temp door is within the specified range?

147-220 Counts

Go to Step 12

Go to Step 5

4

With a scan tool, observe the current DTC list in the Instrument Panel Module.

Does the scan tool display DTC B0282?

--

Go to DTC B0282 Air Mix Door #2 Inoperative

Go to Diagnostic Aids

5

  1. Turn OFF the ignition.
  2. Disconnect the right temp door motor.
  3. Turn ON the ignition, with the engine OFF.
  4. Measure the voltage from the ignition positive voltage circuit of the right temp door motor to a good ground.

Does the voltage measure near the specified value?

B+

Go to Step 6

Go to Step 7

6

  1. Turn OFF the ignition.
  2. Disconnect the IPM.
  3. Test the control circuit of the right temp door motor for a short to ground, a short to voltage, or an open. Refer to Circuit Testing and Wiring Repairs in Wiring Systems.

Did you find and correct the condition?

--

Go to Step 16

Go to Step 8

7

Test the control circuit of the right temp door motor for an open or a short to ground. Refer to Circuit Testing and Wiring Repairs in Wiring Systems.

Did you find and correct the condition?

--

Go to Step 16

Go to Step 10

8

  1. Turn OFF the ignition.
  2. Connect the IPM.
  3. Connect the right temp door motor.
  4. Turn ON the ignition, with the engine OFF.
  5. With a scan tool, observe the Right Temp Dr Actual data parameter in the Instrument Panel Module HVAC Door Positions data list.
  6. Connect a 3 amp fused jumper wire between the control circuit of the right temp door motor and battery voltage (drives the motor full COOL).
  7. Connect the control circuit of the right temp door motor to chassis ground (drives the motor full HOT).

Does the drive shaft of the right temp door motor rotate and do the counts change?

--

Go to Step 9

Go to Step 13

9

  1. Measure the voltage from the control circuit of the right temp door motor to a good ground.
  2. With a scan tool, command the Right Temp Door from Hot to Cold.

Does the voltage measure near the specified value when increasing temperature, near the specified value when decreasing temperature, and near the specified value when stationary?

0 V increasing

5 V decreasing

2.5 V stationary

Go to Step 10

Go to Step 12

10

  1. Turn OFF the ignition.
  2. Inspect the right temp door for a condition preventing full travel or allowing excessive travel of the door.

Did you find and correct the condition?

--

Go to Step 16

Go to Step 11

11

Replace the HVAC module. Refer to HVAC Module Assembly Replacement in Heating and Ventilation.

Did you complete the replacement?

--

Go to Step 16

--

12

Inspect for poor connections at the harness connector of the IPM. Refer to Testing for Intermittent Conditions and Poor Connections and Connector Repairs in Wiring Systems.

Did you find and correct the condition?

--

Go to Step 16

Go to Step 14

13

Inspect for poor connections at the harness connector of the right temp door motor. Refer to Testing for Intermittent Conditions and Poor Connections and Connector Repairs in Wiring Systems.

Did you find and correct the condition?

--

Go to Step 16

Go to Step 15

14

Replace the IPM. Refer to Instrument Panel Module Replacement in Body Control System.

Did you complete the replacement?

--

Go to Step 16

--

15

Replace the right temp door motor. Refer to Air Mix Actuator Replacement - Passenger .

Did you complete the replacement?

--

Go to Step 16

--

16

  1. Use the scan tool in order to clear the DTCs.
  2. Operate the vehicle within the Conditions for Running the DTC as specified in the supporting text.

Does the DTC reset?

--

Go to Step 2

System OK