GM Service Manual Online
For 1990-2009 cars only
Makes
🢒
Buick
🢒
2001
🢒
LeSabre
🢒
Body and Accessories
🢒
Data Link Communications
🢒 Data Link Connector Schematics
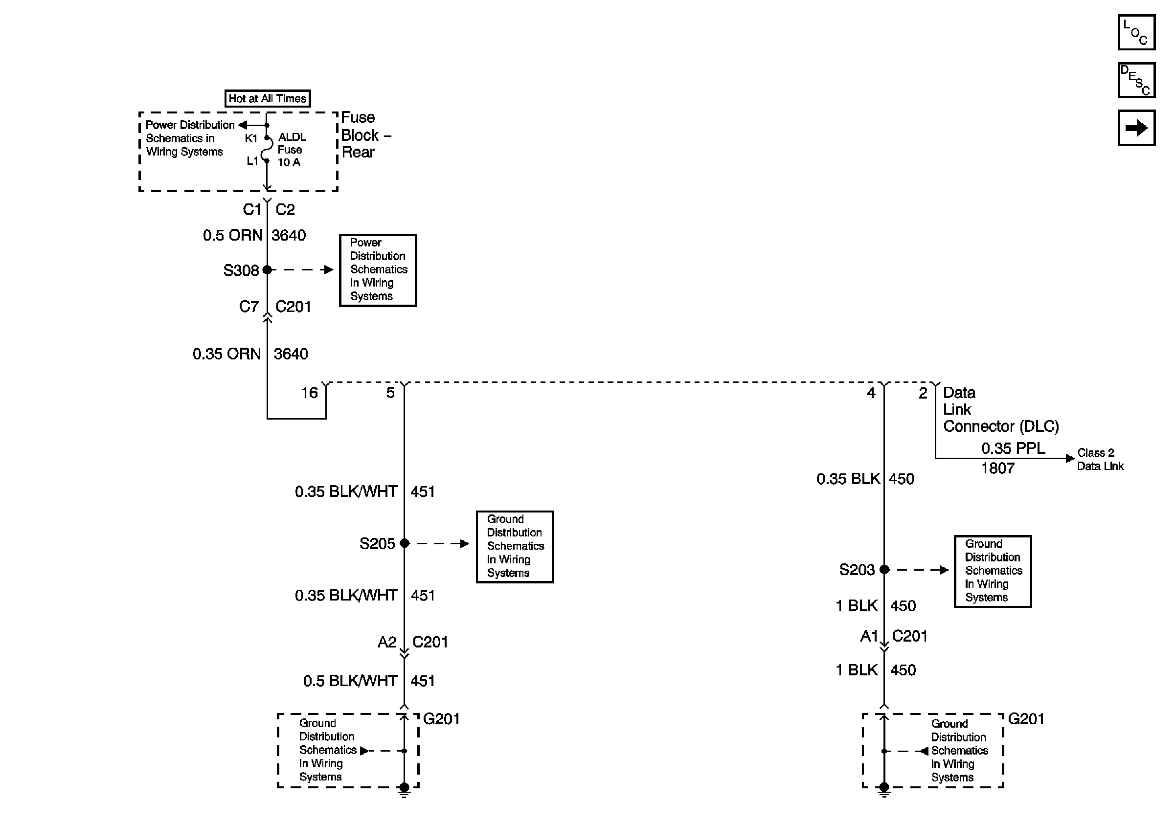
Figure
1:
Power and Grounds
Master Electrical Component List
Data Link Communications Description and Operation
Serial Data Class 2
G201
G201
G201
G201
ELC, REAR DEFOG and TRK/REL Relays, REAR DEFOG and ALDL Fuses (Rear Fuse Block)
ELC, REAR DEFOG and TRK/REL Relays, REAR DEFOG and ALDL Fuses (Rear Fuse Block)
Figure
2:
Serial Data Class 2