GM Service Manual Online
For 1990-2009 cars only
Makes
🢒
Buick
🢒
2001
🢒
LeSabre
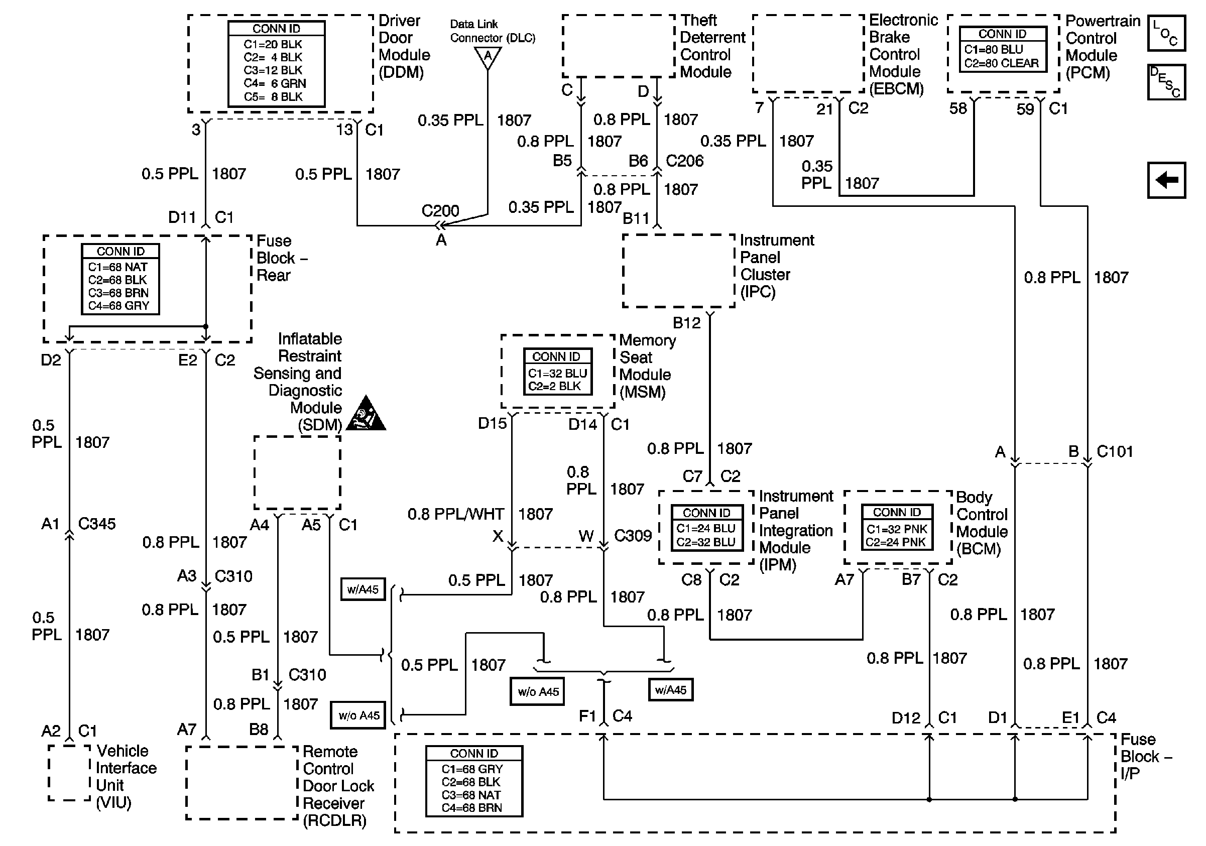
🢒 Class 2 Serial Data Line
Class 2 Serial Data Line
Class 2 Serial Data Line
Master Electrical Component List
Data Link Communications Description and Operation
Power, Ground and Serial Data Lines
Power, Ground and Serial Data Lines
SIR Caution