GM Service Manual Online
For 1990-2009 cars only

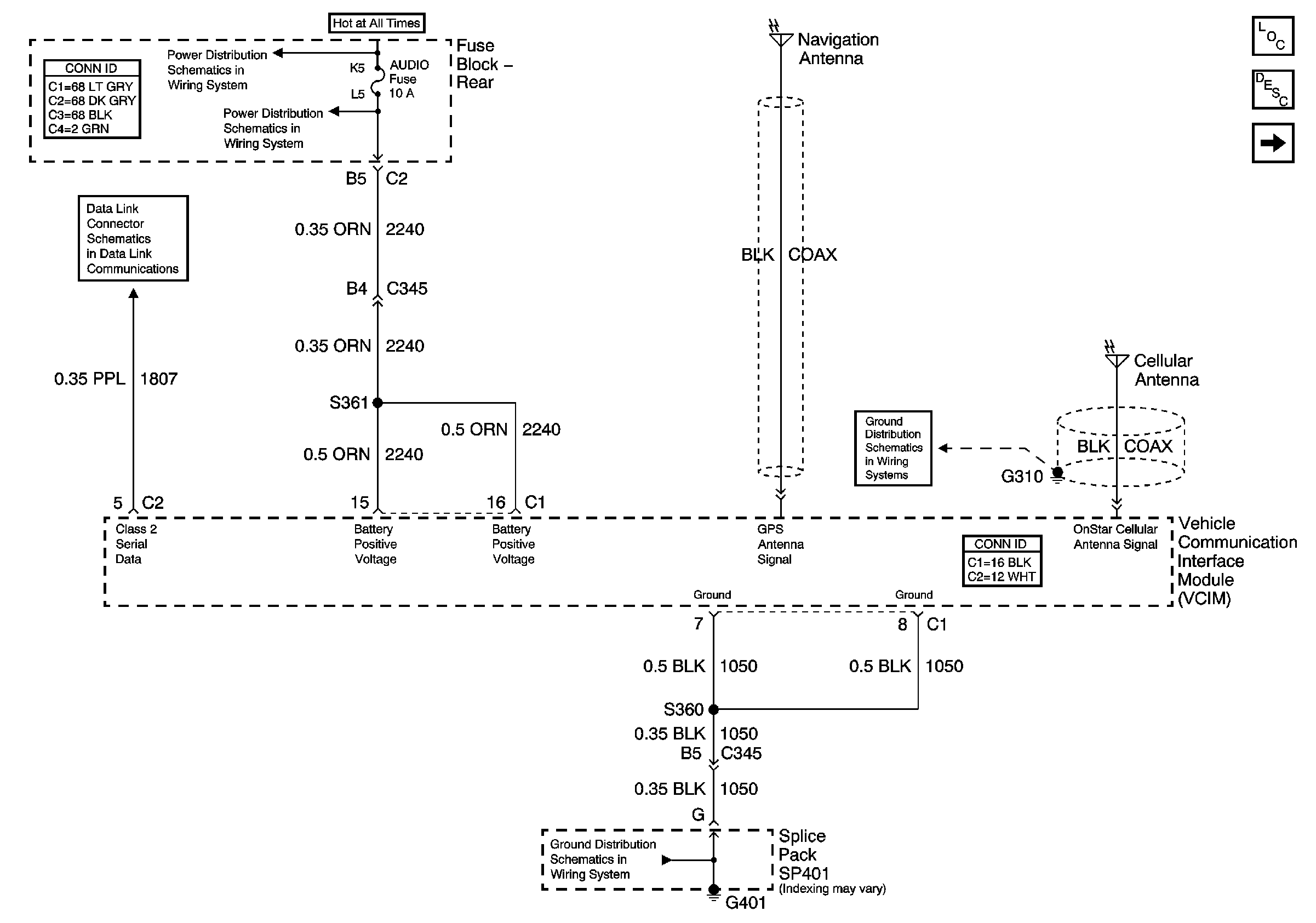
OnStar Schematics F1

Figure 1:

Power, Ground, DLC, OnStar GPS and Cellular Antennas


Object Number: 794961  Size: FS
AUDIO (On Star) Fuse (Fuse Block Rear)
AUDIO (On Star) Fuse (Fuse Block Rear)
Serial Data Class 2
Master Electrical Component List
Keypad Microphone Signals
G401 (2 of 2)
G305, G310, G404, and G303
Figure 2:

Keypad Microphone Signals


Object Number: 794966  Size: FS
Master Electrical Component List
Power, Ground, DLC, OnStar GPS and Cellular Antennas
G402
G402
HVAC Schematic Icons
HVAC Schematic Icons
HVAC Schematic Icons

OnStar Schematics 2.6

Figure 1:

Power and Ground


Object Number: 821174  Size: FS
Master Electrical Component List
Keypad Microphone Signals Schematics
AUDIO (On Star) Fuse (Fuse Block Rear)
AUDIO (On Star) Fuse (Fuse Block Rear)
Serial Data Class 2
G401 (2 of 2)
Figure 2:

Keypad Microphone Signals


Object Number: 821176  Size: FS
Master Electrical Component List
VIU and VCU Signals Schematics
Power and ground Schematics
G402
G402
Cellular Communication Schematic Icons
Cellular Communication Schematic Icons
Cellular Communication Schematic Icons
Figure 3:

VIU and VCU Signals


Object Number: 821177  Size: FS
Master Electrical Component List
Keypad Microphone Signals Schematics
G305, G310, G404, and G303
Cellular Communication Schematic Icons