GM Service Manual Online
For 1990-2009 cars only
Makes
🢒
Buick
🢒
2003
🢒
LeSabre
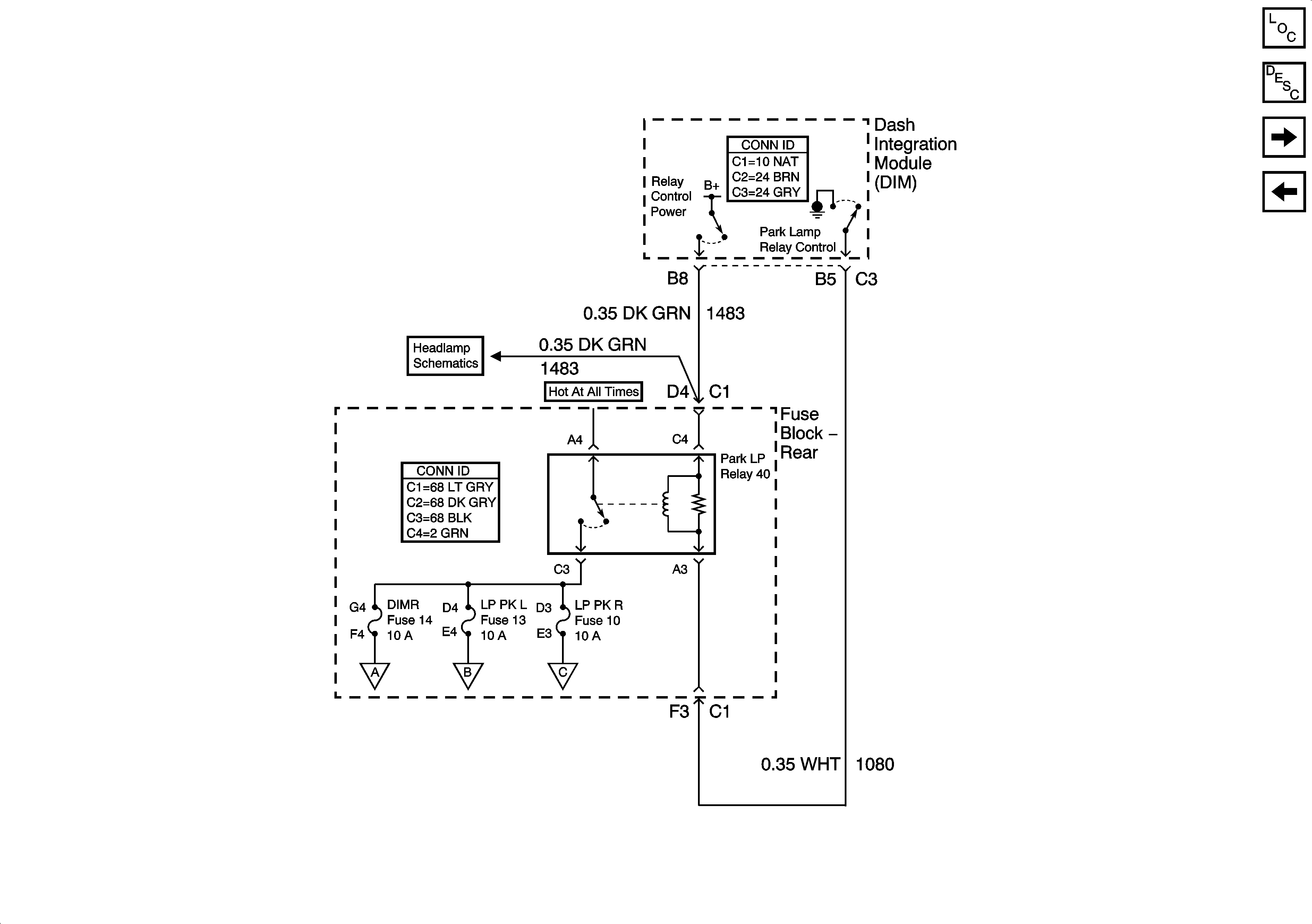
🢒 Park Lamp Relay
Park Lamp Relay
Park Lamp Relay
Master Electrical Component List
License, Underhood and Cornering Lamps
Turn Signal Switch and Hazard Flasher Module Inputs
Passengers Side Exterior Lamps
Drivers Side Exterior Lamps
License, Underhood and Cornering Lamps
034H Low Beam Headlamps