GM Service Manual Online
For 1990-2009 cars only
Makes
🢒
Buick
🢒
2006
🢒
Lucerne
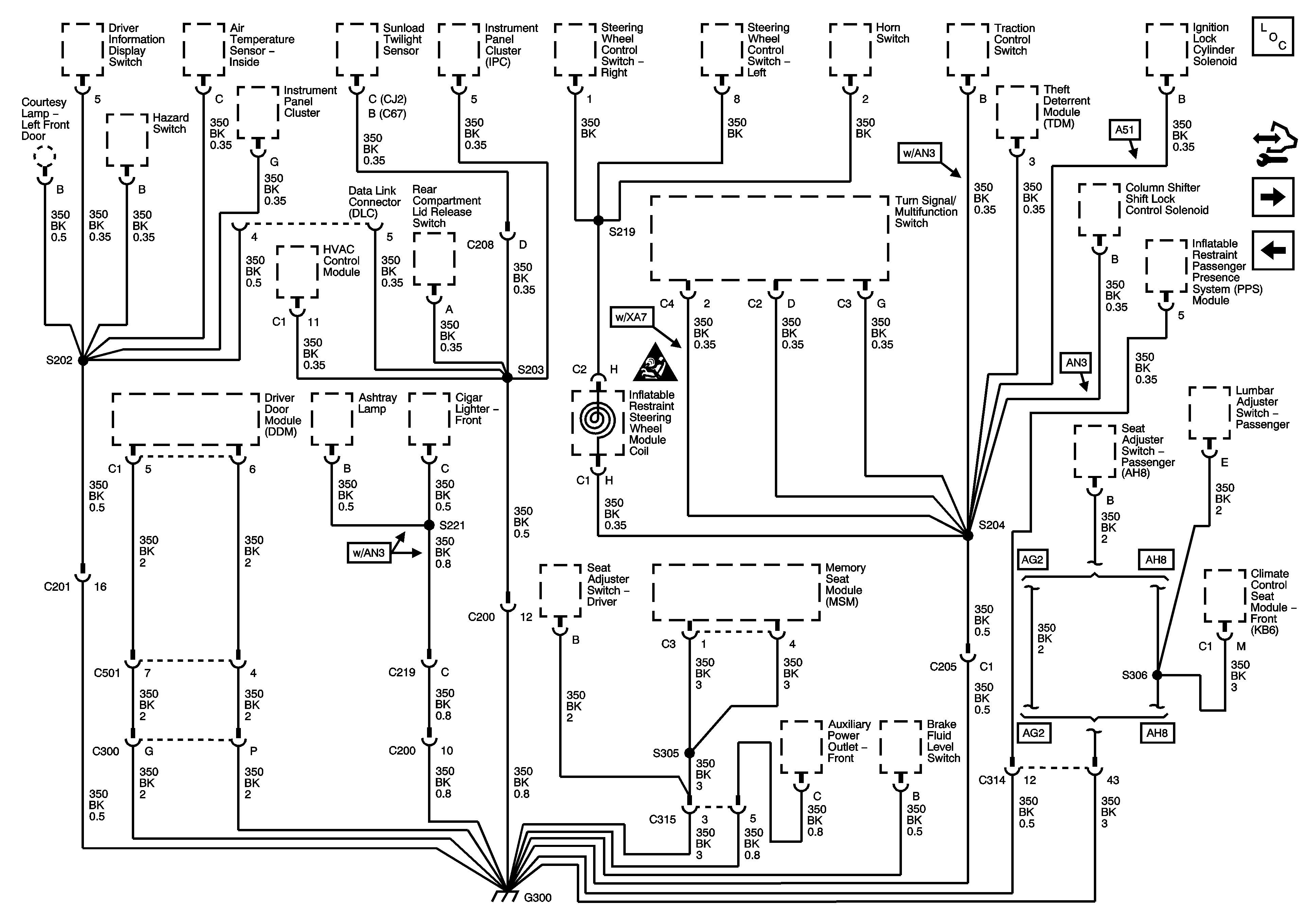
🢒 G300
G300
G300
Master Electrical Component List
Control Module References
G301
G104
Power and Grounding Schematic Icons