GM Service Manual Online
For 1990-2009 cars only
Figure 1:

IPC Power and Ground


Object Number: 2081282  Size: FS
Figure 2:

Indicators


Object Number: 2081283  Size: FS
Figure 3:

Inflatable Restraint Indicator and Driver Information Display


Object Number: 2081285  Size: FS
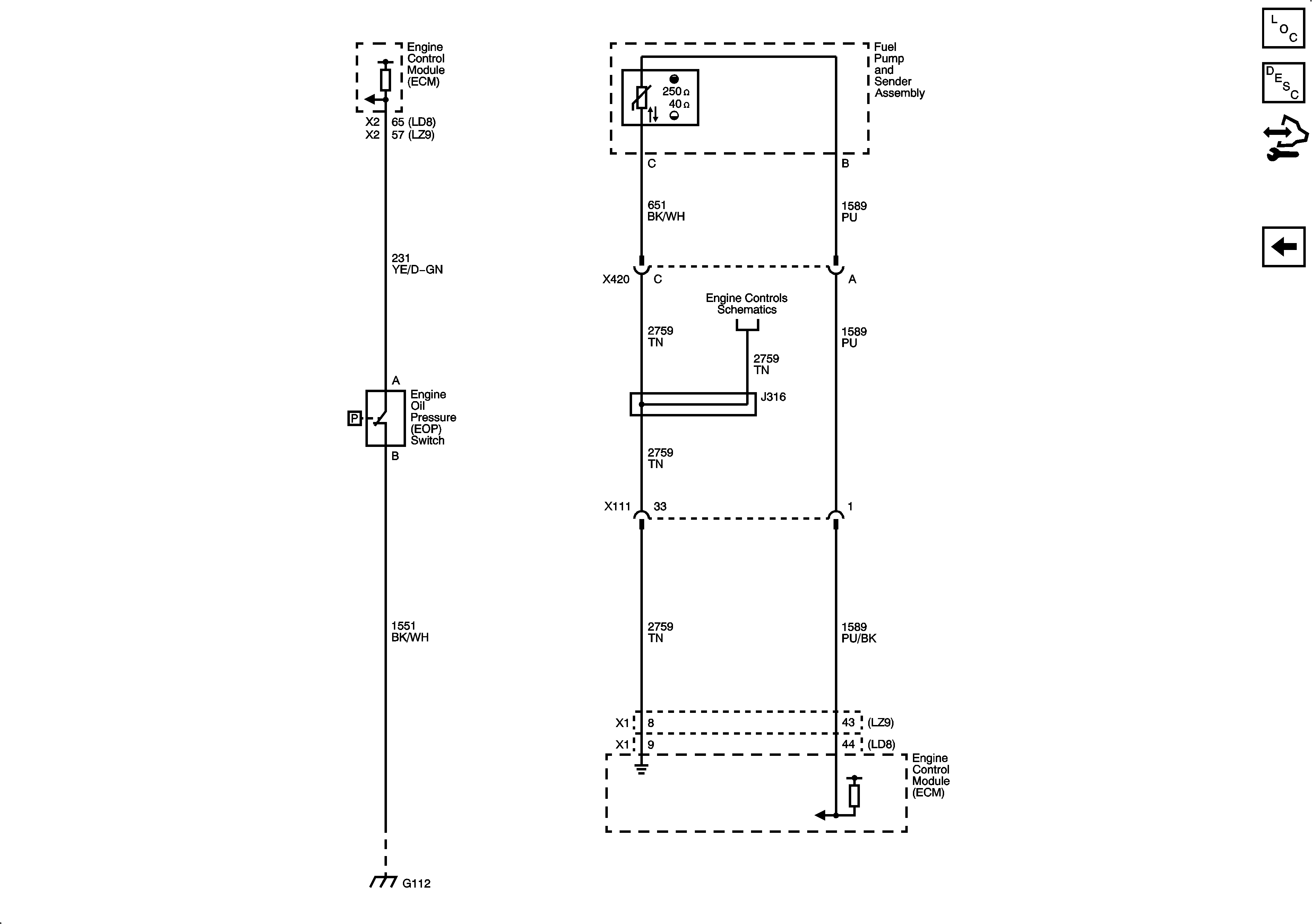
Figure 4:

Oil, Fuel Level


Object Number: 2081286  Size: FS