GM Service Manual Online
For 1990-2009 cars only

ELECT SERVICE MANUAL UPDATE REVISED FUEL INJECTOR CHARTS

SUBJECT: ELECTRICAL SYSTEMS MANUAL UPDATE - ELECTRICAL DIAGNOSIS SEQUENTIAL FUEL INJECTOR CHARTS (REVISED)

MODELS AFFECTED: 1991 PARK AVENUE/ULTRA MODELS 1991 LESABRE MODELS

The following are revised diagnosis charts and late production changes to the 1991 Electrical Systems Manual.

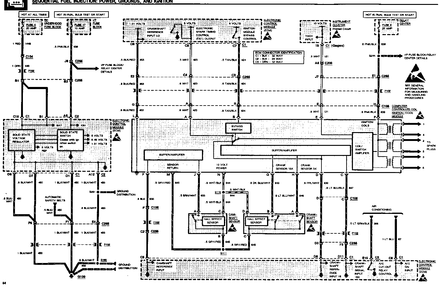
1991 PARK AVENUE/ULTRA ---------------------- Revised Charts: Page 61 - Sequential Fuel Injection: Power, Grounds and Ignition

Late Production Changes: Page 62 - Sequential Fuel Injection: Fuel Control The .5 BLK/RED (844) wire at terminal B of No. 4 Fuel Injector is now .5 BLK/LT BLU (844)

1991 LESABRE

Revised Charts:

Page 54 - Sequential Fuel Injection: Power, Grounds, and Ignition Page 55 - Sequential Fuel Injection: Fuel Control

Please update your System Manual accordingly.


Object Number: 75192  Size: FS


Object Number: 75399  Size: FS


Object Number: 75817  Size: FS

General Motors bulletins are intended for use by professional technicians, not a "do-it-yourselfer". They are written to inform those technicians of conditions that may occur on some vehicles, or to provide information that could assist in the proper service of a vehicle. Properly trained technicians have the equipment, tools, safety instructions and know-how to do a job properly and safely. If a condition is described, do not assume that the bulletin applies to your vehicle, or that your vehicle will have that condition. See a General Motors dealer servicing your brand of General Motors vehicle for information on whether your vehicle may benefit from the information.