GM Service Manual Online
For 1990-2009 cars only
Makes
🢒
Buick
🢒
1998
🢒
Park Avenue
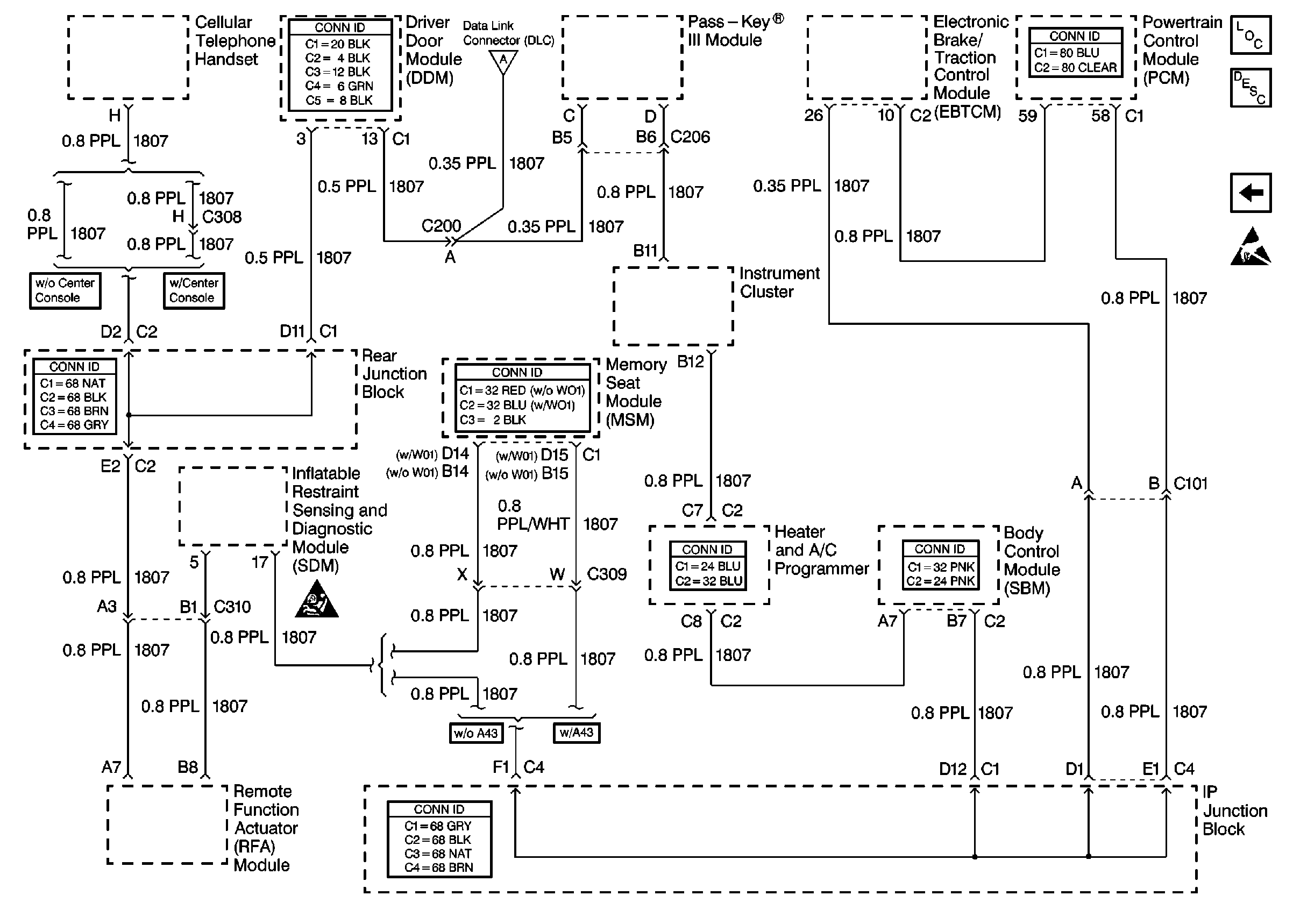
🢒 Cell 50: Class 2 Serial Data Line
Cell 50: Class 2 Serial Data Line
Cell 50: Class 2 Serial Data Line
Data Link Communications Components
Data Link Connector Operation
Cell 50: Power, Ground and E&C Serial Data Line
Handling ESD Sensitive Parts Notice
SIR Handling Caution
Cell 50: Power, Ground and E&C Serial Data Line