GM Service Manual Online
For 1990-2009 cars only

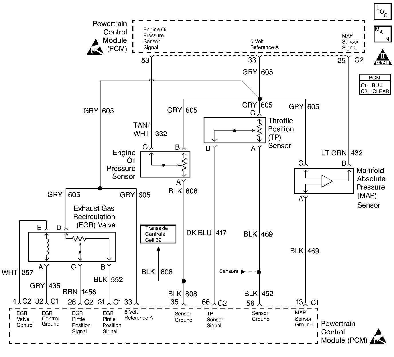
Object Number: 200182  Size: LF
Engine Controls Components
Cell 20: Engine Controls - PCM A/C Pressure, Oil Pressure, TP, MAP, IAT, and ECT Sensors
OBD II Symbol Description Notice

Circuit Description

The PCM uses the 5 Volt Reference A circuit as a sensor feed to the following sensors:

    • The Fuel Tank Pressure Sensor
    • The TP sensor
    • The MAP sensor
    • The EGR Valve Pintle Position sensor
    • The Engine Oil Pressure sensor

The PCM monitors the voltage on the 5 Volt Reference A circuit. If the voltage is out of tolerance, the PCM will set DTC P1635.

Conditions for Setting the DTC

    • The PCM detects a voltage out of tolerance condition on the 5 Volt Reference A circuit.
    • The above condition is present for longer than 10 seconds.

Action Taken When the DTC Sets

    • The PCM will illuminate the MIL during the second consecutive trip in which the diagnostic test has been run and failed.
    • The PCM will store conditions which were present when the DTC set as Freeze Frame and Fail Records data.

Conditions for Clearing the MIL/DTC

    • The PCM will turn the MIL OFF during the third consecutive trip in which the diagnostic has been run and passed.
    • The history DTC will clear after 40 consecutive warm-up cycles have occurred without a malfunction.
    • The DTC can be cleared by using the scan tool Clear Info function or by disconnecting the PCM battery feed.

Diagnostic Aids

Important:: Be sure to inspect PCM and engine grounds for being secure and clean.

Check for the following conditions:

    • Poor connection at the PCM.
        Inspect harness connectors for backed out terminals, improper mating, broken locks, improperly formed or damaged terminals, and poor terminal to wire connection.
    • Damaged harness.
        Inspect the wiring harness for damage. If the harness appears to be OK, observe the MAP display on the scan tool with the ignition ON, engine not running while moving connectors and wiring harnesses related to the following sensors. A change in the MAP display will indicate the location of the malfunction.
       - The Fuel Tank Pressure Sensor
       - The TP sensor
       - The MAP sensor
       - The EGR valve
       - The Engine Oil Pressure sensor

Reviewing the Fail Records vehicle mileage since the diagnostic test last failed may help determine how often the condition that caused the DTC to be set occurs. This may assist in diagnosing the condition.

Test Description

The numbers below refer to the step numbers on the diagnostic table.

  1. This vehicle is equipped with a PCM which utilizes an Electrically Erasable Programmable Read Only Memory (EEPROM). When the PCM is being replaced, the new PCM must be programmed. Refer to Powertrain Control Module Replacement/Programming .

DTC P1635 - 5 Volt Reference A Circuit

Step

Action

Values

Yes

No

1

Was the Powertrain On-Board Diagnostic (OBD) System Check performed?

--

Go to Step 2

Go to Powertrain On Board Diagnostic (OBD) System Check

2

  1. Visually/physically check the PCM and engine grounds. Ensure that the grounds are clean and secure.
  2. If a problem is found, repair as necessary. Refer to Wiring Repairs .

Was a problem found?

--

Go to Step 12

Go to Step 3

3

Select DTC info, Last Test Fail and record any other DTCs set.

Are any other DTCs set?

IF YOU WERE SENT HERE FROM ANOTHER TABLE, DO THIS TABLE FIRST.

--

Go to applicable DTC

Go to Step 4

4

  1. Turn OFF the ignition switch.
  2. Disconnect the EGR.
  3. Turn ON the ignition switch.
  4. Using a J 39200 Digital Multimeter, measure voltage between the 5 volt reference A circuit and engine ground.

Is voltage near the specified value indicated?

5V

Go to Step 6

Go to Step 5

5

Is voltage near the specified value indicated?

0V

Go to Step 7

Go to Step 9

6

  1. Reconnect EGR Valve.
  2. Disconnect Throttle Position Sensor.
  3. Using a J 39200 Digital Multimeter, measure voltage between the 5 volt reference A circuit and engine ground.

Is voltage near the specified value indicated?

5V

Go to Step 11

Go to Step 10

7

  1. Monitor DMM while disconnecting all other devices connected to 5V Ref A one at a time.
  2. If voltage changes when one of the above components is disconnected, replace the component. Refer to appropriate replacement procedure.

Was a component replaced?

--

Go to Step 12

Go to Step 8

8

  1. Turn OFF the ignition switch.
  2. Disconnect the PCM.
  3. Check the 5 volt reference A circuit for an open or short to ground.
  4. If a problem is found, repair as necessary. Refer to Wiring Repairs .

Was a problem found?

--

Go to Step 12

Go to Step 11

9

  1. Turn OFF the ignition switch.
  2. Disconnect the PCM.
  3. Turn ON the ignition switch.
  4. Check the 5 volt reference A circuit for a short to voltage.
  5. If a problem is found, repair as necessary. Refer to Wiring Repairs .

Was a problem found?

--

Go to Step 12

Go to Step 11

10

Replace the EGR valve. Refer to Exhaust Gas Recirculation Valve Replacement .

Is the action complete?

--

Go to Step 12

--

11

Important:: The replacement PCM must be programmed.

Replace PCM. Refer to Powertrain Control Module Replacement/Programming .

Is the action complete?

--

Go to Step 12

--

12

  1. Review and record scan tool Fail Records data.
  2. Clear DTCs.
  3. Operate the vehicle within Fail Records conditions.
  4. Monitor Specific DTC info for DTC P1635 until the DTC P1635 test runs, using a scan tool.

Does the scan tool indicate DTC P1635 failed this ignition?

--

Go to Step 2

System OK