GM Service Manual Online
For 1990-2009 cars only

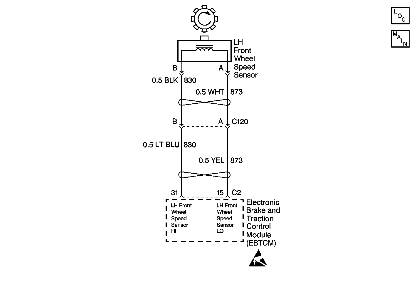
Object Number: 397521  Size: MF
ABS Components
Cell 44: Wheel Speed Sensors and Variable Steering Actuator
Handling ESD Sensitive Parts Notice

Circuit Description

The wheel speed sensor used on this vehicle is a single point magnetic pickup. This sensor produces an AC signal. The EBCM/EBTCM uses the frequency of the AC signal to calculate the wheel speed.

Conditions for Setting the DTC

All of the following conditions exists for 2.5 seconds:

    • The suspect wheel speed equals zero.
    • The other wheel speeds are greater than 8 km/h (5 mph).
    • The other wheel speeds are within 11 km/h (7 mph) of each other.

Action Taken When the DTC Sets

    • A DTC C1221 is stored
    • The ABS/TCS is disabled
    • The ABS and the TRACTION OFF indicators are turned on

Conditions for Clearing the DTC

    • The condition for the DTC is no longer present and you used the scan tool Clear DTC function.
    • The EBCM/EBTCM does not detect the DTC in 50 drive cycles.

Diagnostic Aids

    • Thoroughly inspect the wiring and the connectors. Failure to carefully and fully inspect the wiring and the connectors can result in misdiagnosis. Misdiagnosis may cause replacement of parts without repairing the malfunction.
    • The following conditions may cause an intermittent malfunction:
       - Poor connections
       - Broken insulation
       - A broken wire inside the insulation
    • If an intermittent malfunction exists, refer to Testing for Electrical Intermittents in Wiring Systems.

Test Description

The numbers below refer to step numbers on the diagnostic table.

  1. This step measures the resistance of the WSS.

  2. This step determines whether the WSS circuits are shorted together.

DTC C1221 LF Wheel Speed Sensor Input is 0

Step

Action

Value(s)

Yes

No

1

Was the ABS Diagnostic System Check performed?

--

Go to Step 2

Go to Diagnostic System Check

2

  1. Inspect the WSS wiring and connectors for damage.
  2. Inspect the WSS for looseness or damage.

Is physical damage of the sensor evident?

--

Go to Step 7

Go to Step 3

3

  1. Disconnect the WSS at the sensor pigtail.
  2. Using the J 39200 digital multimeter (DMM), measure the resistance between terminals A and B of the WSS.

Is the resistance within the specified range?

850-1350 ohms

Go to Step 4

Go to Step 7

4

  1. With the DMM still connected, select the mV AC scale.
  2. Spin the wheel as fast as you can by hand while monitoring the AC output.

Is the AC voltage greater than the specified value?

100 mV

Go to Step 5

Go to Step 7

5

  1. Disconnect the EBCM/EBTCM harness connector.
  2. Install the J 39700 universal pinout box using the J 39700-25 cable adapter to the EBCM/EBTCM harness connector only.
  3. Using the DMM, measure the resistance between terminals 15 and 31 of the J 39700 .

Is the resistance within the specified range?

OL (Infinite)

Go to Step 6

Go to Step 8

6

  1. Reconnect all connectors.
  2. Carefully test drive the vehicle above 24 Km/h (15 mph) for at least 30 seconds while monitoring a scan tool.

Does DTC reset as a current DTC?

--

Go to Step 9

Go to Diagnostic System Check

7

Replace the wheel speed sensor. Refer to Front Wheel Bearing and Hub Replacement in Front Suspension.

Is the repair complete?

--

Go to Step 10

--

8

Repair the short between CKT 873 and CKT 830. Refer to Wiring Repairs in Wiring Systems.

Is the repair complete?

--

Go to Step 10

--

9

Replace the EBCM/EBTCM. Refer to Electronic Brake Control Module Replacement .

Is the replacement complete?

--

Go to Step 10

--

10

Carefully test drive the vehicle above 24 Km/h (15 mph) while monitoring a scan tool for at least 30 seconds.

Does the DTC set as a current DTC?

--

Go to Step 2

Go to Diagnostic System Check