GM Service Manual Online
For 1990-2009 cars only
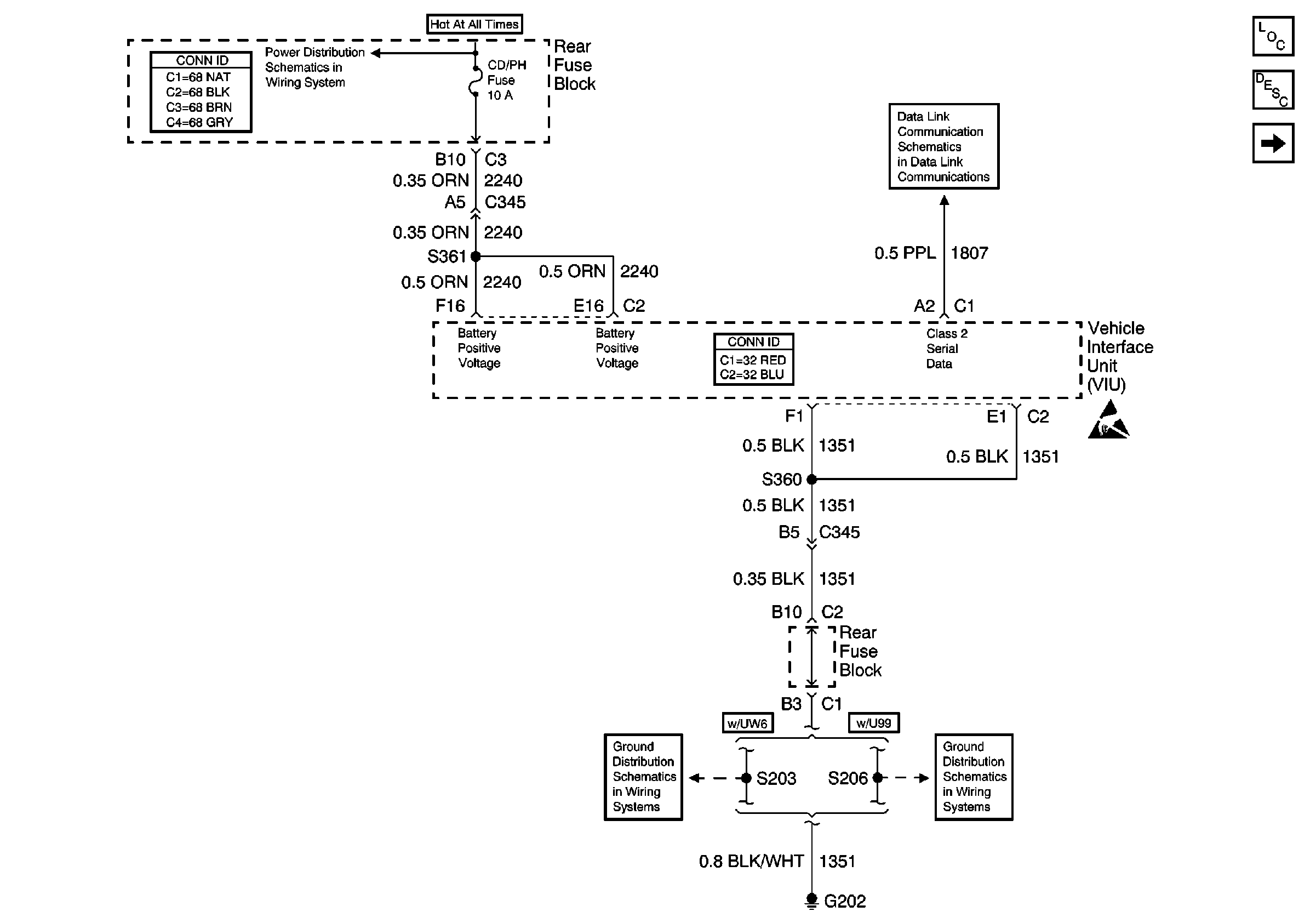
Figure 1:

Power and Ground


Object Number: 651561  Size: FS
Figure 2:

Keypad and Mic Signals


Object Number: 651564  Size: FS
Figure 3:

VIU Output Signals


Object Number: 651565  Size: FS
Figure 4:

VIU and VCU Signals


Object Number: 651567  Size: FS