GM Service Manual Online
For 1990-2009 cars only
Makes
🢒
Buick
🢒
2000
🢒
Park Avenue
🢒
Body and Accessories
🢒
Lighting Systems
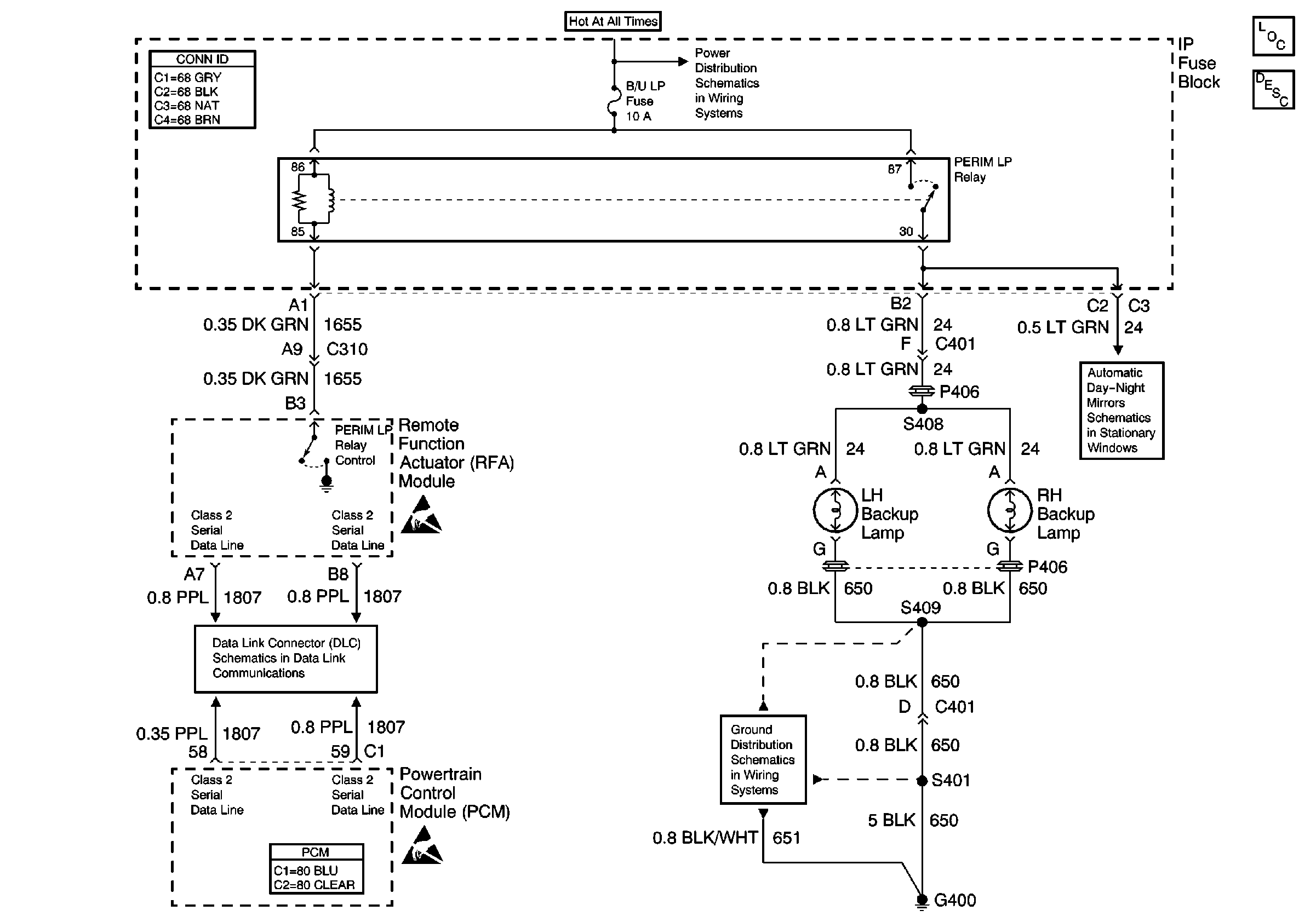
🢒 Backup Lamp Schematics
Lighting Systems Components
Backup Lamp Circuit Description
Underhood Fuse Block, PCM, ABS, HAZARD, FUEL PUMP, PARKLMP Fuses And Fuel Pump Relay
Inside Rear View Mirror
Handling ESD Sensitive Parts Notice
Class 2 Serial Data Line
Handling ESD Sensitive Parts Notice
G400, 1 of 2