GM Service Manual Online
For 1990-2009 cars only

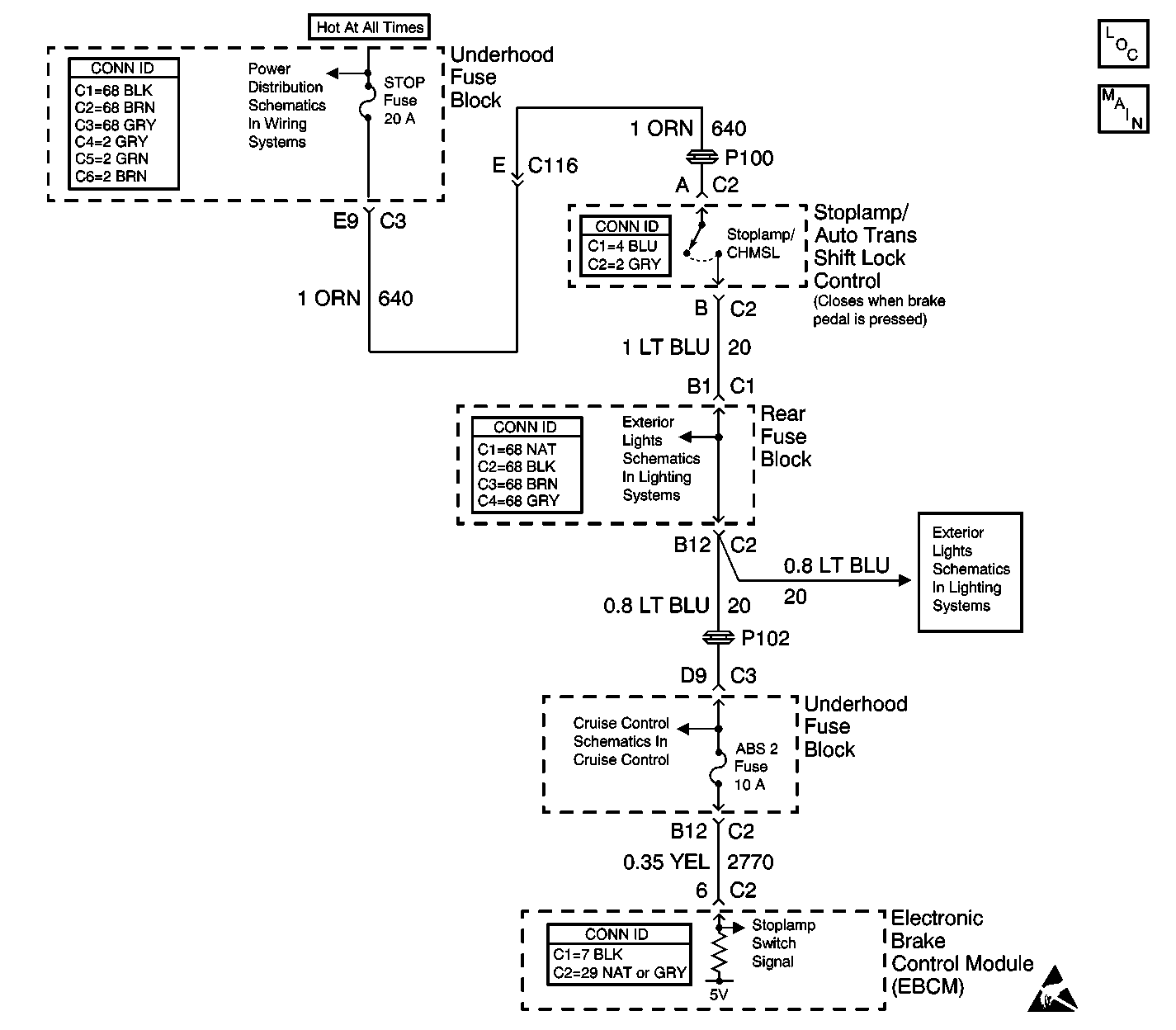
DTC C1291 Open Brake Lamp Switch Contacts During Deceleration w/NW9


Object Number: 538021  Size: LF
ABS Components
Indicators and Stoplamp Switch
Handling ESD Sensitive Parts Notice
Underhood Fuse Block, BLOWER and BRAKE Fuses, Low Fan and Horn Relays
Stop Lamps
Stop Lamps
Stoplamp Switch

Circuit Description

The EBCM uses this stoplamp switch circuit for various performance measures within DRP/ABS/TCS/VSES. The EBCM detects an open circuit in non-ABS braking. This DTC sets when the EBCM does not detect closure of the brake switch while the car is decelerating at level that indicates the brakes are applied. Several deceleration events without detection of a closed brake switch are required before this DTC is set.

Conditions for Running the DTC

The ABS conditions and the braking conditions are normal.

Conditions for Setting the DTC

The stoplamp switch remains open for 3 deceleration cycles.

Action Taken When the DTC Sets

    • The EBCM disables the TCS for the duration of the ignition cycle.
    • The TRAC OFF indicator turns ON.
    • The ABS remains functional.

Conditions for Clearing the DTC

    • The condition for the DTC is no longer present and the DTC is cleared with a scan tool.
    • The electronic brake control module (EBCM) automatically clears the history DTC when a current DTC is not detected in 100 consecutive drive cycles.

Diagnostic Aids

    • Diagnose any wheel speed sensor DTCs before continuing with the diagnosis of the DTC.
    • A deceleration cycle consists of the following sequence:
        1. The vehicle speed is greater than 24 km/h (15 mph).
        2. The vehicle decelerates more than 8 km/h/second (5 mph/second) for 2 seconds.
        3. The vehicle speed decelerates to less than 16 km/h (10 mph).
    • Verify proper stop lamp switch operation using the data list of the scan tool. As the brake is applied, the data list displays the stop lamp switch on within 2.54 cm (1 in) of travel.
    • Possible causes of this DTC are the following conditions:
       - An open stop lamp switch
       - The stop lamp switch is misadjusted
       - An open fuse
       - Circuit has a wiring problem, terminal corrosion, or poor connections
       - Erratic wheel speeds

Test Description

The numbers below refer to the step numbers on the diagnostic table.

  1. Tests the circuit for a change in states.

  2. Tests for proper operation of the circuit by bypassing the stoplamp/auto trans shift lock control switch. If the fuse in the jumper opens when you perform this test, the signal circuit of the stoplamp/auto trans shift lock control switch is shorted to ground.

Step

Action

Value(s)

Yes

No

1

Did you perform the ABS Diagnostic System Check?

--

Go to Step 2

Go to Diagnostic System Check - ABS

2

Press the brake pedal.

Do the brake lamps turn ON?

--

Go to Step 3

Go to Step 7

3

  1. Press the brake pedal.
  2. With a scan tool, observe the Brake Switch - ABS Input parameter.

Does the Brake Switch - ABS Input parameter change state?

--

Go to Diagnostic Aids

Go to Step 4

4

  1. Turn OFF the ignition.
  2. Inspect the stoplamp/auto trans shift lock control switch and adjust and/or calibrate if needed. Refer to Stop Lamp Switch Adjustment in Hydraulic Brakes.

Did you find and correct the condition?

--

Go to Step 14

Go to Step 5

5

  1. Turn OFF the ignition.
  2. Disconnect the stoplamp/auto trans shift lock control switch connector.
  3. Connect a 3 amp fused jumper wire between the battery feed of the stoplamp/auto trans shift lock control switch and the signal circuit of the stoplamp/auto trans shift lock control switch.
  4. Turn ON the ignition, with the engine OFF.
  5. With a scan tool, observe the Brake Switch - ABS Input parameter.

Does the scan tool display Applied?

--

Go to Step 11

Go to Step 6

6

Test the signal circuit of the stoplamp/auto trans shift lock control switch for an open between the splice pack of the stoplamp signal circuit and the EBCM. Refer to Circuit Testing and Wiring Repairs in Wiring Systems.

Did you find and correct the condition?

--

Go to Step 14

Go to Step 10

7

Test the battery feed circuit of the stoplamp/auto trans shift lock control switch for a short to ground or an open. Refer to Circuit Testing and Wiring Repairs in Wiring Systems.

Did you find and correct the condition?

--

Go to Step 14

Go to Step 8

8

Test the signal circuit of the stoplamp/auto trans shift lock control switch for an open between the stoplamp/auto trans shift lock control switch and the splice of the stoplamp signal circuit. Refer to Circuit Testing and Wiring Repairs in Wiring Systems.

Did you find and correct the condition?

--

Go to Step 14

Go to Step 9

9

Test the signal circuit of the stoplamp/auto trans shift lock control switch for a short to ground. Refer to Circuit Testing and Wiring Repairs in Wiring Systems.

Did you find and correct the condition?

--

Go to Step 14

Go to Step 10

10

Inspect for poor connections at the harness connector of the EBCM. Refer to Testing for Intermittent Conditions and Poor Connections and Connector Repairs in Wiring Systems.

Did you find and correct the condition?

--

Go to Step 14

Go to Step 12

11

Inspect for poor connections at the harness connector of the stoplamp/auto trans shift lock control switch. Refer to Testing for Intermittent Conditions and Poor Connections and Connector Repairs in Wiring Systems.

Did you find and correct the condition?

--

Go to Step 14

Go to Step 13

12

Important: Perform the setup procedure for the EBCM. An unprogrammed EBCM will result in the following conditions:

   • Inoperative or poorly functioning DRP/ABS/TCS/VSES/VES/TIM (if equipped)
   • Set DTC C1248 EBCM Turned the Red Brake Warning Indicator On
   • Set DTC C1255m3 EBCM Internal Malfunction

Replace the EBCM. Refer to Electronic Brake Control Module Replacement .

Did you complete the replacement?

--

Go to Step 14

--

13

Replace the stoplamp/auto trans shift lock control switch. Refer to Stop Lamp Switch Replacement in Hydraulic Brakes.

Did you complete the replacement?

--

Go to Step 14

--

14

  1. Use the scan tool in order to clear the DTCs.
  2. Operate the vehicle within the Conditions for Running the DTC as specified in the supporting text.

Does the DTC reset?

--

Go to Step 2

System OK