GM Service Manual Online
For 1990-2009 cars only
Figure 1:

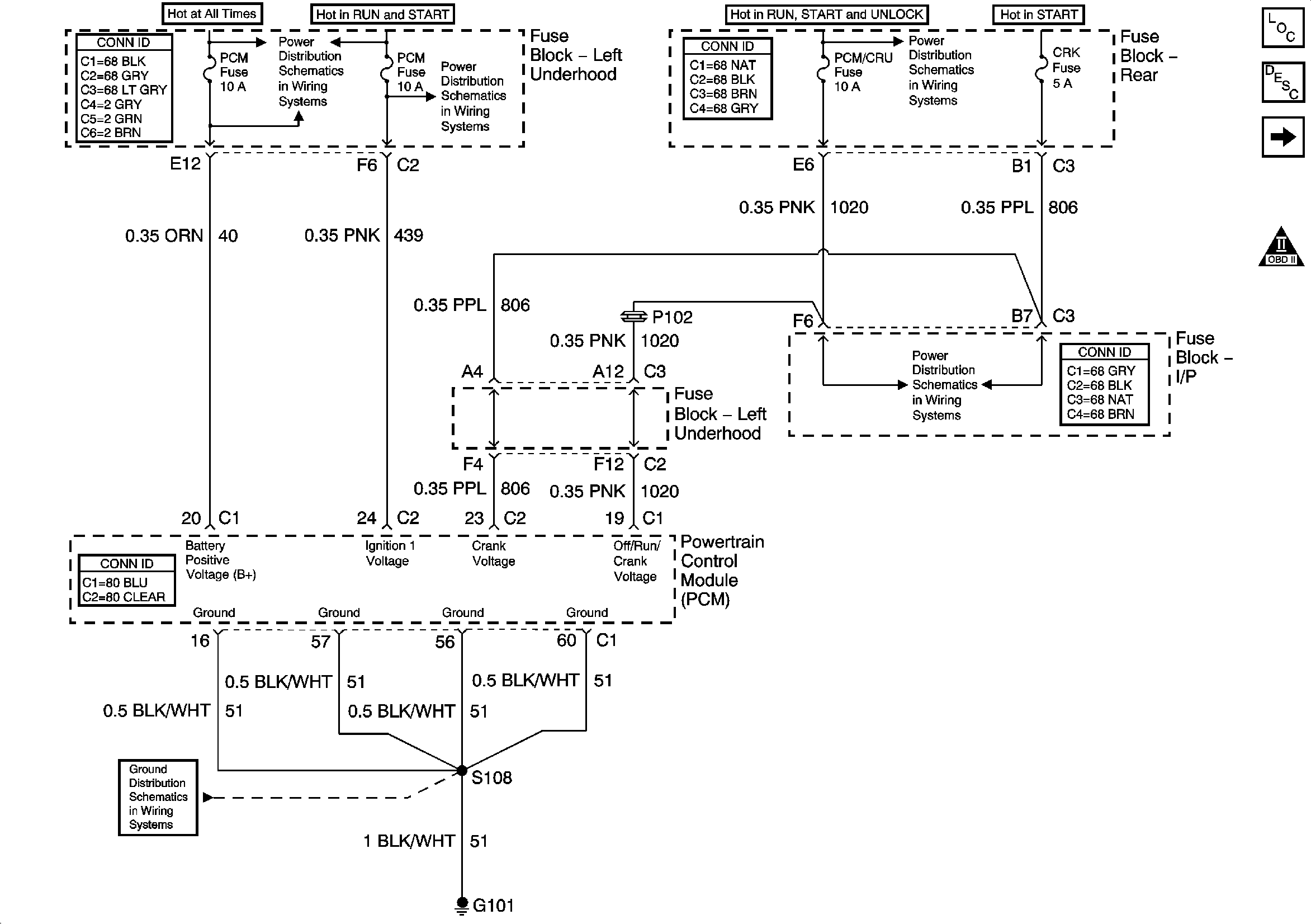
PCM Power and Ground


Object Number: 659789  Size: FS
Master Electrical Component List
Transmission Component and System Description
4T65-E Automatic Transaxle Controls - Sensors
OBD II Symbol Description Notice
Underhood Fuse Block- PCM, ABS, HZDT/SG, F/PMP, PK LP Fuses and F/PMP Relay
Underhood Fuse Block- PCM, SIR and INJR Fuses
Underhood Fuse Block, RUN/CRK Fuse and IGN Relay
Underhood Fuse Block- CRK, PCM/CRU and SBM Fuses
G100, G101, G102 and G103
Figure 2:

4T65-E Automatic Transaxle Controls -- Sensors


Object Number: 659792  Size: FS
Master Electrical Component List
Transmission Component and System Description
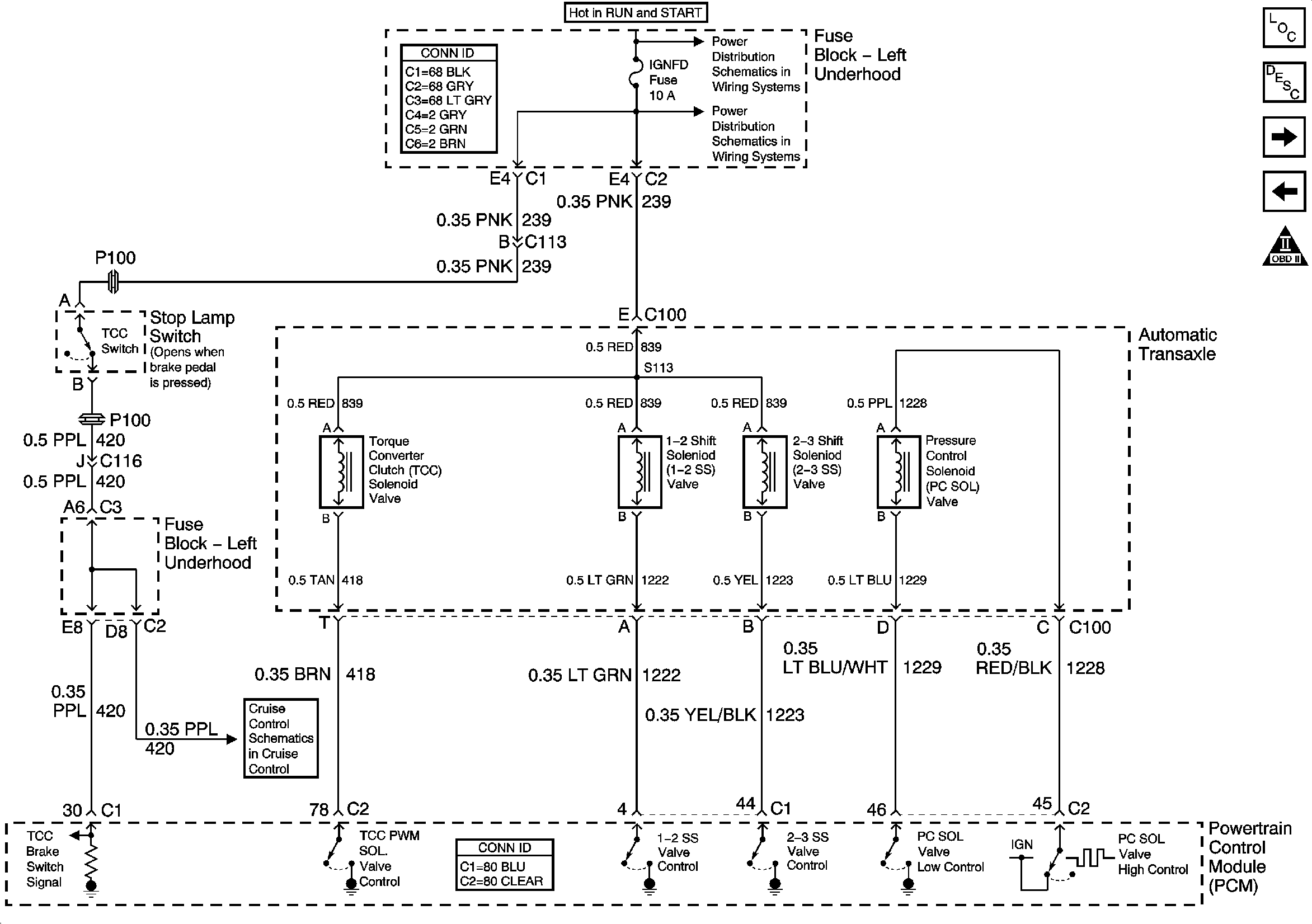
4T65-E Automatic Transaxle Controls - Solenoids, TCC Switch
PCM Power and Ground
OBD II Symbol Description Notice
Sensors
Figure 3:

4T65-E Automatic Transaxle Controls -- Solenoids, TCC Switch


Object Number: 659797  Size: FS
Master Electrical Component List
Transmission Component and System Description
VSS and Automatic Transaxle Internal Mode Switch
4T65-E Automatic Transaxle Controls - Sensors
OBD II Symbol Description Notice
Underhood Fuse Block, RUN/CRK Fuse and IGN Relay
Underhood Fuse Block- AIR SOL, C3I and IGNFD Fuse
ABS/TCC Switch
Figure 4:

VSS and Automatic Transaxle Internal Mode Switch


Object Number: 659801  Size: FS
Master Electrical Component List
Transmission Component and System Description
4T65-E Automatic Transaxle Controls - Solenoids, TCC Switch
OBD II Symbol Description Notice
G100, G101, G102 and G103