GM Service Manual Online
For 1990-2009 cars only
Makes
🢒
Buick
🢒
2001
🢒
Park Avenue
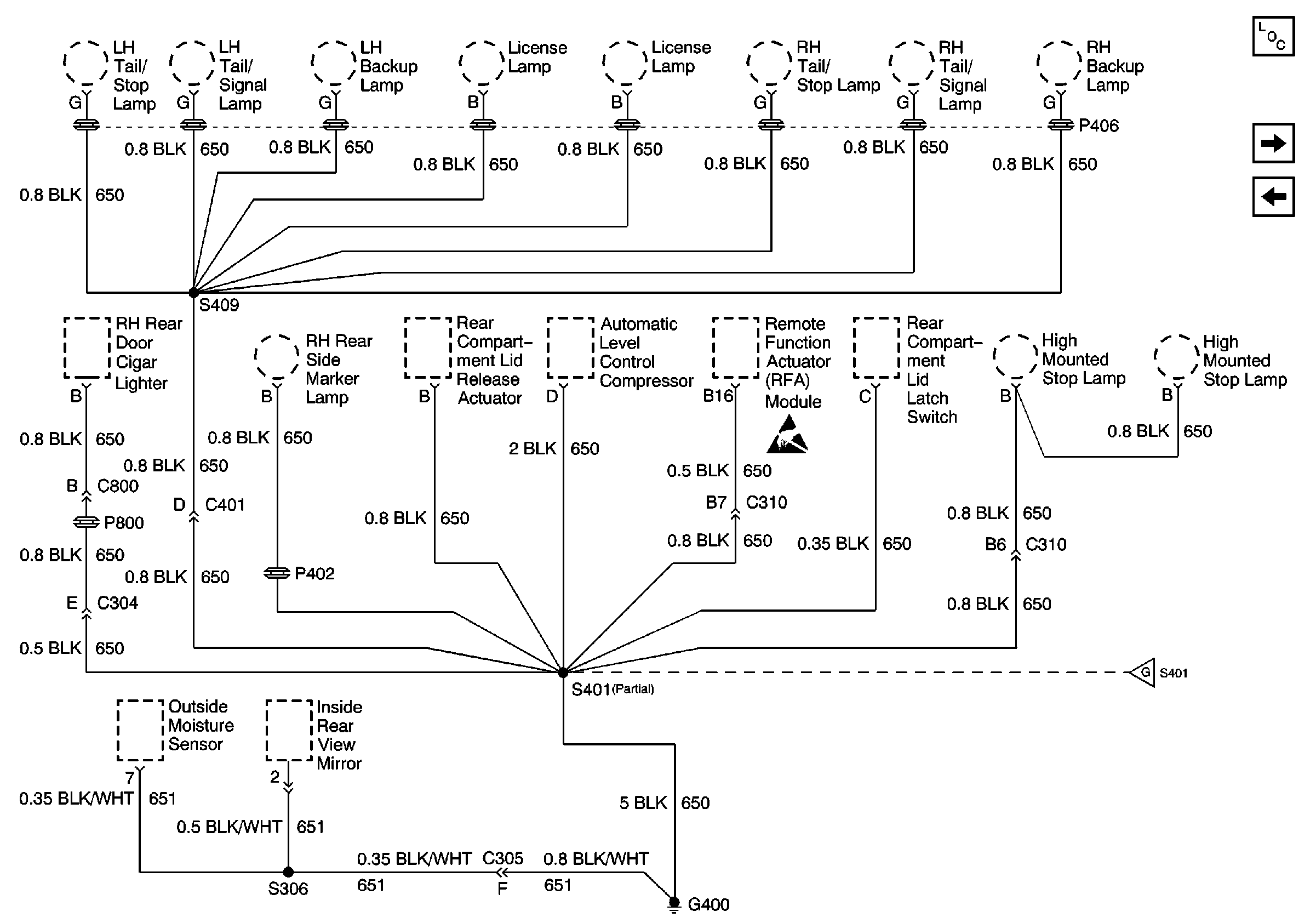
🢒 G400, 1 of 2
G400, 1 of 2
G400, 1 of 2
Power and Grounding Components
G400, 2 of 2
G306 and G402
Handling ESD Sensitive Parts Notice
G400, 2 of 2