GM Service Manual Online
For 1990-2009 cars only
Makes
🢒
Buick
🢒
2001
🢒
Park Avenue
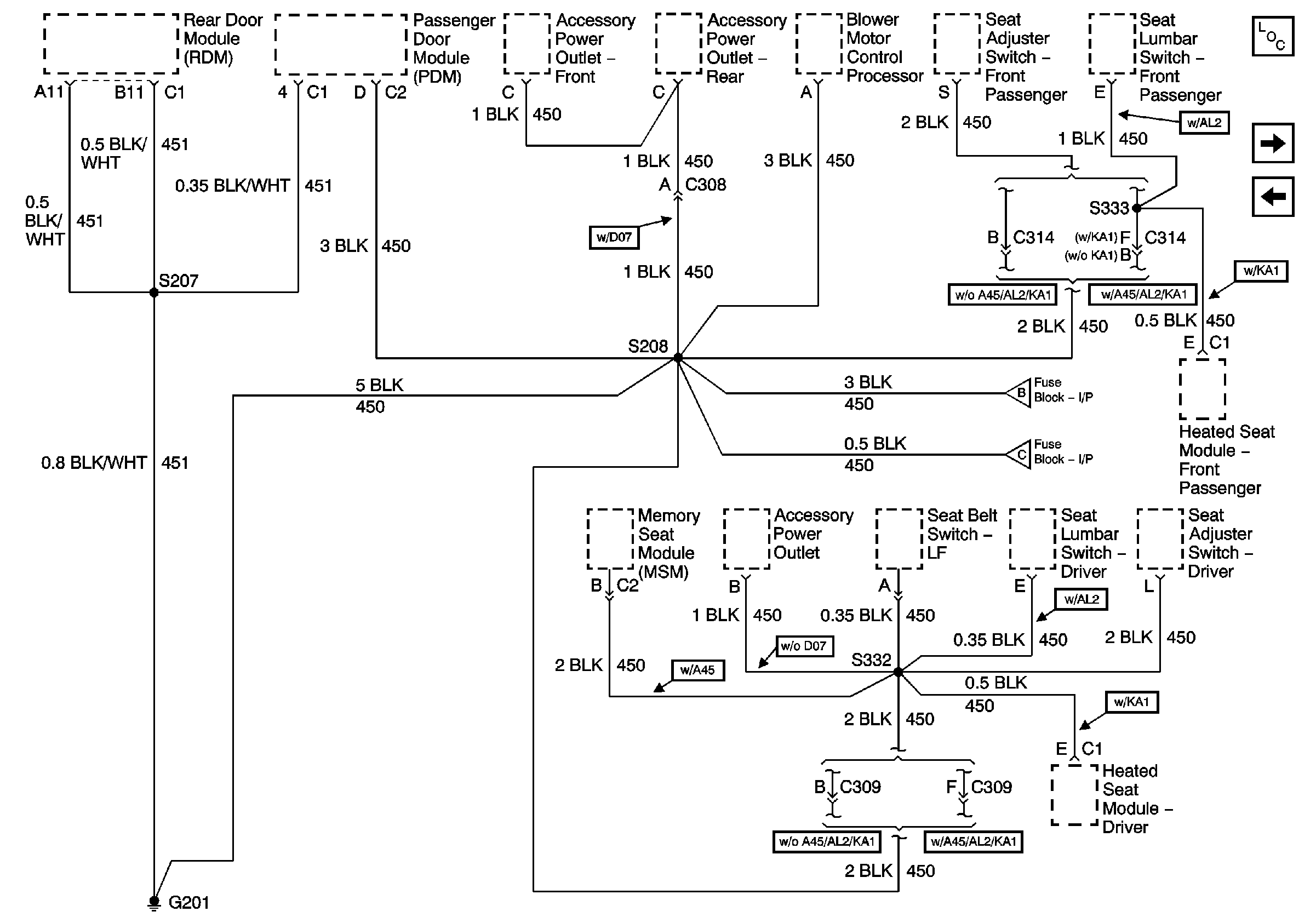
🢒 G201 (1 of 2)
G201 (1 of 2)
G201 (1 of 2)
Master Electrical Component List
G201 (2 of 2)
G104 and G106
G201 (2 of 2)
G201 (2 of 2)