GM Service Manual Online
For 1990-2009 cars only
Makes
🢒
Buick
🢒
2005
🢒
Park Avenue
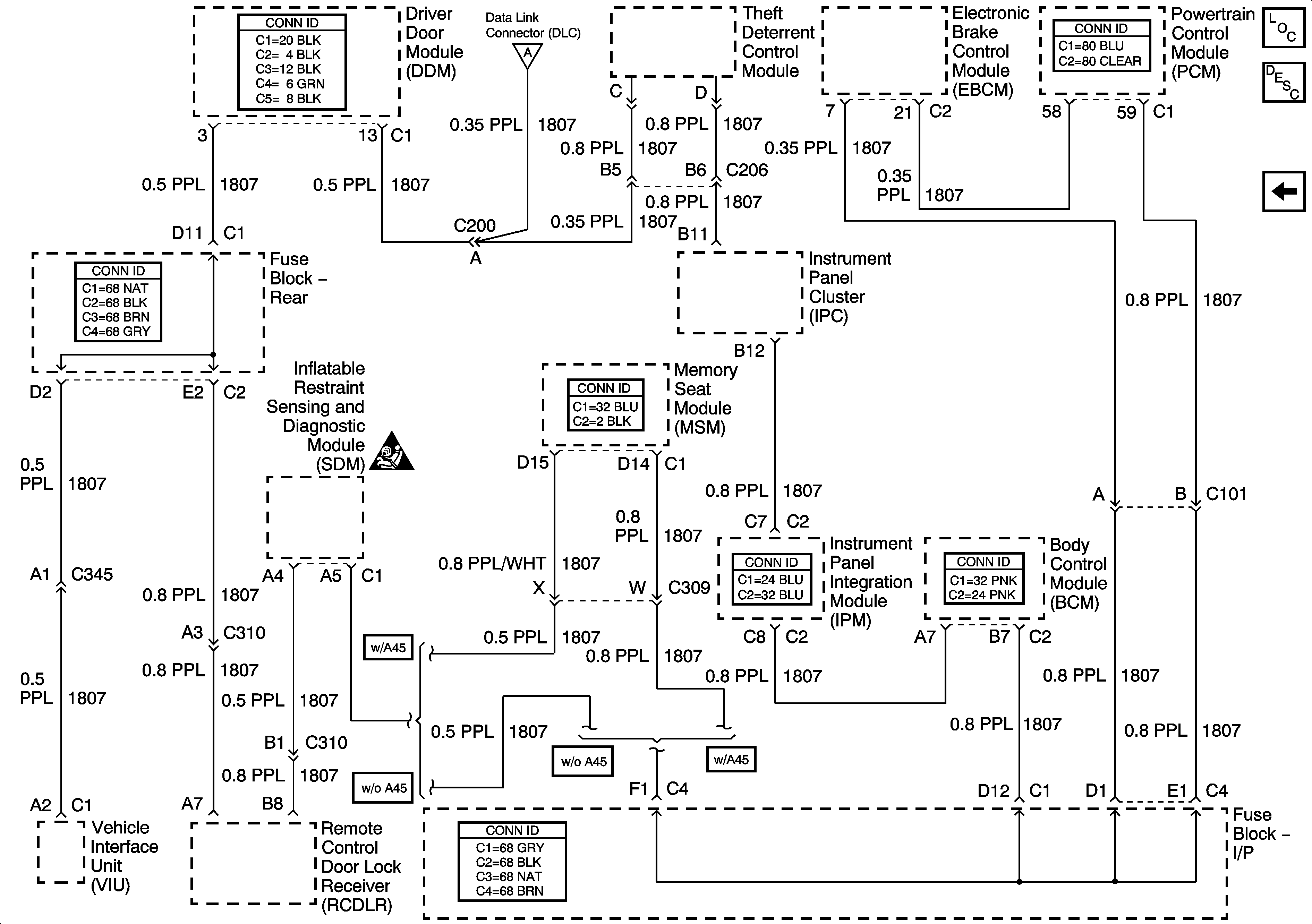
🢒 Class 2 Serial Data Lines
Class 2 Serial Data Lines
Class 2 Serial Data Lines
Master Electrical Component List
Power Door Serial Data
Power, Ground, and Serial Data Lines
SIR Caution for Zoning