GM Service Manual Online
For 1990-2009 cars only
Makes
🢒
Buick
🢒
2007
🢒
Rainier
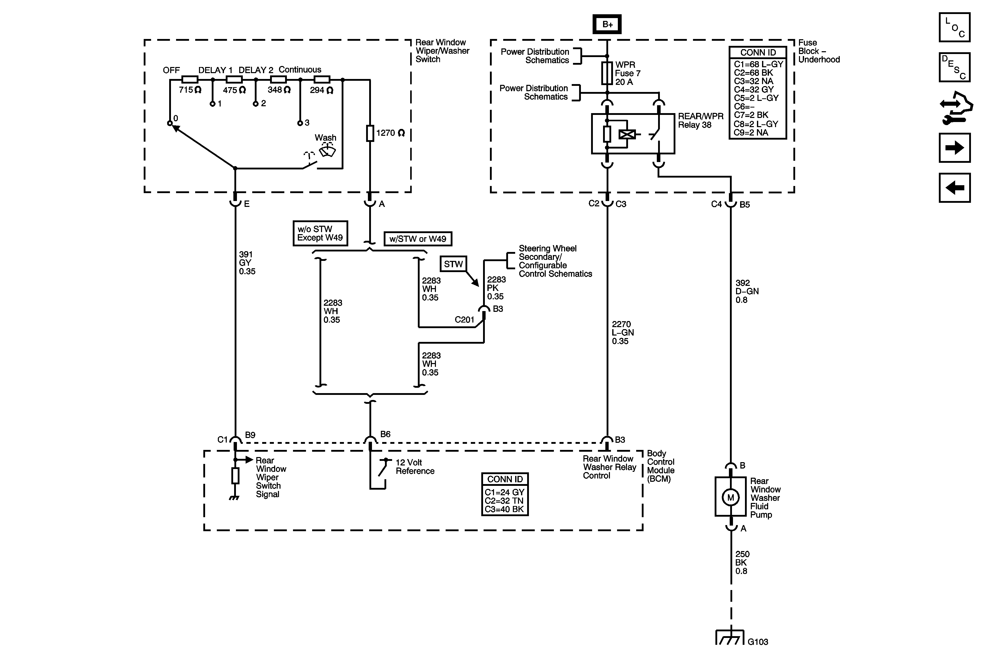
🢒 Rear Wiper/Washer Controls
Rear Wiper/Washer Controls
Rear Wiper/Washer Controls
Master Electrical Component List
Control Module References
Rear Window Wiper Motor
Headlamp Washer - CE4
B+ Bus - Underhood Fuse Block
Steering Wheel Secondary/Configurable Control Schematics
G101, G103, G106, and G110