GM Service Manual Online
For 1990-2009 cars only
Makes
🢒
Buick
🢒
2004
🢒
Rainier - 2WD
🢒 Rear Doors
Rear Doors
Rear Doors
Master Electrical Component List
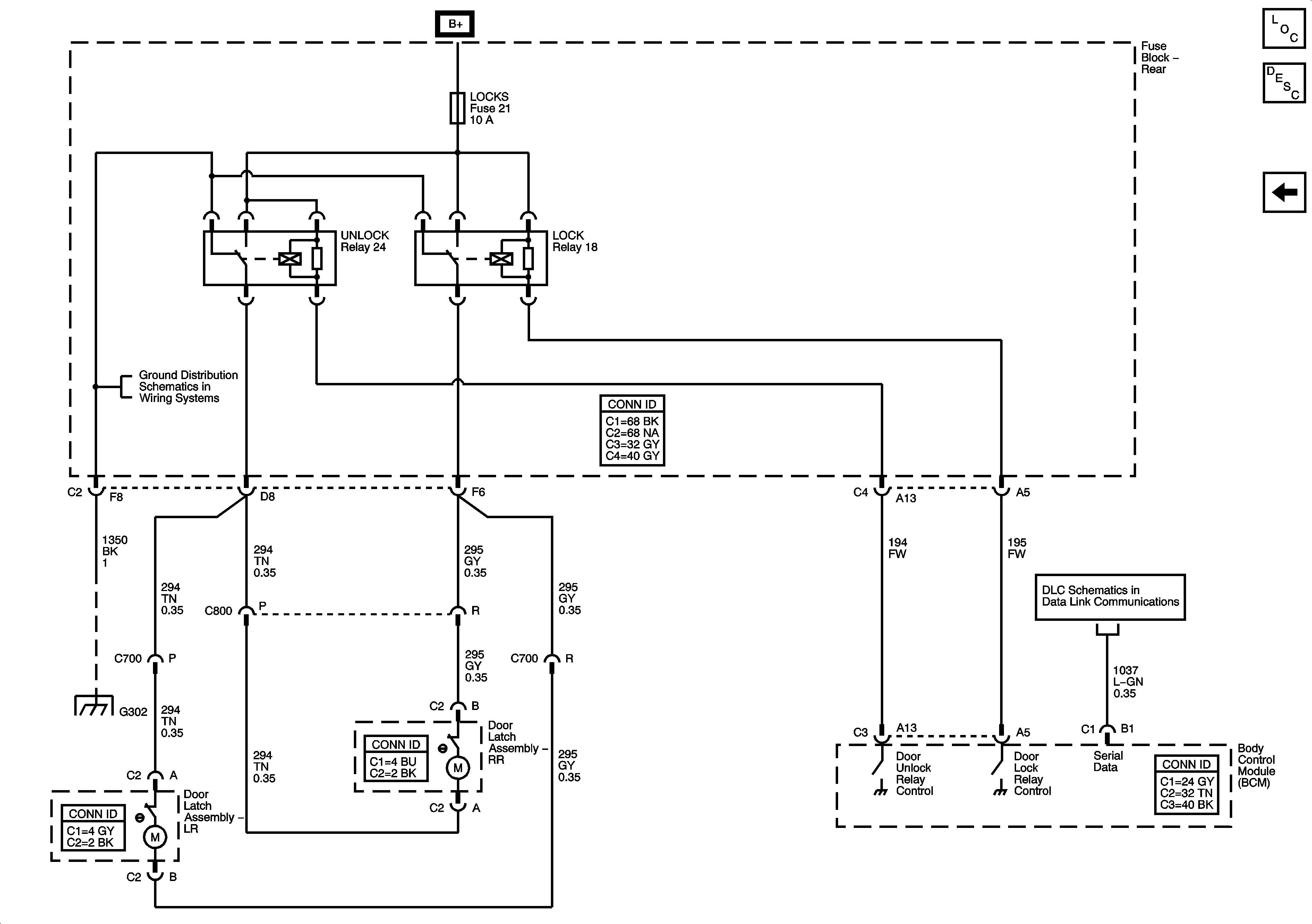
Power Door Locks Description and Operation
Front Doors and Liftgate
G302 - 2 of 2
Power, Ground, Data Link Connector, and SP205
G302 - 2 of 2