GM Service Manual Online
For 1990-2009 cars only
Makes
🢒
Buick
🢒
2005
🢒
Rainier - 2WD
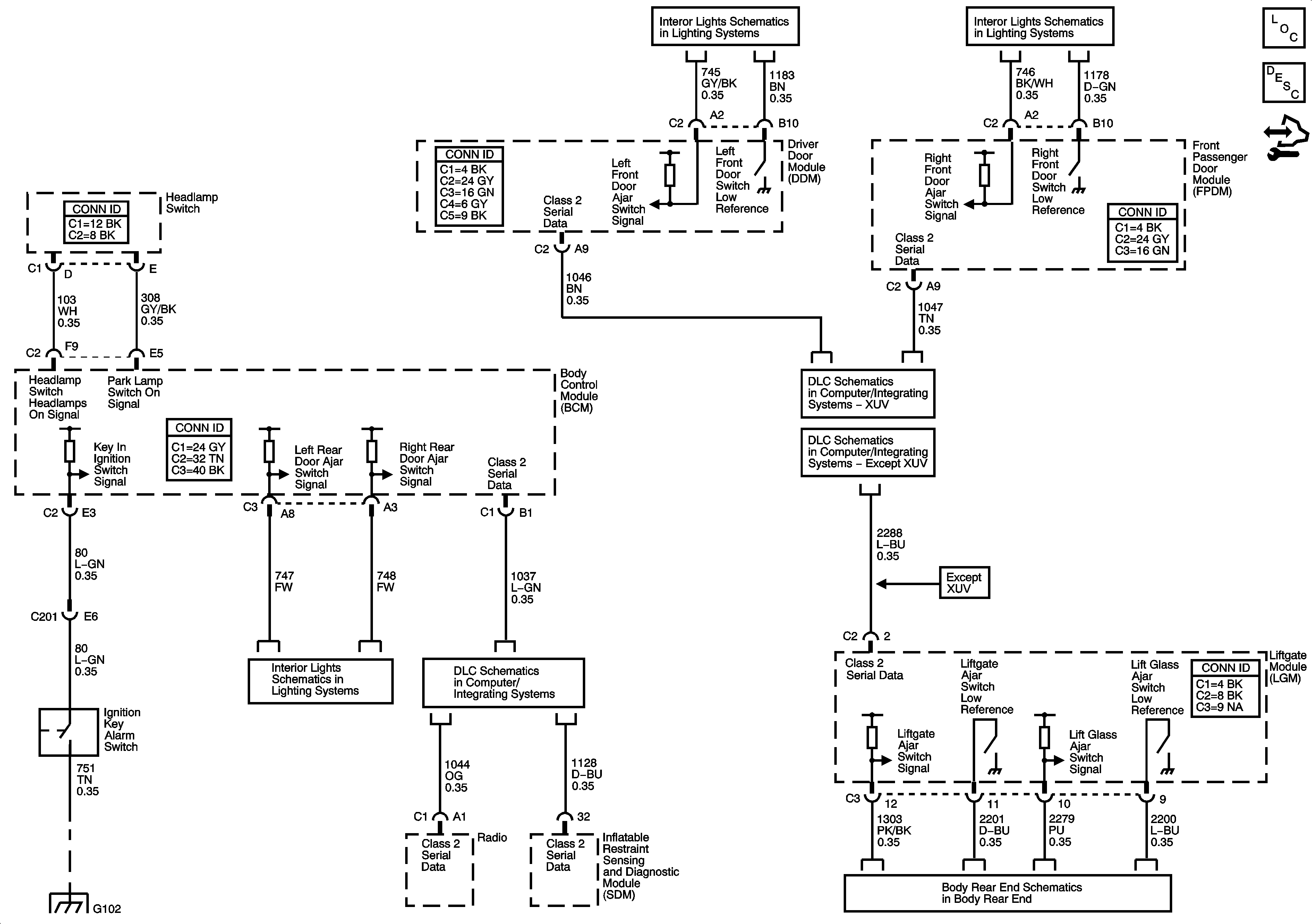
🢒 Audible Warning
Audible Warning
Master Electrical Component List
Audible Warnings Description and Operation
Control Module References
Door Switch Inputs
Door Switch Inputs
SP306 - XUV
SP306 - except XUV
Door Switch Inputs
SP205
G102
Liftgate