GM Service Manual Online
For 1990-2009 cars only
Makes
🢒
Buick
🢒
1997
🢒
Regal
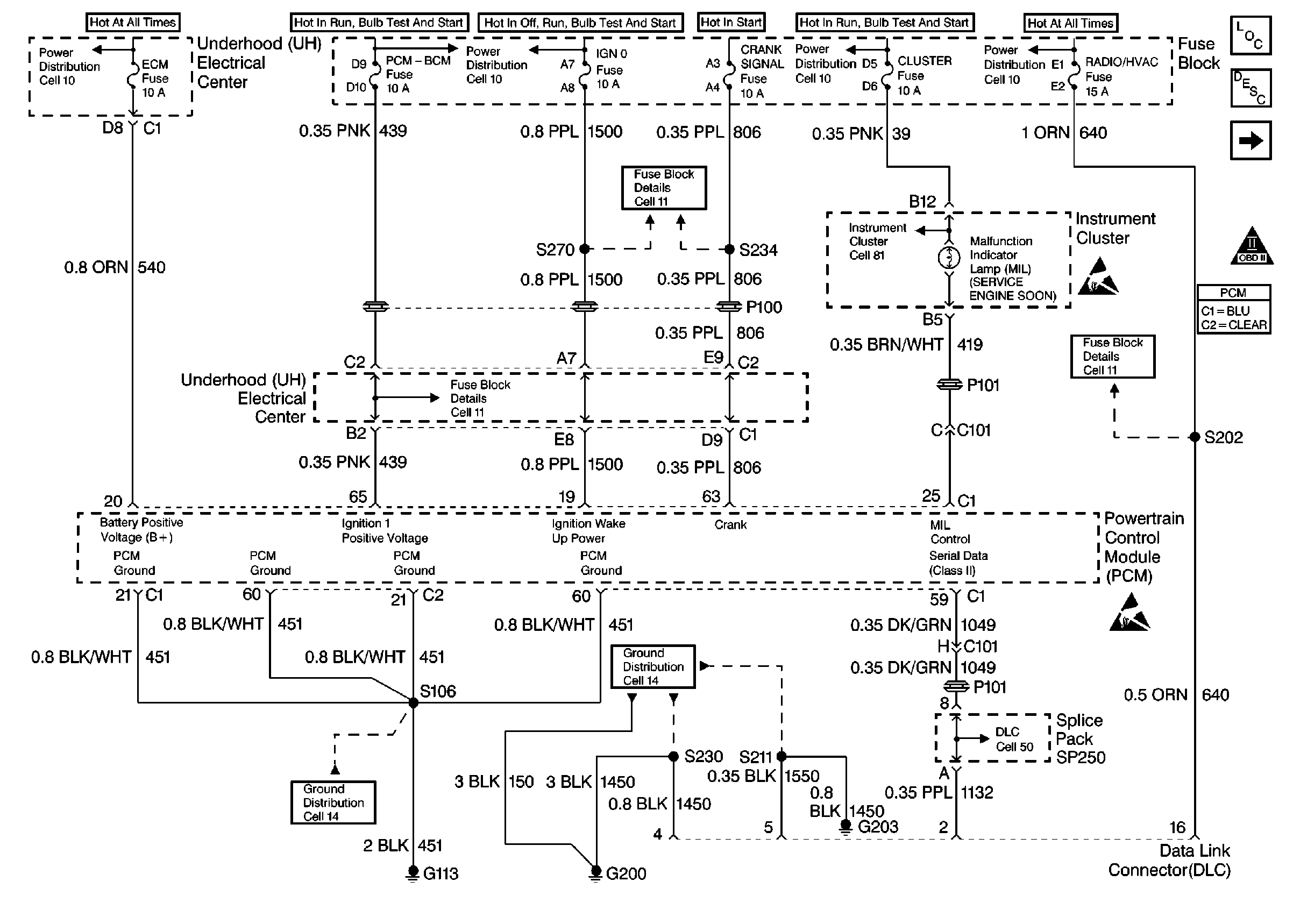
🢒 Power, Ground, MIL, DLC
Power, Ground, MIL, DLC
Power, Ground, MIL, DLC
Engine Controls Components Component Locations
Information Sensors
Ignition System, Knock Sensors
OBD II Symbol Description Notice
Handling ESD Sensitive Parts Notice
Handling ESD Sensitive Parts Notice