GM Service Manual Online
For 1990-2009 cars only

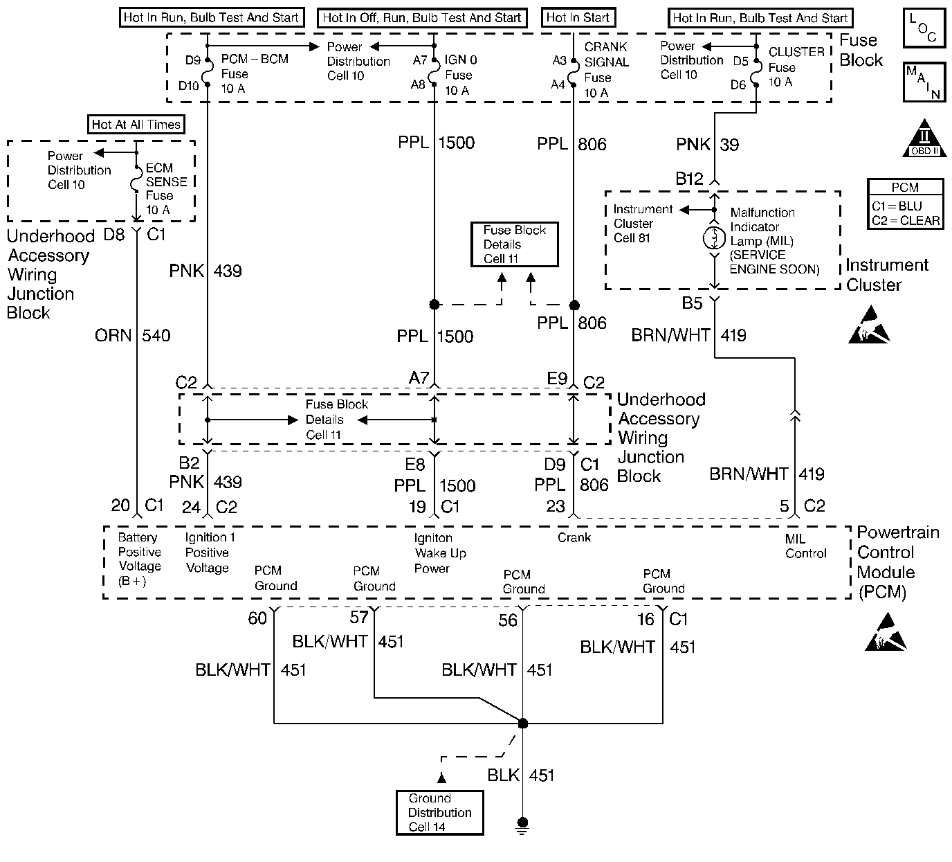
Object Number: 248147  Size: LF
Power, Ground, MIL, DLC
Engine Controls Component Views
OBD II Symbol Description Notice
Handling ESD Sensitive Parts Notice
Handling ESD Sensitive Parts Notice

Circuit Description

There should always be a steady MIL with the ignition ON and the engine stopped. Ignition feed voltage is supplied directly to the MIL bulb. The Powertrain Control Module (PCM) turns the MIL ON by grounding the MIL driver circuit. No MIL with the key ON, engine not running and DTC P1671 set suggests an open in the MIL driver circuit.

MIL Operation

The Malfunction Indicator Lamp (MIL) is located on the instrument panel (CHECK ENGINE) or (SERVICE ENGINE SOON). The MIL performs the following functions:

    • It informs the driver that a problem has occurred and that the vehicle should be taken for service as soon as possible.
    • As a bulb check and system check, the MIL will illuminate with the ignition switch ON and the engine not running. when the engine is started, the MIL will turn OFF. If the MIL remains ON, the self-diagnostic system has detected a problem. If the problem goes away, the MIL will turn OFF in most cases, but a diagnostic trouble code will remain stored.
    • If the MIL is illuminated, then the engine stalls, the MIL will remain Illuminated so long as the ignition switch is ON.
    • Now, if the MIL is not illuminated and the engine stalls, the MIL will not illuminate until the ignition switch is cycled OFF, then ON.

Perform the Powertrain On-Board Diagnostic System Check first, when the following conditions are present:

    • When the MIL does not turn ON when the the ignition switch is turned to the RUN position
    • When the MIL remains ON while the engine is running
    • When you suspect a driveability problem

Diagnostic Aids

An intermittent may be caused by a poor connection, rubbed through wire insulation or a wire broken inside the insulation. Check for the following items:

    • Inspect the PCM harness and connectors for improper mating, broken locks, improperly formed or damaged terminals, poor terminal to wire connection, and damaged harness.
    • If the engine runs OK, check for a faulty light bulb, an open in the MIL driver circuit, or an open in the instrument cluster ignition feed.
    • If the engine cranks but will not run, check for an open PCM ignition or battery feed or a poor PCM to engine ground.

No Malfunction Indicator Lamp (MIL)

Number(s) below refer to the step number(s) on the Diagnostic Table:

  1. A no MIL condition accompanied by a no start condition suggests a faulty PCM ignition feed or battery feed circuit.

  2. Using a test light connected to B+, probe each of the PCM ground terminals to ensure that a good ground is present.

  3. This vehicle is equipped with a PCM which utilizes an Electrically Erasable Programmable Read Only Memory (EEPROM). When the PCM is being replaced, the new PCM must be programmed.

No Malfunction Indicator Lamp (MIL)

Step

Action

Value

Yes

No

1

Was the Powertrain On-Board Diagnostic (OBD) System Check performed?

--

Go to Step 2

Go to the Powertrain On Board Diagnostic (OBD) System Check

2

Attempt to start the engine.

Does the engine start?

--

Go to Step 3

Go to Step 6

3

Check the fuse for the instrument cluster ignition feed circuit.

Is the fuse OK?

--

Go to Step 4

Go to Step 15

4

  1. Turn ON the ignition switch.
  2. Probe the ignition feed circuit at the cluster connector with a J 35616-200 test light to ground.

Is the test light ON?

--

Go to Step 5

Go to Step 12

5

  1. Turn OFF ther ignition switch.
  2. Disconnect the PCM.
  3. Turn ON the ignition switch.
  4. Jumper the MIL driver circuit at the PCM connector to ground and observe the MIL.

Is the MIL ON?

--

Go to Step 10

Go to Step 11

6

Check the PCM ignition feed and battery feed fuses.

Are both of the fuses OK?

--

Go to Step 7

Go to Step 14

7

  1. Turn OFF the ignition switch.
  2. Disconnect the PCM.
  3. Turn ON the ignition switch.
  4. Probe the ignition feed circuit at the PCM harness connector with a test light to ground.

Is the test light ON?

--

Go to Step 8

Go to Step 13

8

Probe the battery feed circuit at the PCM harness connector with a test light to ground.

Is the test light ON?

--

Go to Step 9

Go to Step 13

9

  1. Check for a faulty PCM ground or a poor PCM ground connection.
  2. If a problem is found, repair as necessary. Refer to Wiring Repairs in Wiring Repairs.

Was a problem found?

--

Go to the Powertrain On Board Diagnostic (OBD) System Check

Go to Step 10

10

  1. Check for a poor connection at the PCM.
  2. If a poor connection is found, repair it as necessary. Refer to Wiring Repairs in Wiring Repairs.

Was a problem found?

--

Go to the Powertrain On Board Diagnostic (OBD) System Check

Go to Step 16

11

  1. Check the MIL driver circuit for an open.
  2. If the MIL driver circuit is open, repair as necessary. Refer to Wiring Repairs in Wiring Repairs.

Was a problem found?

--

Go to the Powertrain On Board Diagnostic (OBD) System Check

Go to Step 17

12

Repair open in the ignition feed circuit to the instrument panel indicators. Refer to Wiring Repairs in Wiring Repairs.

Is action complete?

--

Go to the Powertrain On Board Diagnostic (OBD) System Check

--

13

Locate and repair open in PCM battery feed circuit or PCM ignition feed circuit as necessary. Refer to Wiring Repairs in Wiring Repairs.

Is action complete?

--

Go to the Powertrain On Board Diagnostic (OBD) System Check

--

14

Locate and repair short to ground in PCM ignition feed circuit or PCM battery feed circuit as necessary. Refer to Fuse Block Details in Electrical Diagnosis.

Is action complete?

--

Go to the Powertrain On Board Diagnostic (OBD) System Check

--

15

Locate and repair short to ground in the instrument panel indicators ignition feed circuit. Refer to Fuse Block Details in Electrical Diagnosis.

Is action complete?

--

Go to the Powertrain On Board Diagnostic (OBD) System Check

--

16

Replace the PCM.

Important:: The replacement PCM must be programmed. Go to Powertrain Control Module Replacement/Programming .

Is action complete?

--

Go to the Powertrain On Board Diagnostic (OBD) System Check

--

17

  1. Check the MIL driver circuit for a poor connection at the instrument panel connector.
  2. If a problem is found, repair as necessary. Refer to Wiring Repairs in Wiring Repairs.

Was a problem found?

--

Go to the Powertrain On Board Diagnostic (OBD) System Check

Go to Instrument Cluster Replacement Instrument Panel, Console, and Gauges