GM Service Manual Online
For 1990-2009 cars only
Makes
🢒
Buick
🢒
1999
🢒
Regal
🢒
Body and Accessories
🢒
Instrument Panel, Gauges, and Console
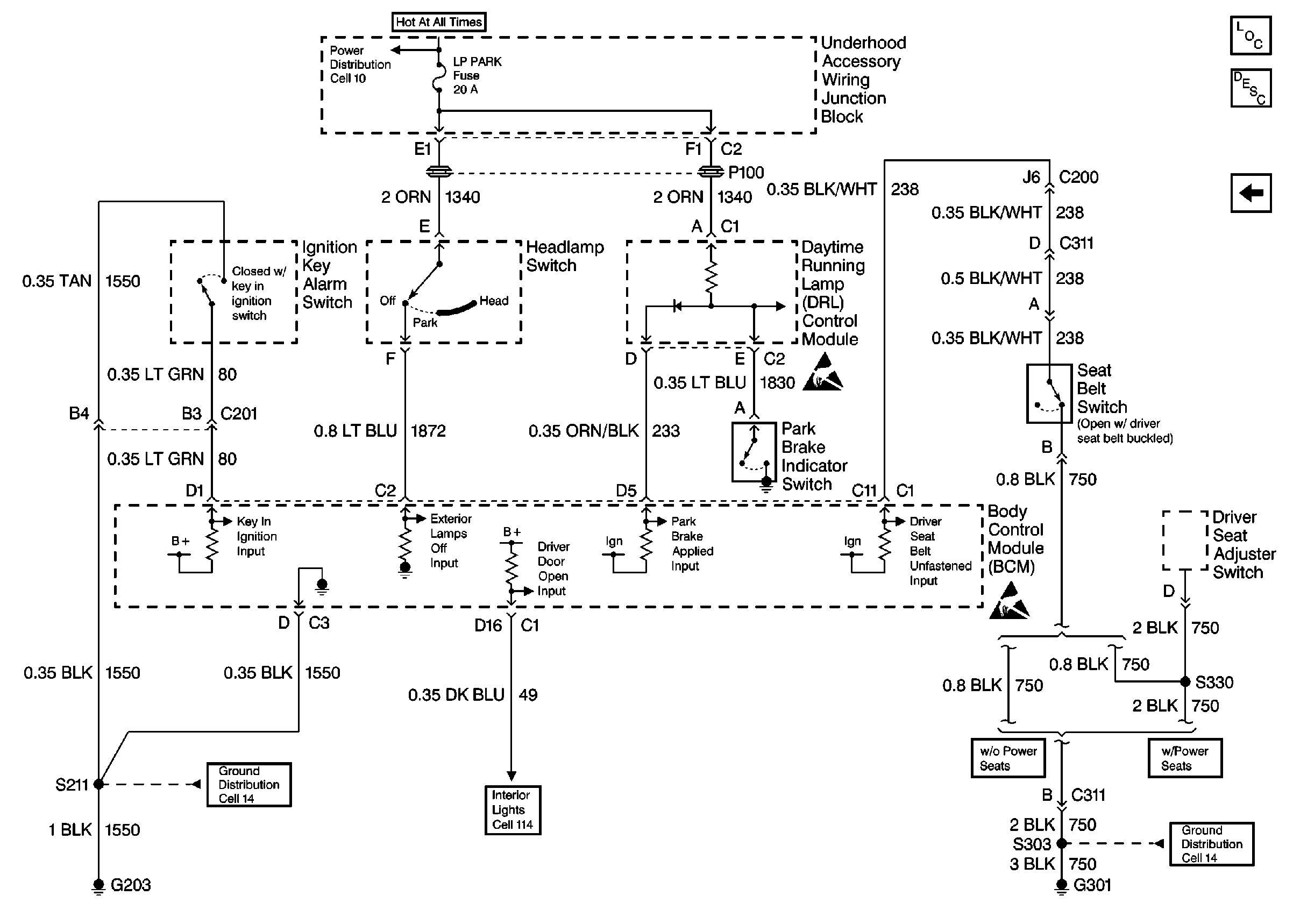
🢒 Audible Warnings Schematics
Figure
1:
Cell 76: Power, Gnd, PCM, BCM and Serial Data
Figure
2:
Cell 76: Audible Alarm Inputs